Curiosii for ever!
: Car repair manuals for everyone.
Home
>>
Infiniti
>>
2012
>>
M56 V8-5.6L (VK56VD)
>>
Repair and Diagnosis
>>
Powertrain Management
>>
Computers and Control Systems
>>
Relays and Modules - Computers and Control Systems
>>
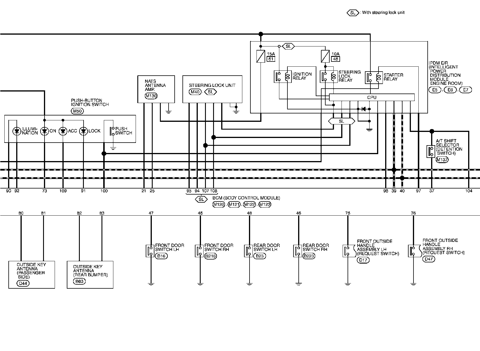
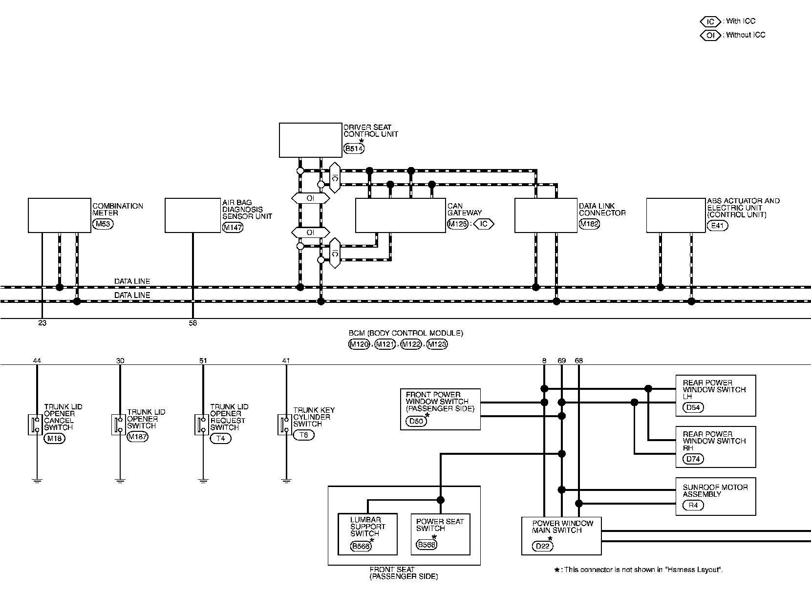
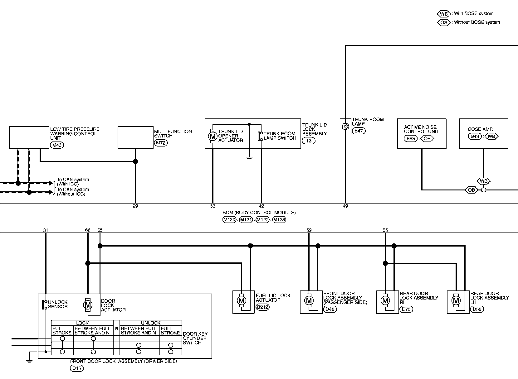
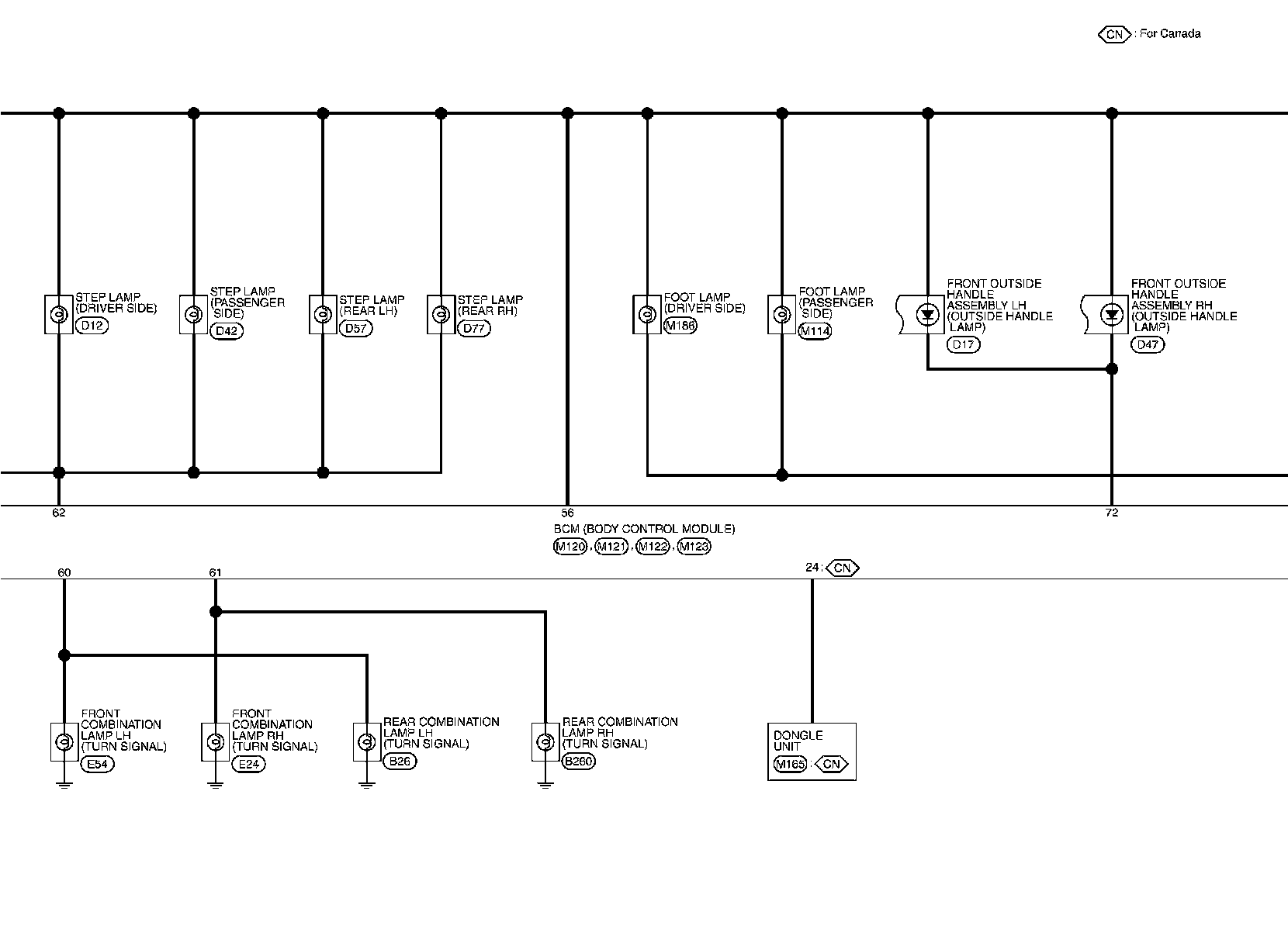
Body Control Module
>>
Diagrams
>>
Electrical Diagrams
Electrical Diagrams
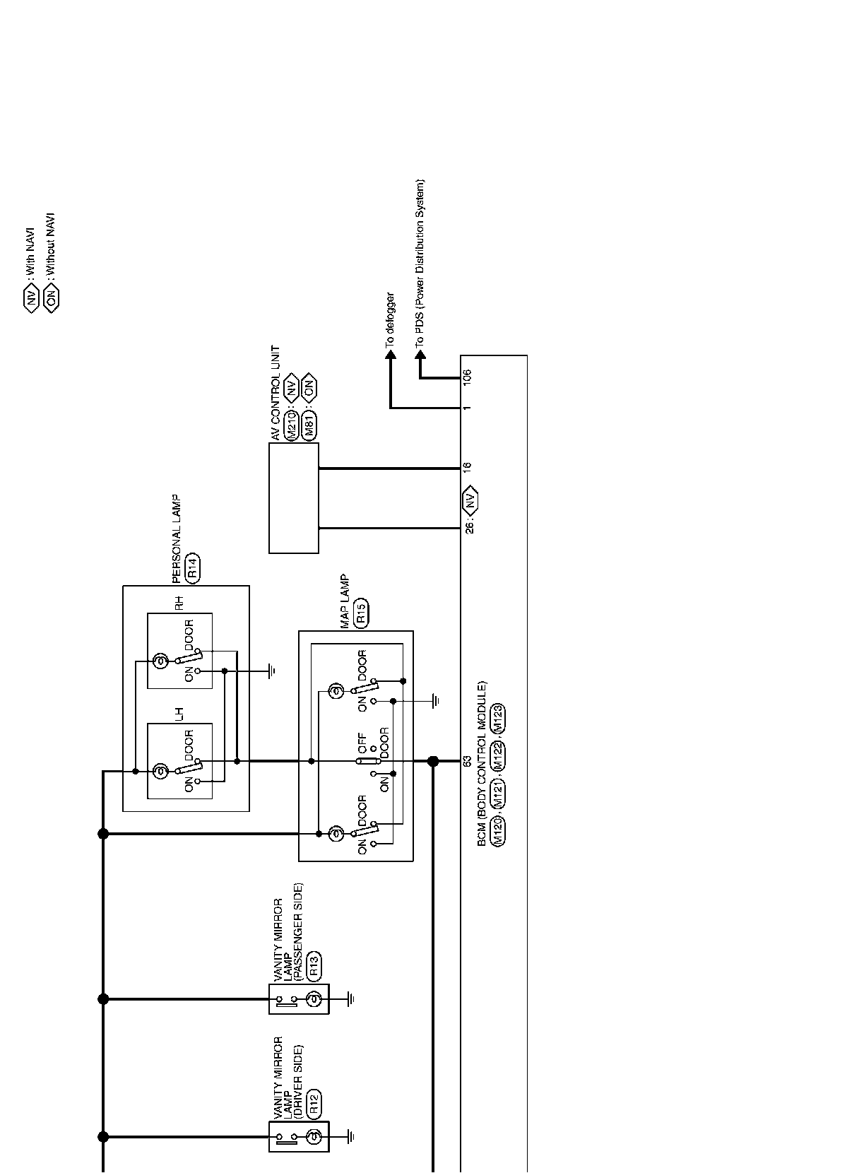
BCM
Wiring Diagram