Curiosii for ever!: Car repair manuals for everyone.

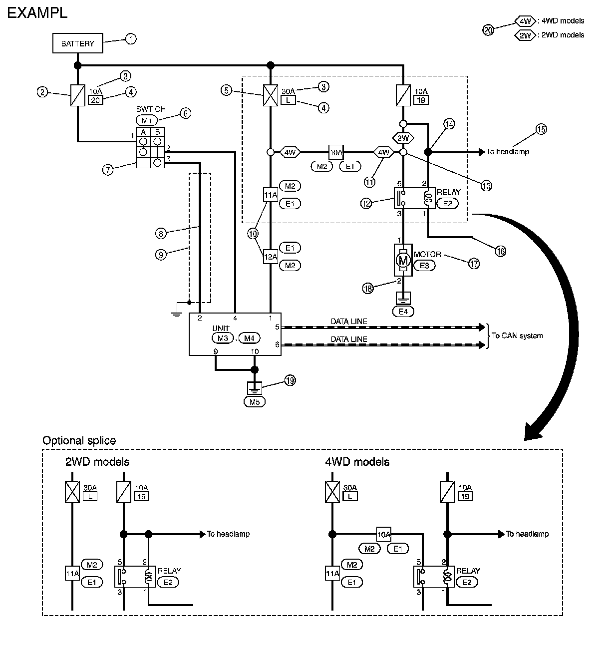
Sample/Wiring Diagram




HOW TO READ WIRING DIAGRAMS

Sample/Wiring Diagram -Example

Each section includes wiring diagrams.





Description






SWITCH POSITIONS

Switches are shown in wiring diagrams as if the vehicle is in the "normal" condition.
A vehicle is in the "normal" condition when:





- ignition switch is "OFF", - doors, hood and trunk lid/back door are closed, - pedals are not depressed, and
- parking brake is released.

MULTIPLE SWITCH

The continuity of multiple switch is described in two ways as shown below.
- The switch chart is used in schematic diagrams.
- The switch diagram is used in wiring diagrams.