Curiosii for ever!
: Car repair manuals for everyone.
Home
>>
Infiniti
>>
2012
>>
G37 Convertible V6-3.7L (VQ37VHR)
>>
Repair and Diagnosis
>>
Diagrams
>>
Electrical Diagrams
>>
Antitheft and Alarm Systems
>>
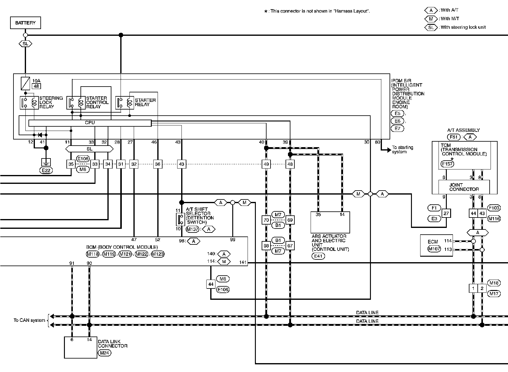
Intelligent Key System/Engine Start Function
Intelligent Key System/Engine Start Function
INTELLIGENT KEY SYSTEM/ENGINE START FUNCTION
Wiring Diagram - INTELLIGENT KEY SYSTEM/ENGINE START FUNCTION