Curiosii for ever!: Car repair manuals for everyone.

Vehicle Speed Sensor Circuit

DTC VHCL SPEED SEN^MTR VEHICLE SPEED SENSOR^MTR
Description






The vehicle speed sensor-MTR is built into the speedometer assembly. The sensor functions as an auxiliary device to the revolution sensor when it is malfunctioning. The TCM will then use a signal sent from the vehicle speed sensor-MTR.

TCM TERMINALS AND REFERENCE VALUE





Remarks: Specification data are reference values.





ON BOARD DIAGNOSIS LOGIC

DIAGNOSTIC TROUBLE CODE (DTC) CONFIRMATION PROCEDURE

CAUTION:
- Always drive vehicle at a safe speed.
- If conducting this "DTC CONFIRMATION PROCEDURE" again, always turn ignition switch "OFF" and wait at least 5 seconds before continuing.





After the repair, perform the following procedure to confirm the malfunction is eliminated.

With CONSULT-II





1) Turn ignition switch "ON" and select "DATA MONITOR" mode for "A/T" with CONSULT-II.
2) Start engine and accelerate vehicle from 0 to 25 km/h (0 to 16 MPH).

Without CONSULT-II
1) Start engine.
2) Drive vehicle under the following conditions:
Selector lever in "D" and vehicle speed higher than 25 km/h (16 MPH).





3) Perform self-diagnosis. Refer to TCM SELF-DIAGNOSTIC PROCEDURE (No Tools). Displaying & Reading Trouble Codes





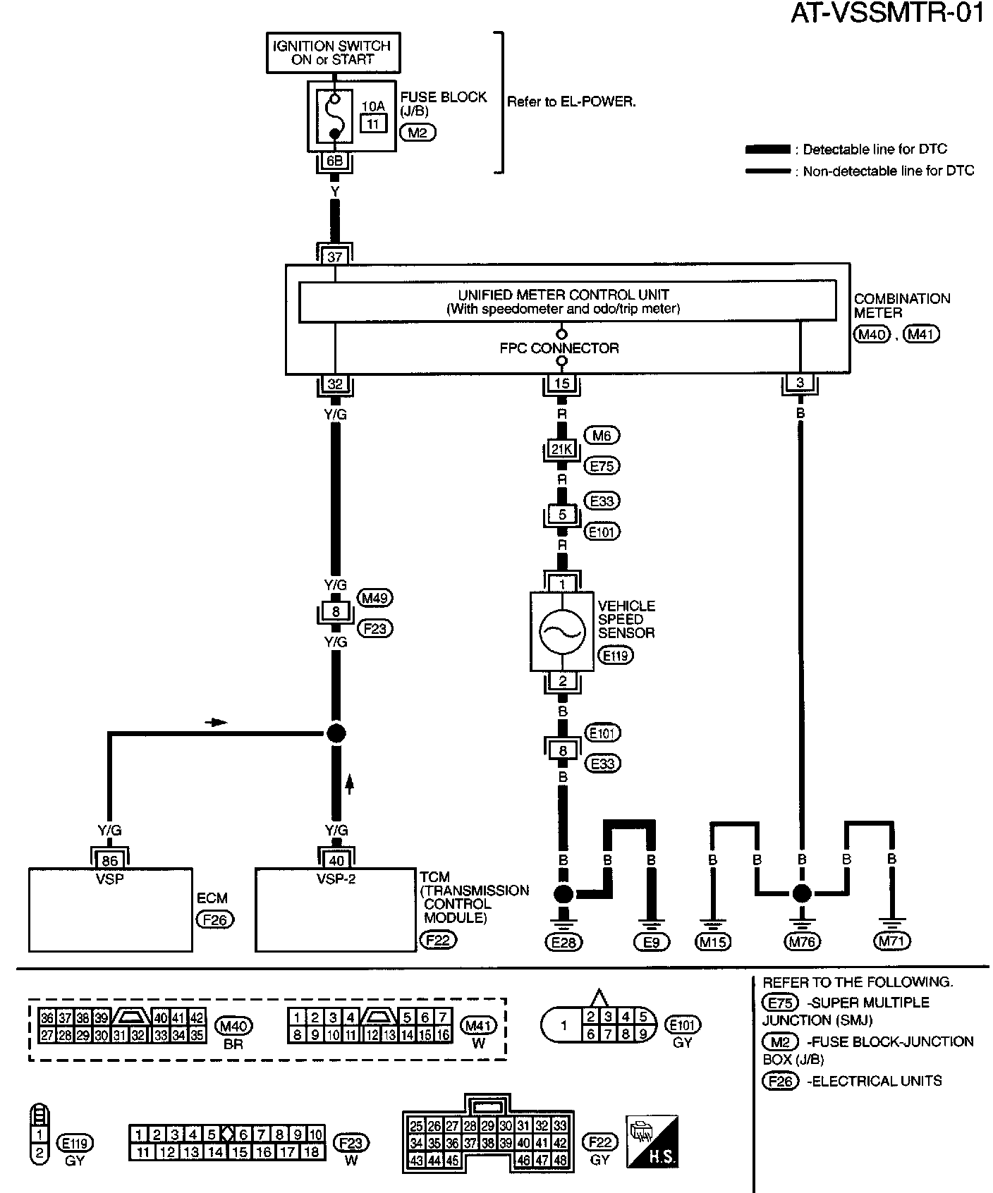
Wiring Diagram - AT - VSSMTR

Diagnostic Procedure





Part 1 of 2





Part 2 of 2