Curiosii for ever!
: Car repair manuals for everyone.
Home
>>
Infiniti
>>
1999
>>
Q45 V8-4130cc 4.1L DOHC MFI (VH41)
>>
Repair and Diagnosis
>>
Powertrain Management
>>
Computers and Control Systems
>>
Relays and Modules - Computers and Control Systems
>>
Main Relay (Computer/Fuel System)
>>
Diagrams
>>
Electrical Diagrams
>>
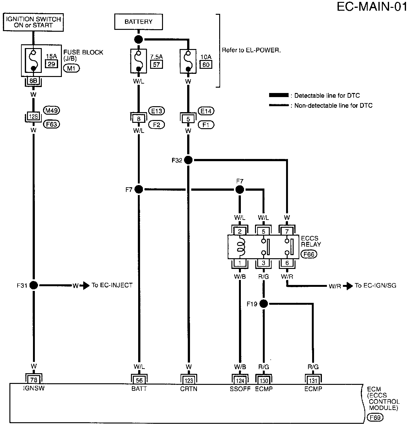
Main Power Supply and Ground Circuit
Main Power Supply and Ground Circuit
Circuit Diagram
Circuit Connectors
F63, M49, Super Multiple Junction Terminal Arrangement
M1 Terminal Arrangement