Curiosii for ever!
: Car repair manuals for everyone.
Home
>>
Infiniti
>>
1999
>>
G20t L4-2.0L (SR20DE)
>>
Repair and Diagnosis
>>
Powertrain Management
>>
Computers and Control Systems
>>
Description and Operation
>>
System Introduction
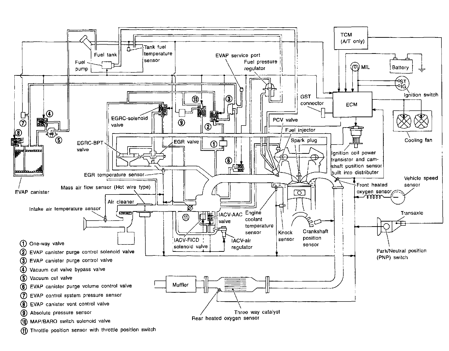
System Introduction
SYSTEM DIAGRAM
SYSTEM CHART