Curiosii for ever!: Car repair manuals for everyone.

Schematic Diagrams

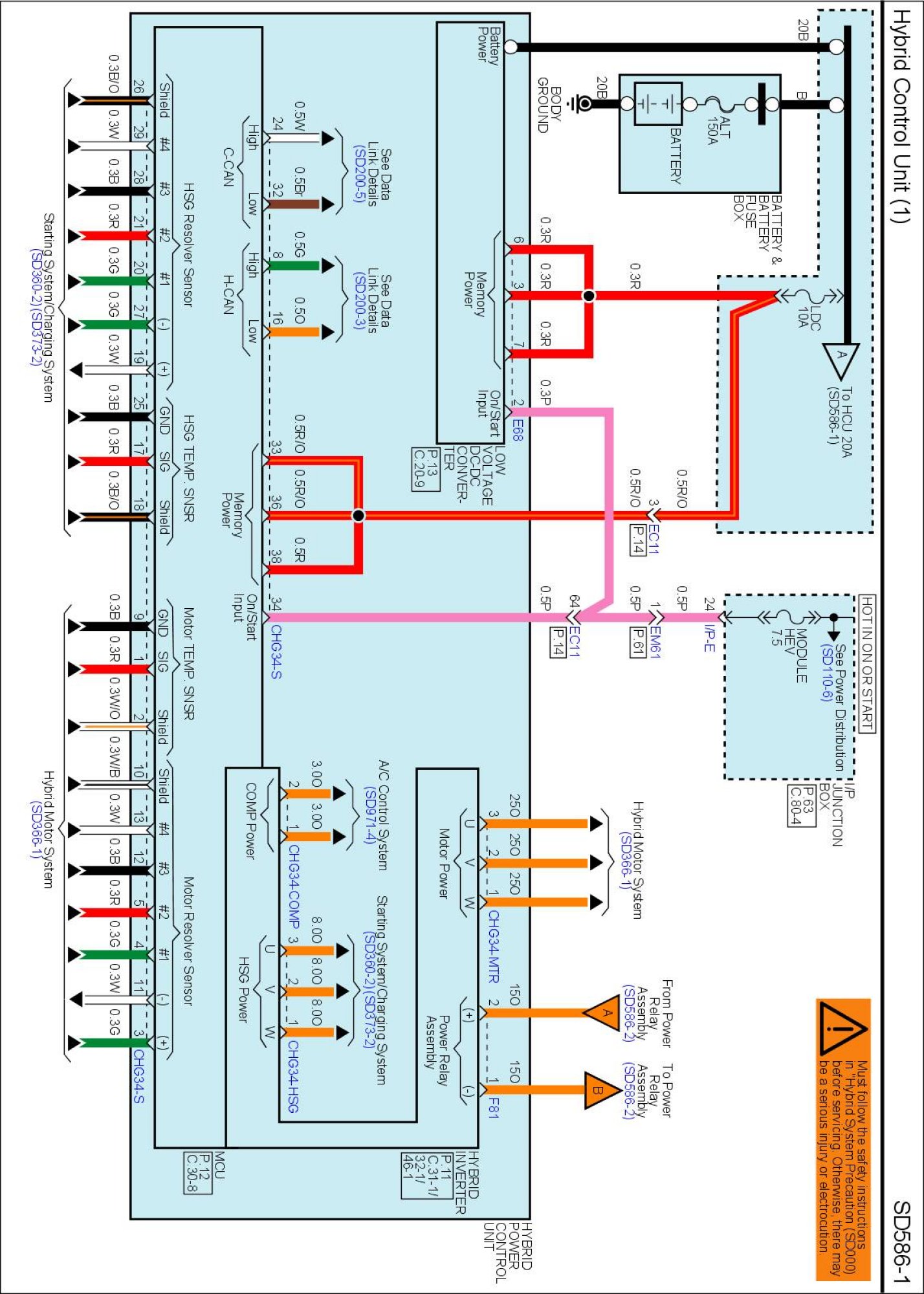
SD586-1 Hybrid Control Unit (1):




SD586-2 Hybrid Control Unit (2):




SD586-3 Hybrid Control Unit (3):




SD586-4 Hybrid Control Unit (4):




SD586-5 Hybrid Control Unit (5):






Diagrams: Other diagrams referred to by SD number (i.e SD130-4, etc.) within these diagrams can be found at Diagrams by Number. Diagrams by Number

Locations: Location photographs (references to PHOTOS) referred to within these diagrams can be found via the photo number at the vehicle level under Locations by Photo Number. Location By Photo Number