Curiosii for ever!
: Car repair manuals for everyone.
Home
>>
Hyundai
>>
2005
>>
Tiburon V6-2.7L
>>
Repair and Diagnosis
>>
Diagrams
>>
Electrical Diagrams
>>
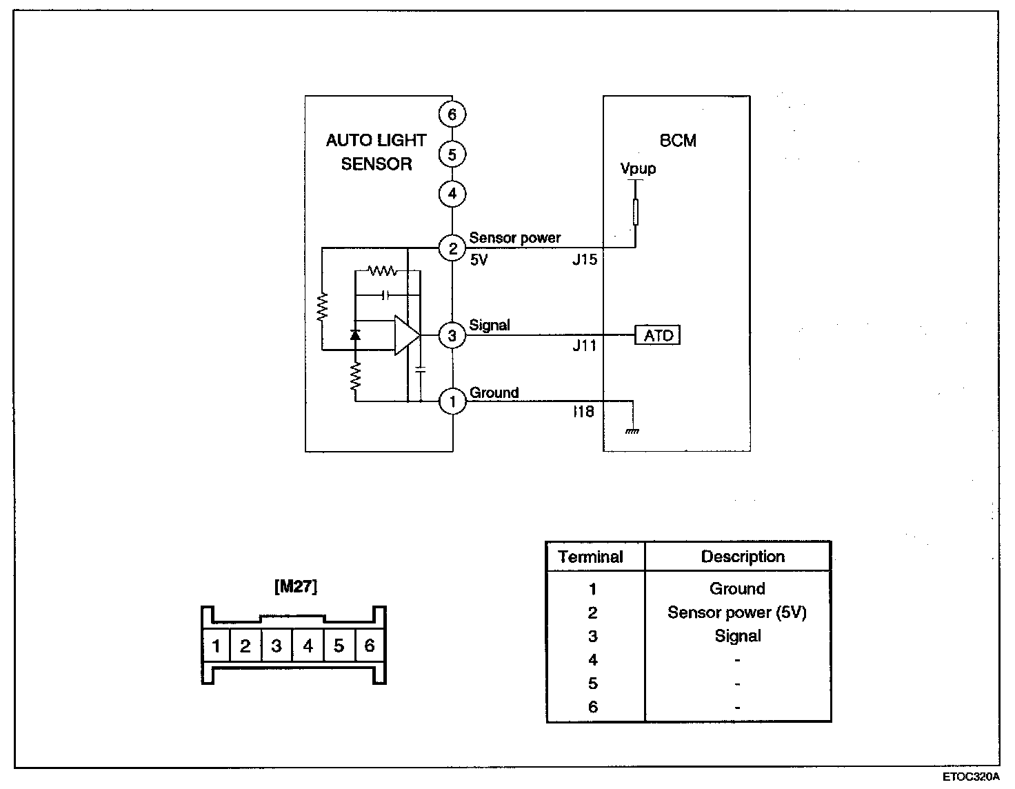
Ambient Light Sensor
Ambient Light Sensor
Auto Lighting Control System: