Curiosii for ever!: Car repair manuals for everyone.

Antitheft and Alarm Systems

�� ^:





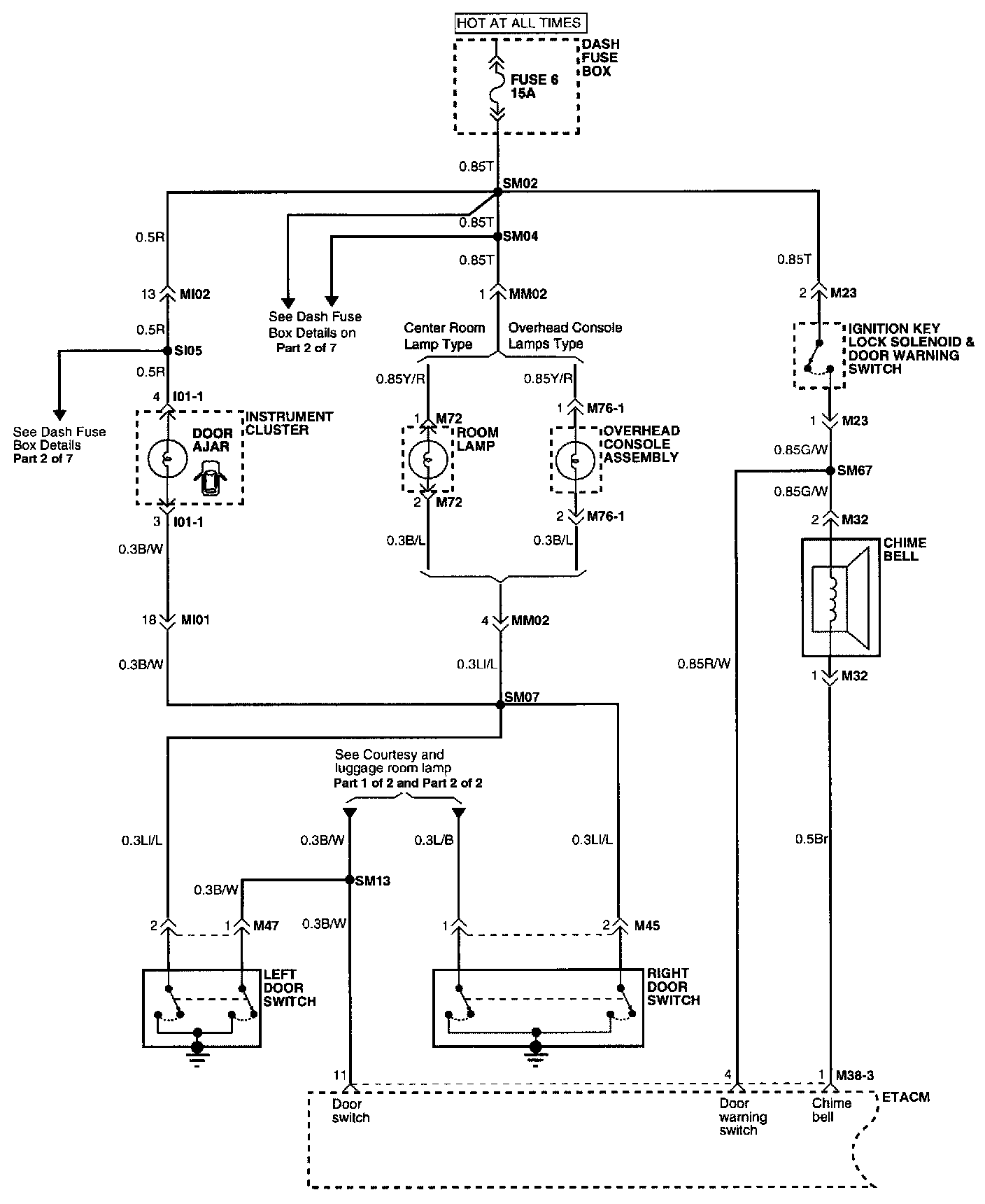
Circuit Schematic

Electronic Time & Alarm Control System (Part 1 Of 3):





(Part 1 of 3)
Chime Bell
Dash Fuse Box
ETACM
- Chime Bell
- Door Switch
- Door Warning Switch
Ignition Key Lock Solenoid & Door Warning Switch
Instrument Cluster
Left Door Switch
Overhead Console Assembly
Right Door Switch
Room Lamp

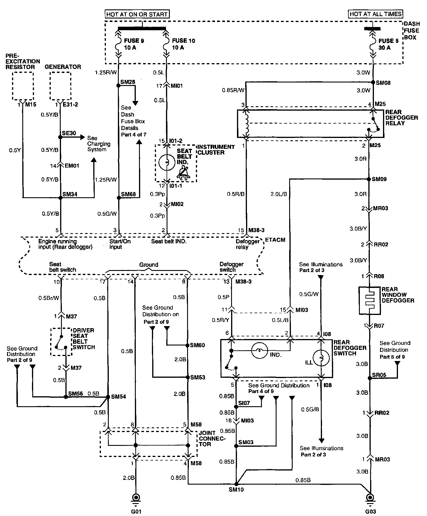
Electronic Time & Alarm Control System (Part 2 Of 3):





(Part 2 of 3)
Dash Fuse Box
Driver Seat Belt Switch
ETACM
- Defogger Relay
- Defogger Switch
- Engine Running Input
- Seat Belt Indicator
- Seat Belt Switch
Generator
Instrument Cluster
- Seat Belt Indicator
Joint Connector
Pre-Excitation Resistor
Rear Defogger Relay
Rear Defogger Switch
Rear Window Defogger

Electronic Time & Alarm Control System (Part 3 Of 3):





(Part 3 of 3)
Dash Fuse Box
ETACM
- Auto Parking
- Washer Motor
- Wiper Motor
Front Washer Motor
Front Wiper Motor
- Parking Switch
Multi-Function Switch
- Washer Switch
- Wiper Switch

Connector Configurations Are Found At Vehicle / Diagrams / Connector Views.
Connector Views

Connector And Component Locations Are Found At Antitheft and Alarm Systems / Locations.
Locations