Curiosii for ever!
: Car repair manuals for everyone.
Home
>>
Hyundai
>>
1998
>>
Tiburon L4-1.8L
>>
Repair and Diagnosis
>>
Powertrain Management
>>
Ignition System
>>
Diagrams
>>
Electrical Diagrams
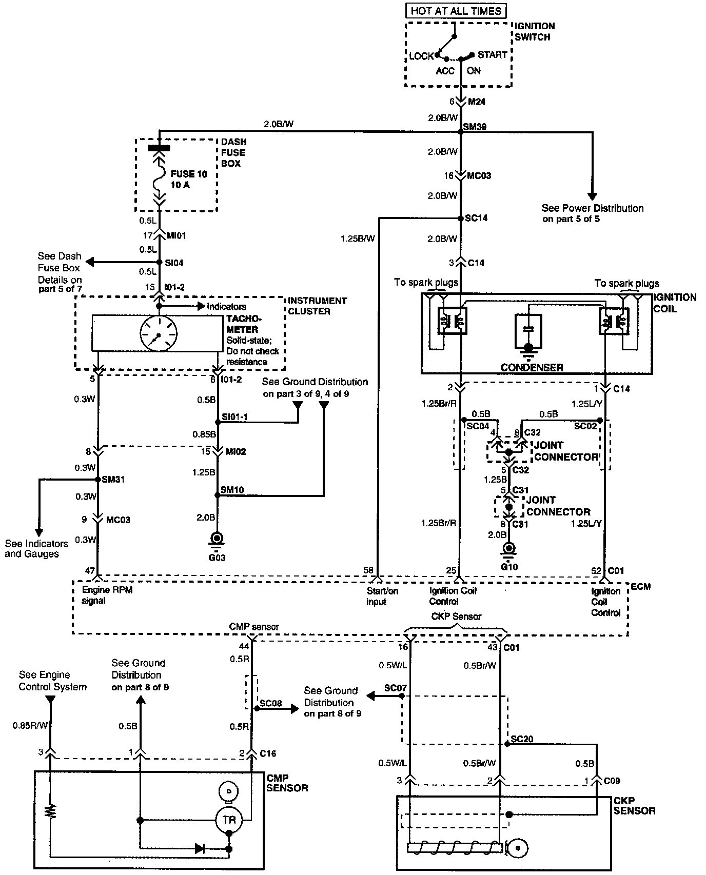
Electrical Diagrams
Electrical Diagrams
Connector Configurations Are Found In The Diagram Section Of The Vehicle.
Connector Views
Connector Locations Are Found In The Locations Section Of The
Ignition System
.
Locations