Curiosii for ever!
: Car repair manuals for everyone.
Home
>>
Hyundai
>>
1998
>>
Tiburon L4-1.8L
>>
Repair and Diagnosis
>>
Diagrams
>>
Electrical Diagrams
>>
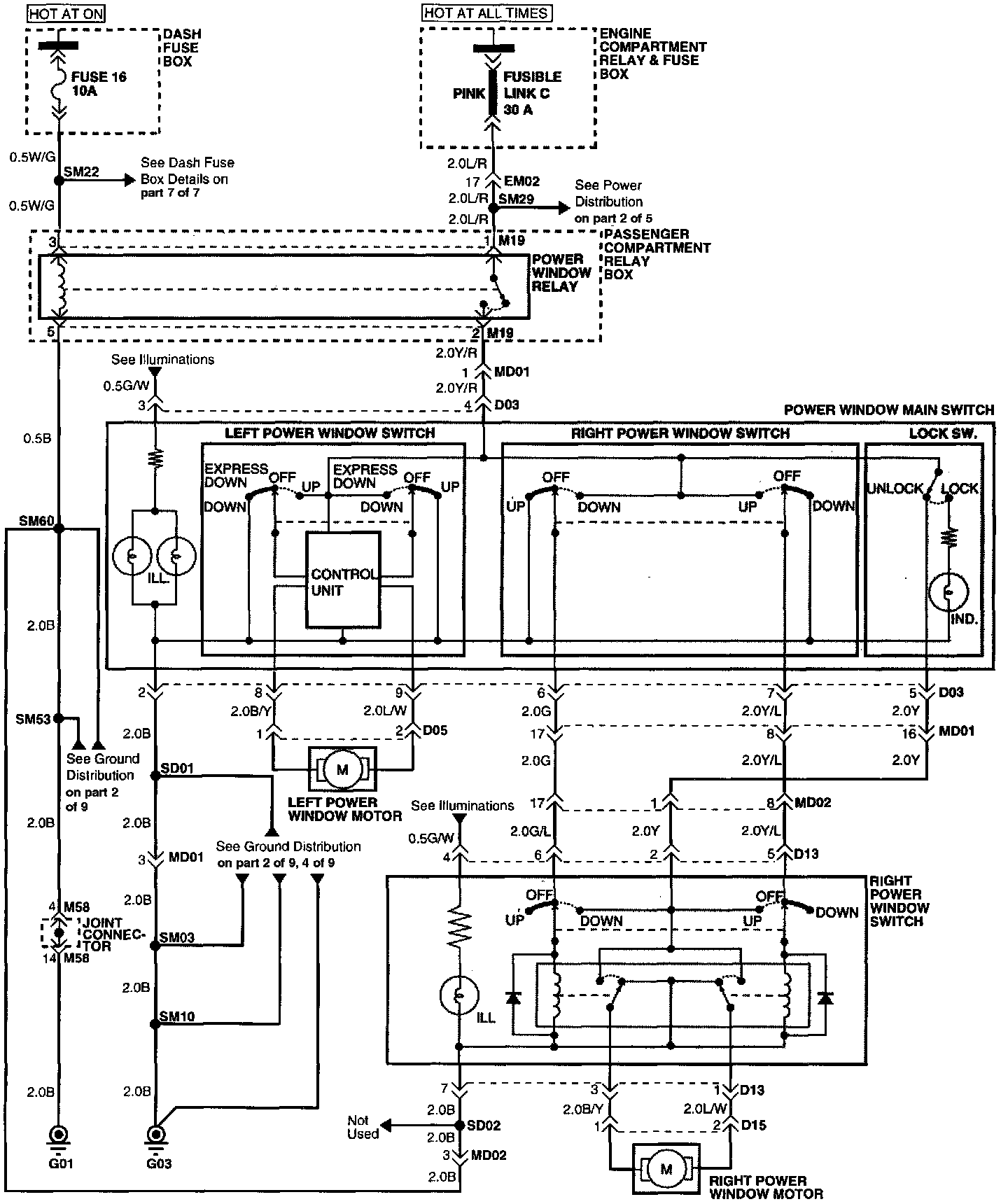
Windows
Windows
Electrical Diagrams
Connector Configurations Are Found In The Diagram Section Of The Vehicle.
Connector Views
Connector Locations Are Found In The Locations Section Of Power Windows.
Locations