Curiosii for ever!: Car repair manuals for everyone.

Enhanced EVAP Control System - Diagnosis And Repair: Overview

Group: FUEL SYSTEM

Number: 98-30-002

Date: SEPTEMBER, 1998

Model: ALL 1998 MODELS

Subject
ENHANCED EVAPORATIVE EMISSION
CONTROL SYSTEM DIAGNOSIS AND REPAIR

DESCRIPTION:

This bulletin provides information for 1998 model year system operation and diagnosis/repair methods for enhanced evaporative emission systems.

TABLE OF CONTENTS

New for 1998

Quick Reference Troubleshooting

Connecting the vehicle to HDS

Using the scanner to activate the EVAP Self-Check

Graph # 1: Example of 1998 Elantra Full Fuel Tank - Good Plot

Graph # 2: Example of 1998 Elantra Empty Fuel Tank - Good Plot Example of 1997 DOHC/1998 Accent Full Fuel Tank - Good Plot

Graph # 3: Example of 1996/97 Elantra Full Fuel Tank - Good Plot Example of 1997 DOHC/1 998 Accent Empty Fuel Tank - Good Plot.

Graph # 4: Example of 1996/97 Elantra Empty Fuel Tank - Good Plot

Graph # 5: Example of 1998 Elantra Too Full Fuel Tank - Inaccurate Plot

Troubleshooting and Repair (Detailed) 1998 Sonata, 1998 Elantra

Component Troubleshooting, CCV, CPV, FVV





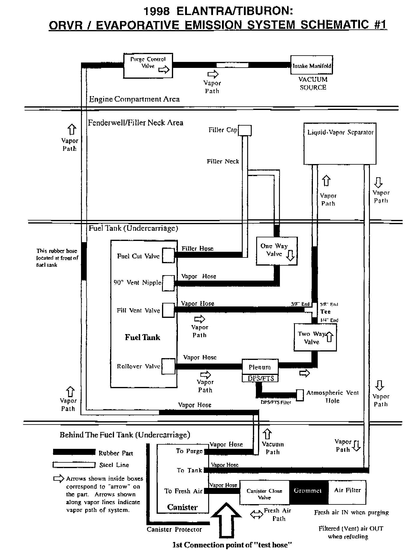
Schematic # 1: 1998 Elantra EVAP System





Schematic # 2: 1996/97 Elantra EVAP System





Schematic # 3: 1997 DOHC/1998 Accent EVAP System





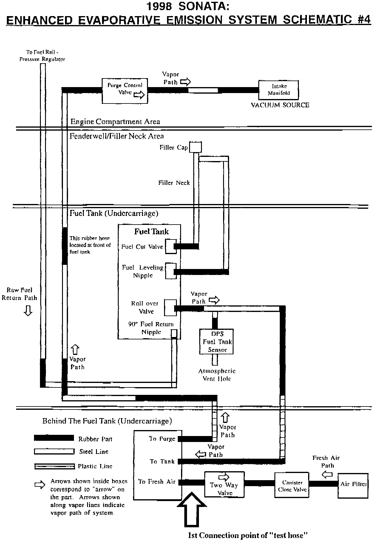
Schematic # 4: 1998 Sonata EVAP System














New for 1998 Elantra/Tiburon:
1998 vehicles introduced the On-Board Refueling Vapor Recovery (ORVR) system. ORVR is a vehicle evaporative emission control system that captures fuel vapors during the refueling process. A new fill vent valve has been added to the system to direct the fuel vapors into the charcoal canister. Although the system still operates in a similar manner, the canister, canister close valve and related components have been moved to the rear of the vehicle. Only the canister purge valve remains in the engine compartment. The effect of this change is mostly seen in the HDS graphs when an evaporative emission self check is performed. (Compare HDS graphs 1 and 2 to graphs 3 and 4 in this TSB).





Note:
Make sure the fuel tank is not completely full when performing the 1998 Elantra/Tiburon evaporative emission self check. If the fuel tank is completely full, the HDS waveform may not be as easy to evaluate (see graph # 5).

New for 1998 Accent:
All 1998 Accents have the enhanced evaporative emission system similar to the 1996-1997 Elantra system. Previously, only the 1997 DOHC GT Accents had the enhanced evaporative emission system. The evaporative emission system self check HDS graphs appear very similar to the Elantra/Tiburon graphs.

New for 1998 Sonata:
1998 Sonatas have the enhanced evaporative emission system on California Certified vehicles. This system operates differently from the Elantra and Accent engine control systems and the self check occurs under different conditions. Troubleshooting leaks requires the "Pressurize/Clamp/Observe" method described on pages 11-14.

Note:
When connecting the 1998 Sonata to HDS, select the vehicle as California Specification. When this TSB was published, the Differential Pressure Sensor (DPS) could only be selected when choosing the California Certified vehicle.