Without Dual O2S
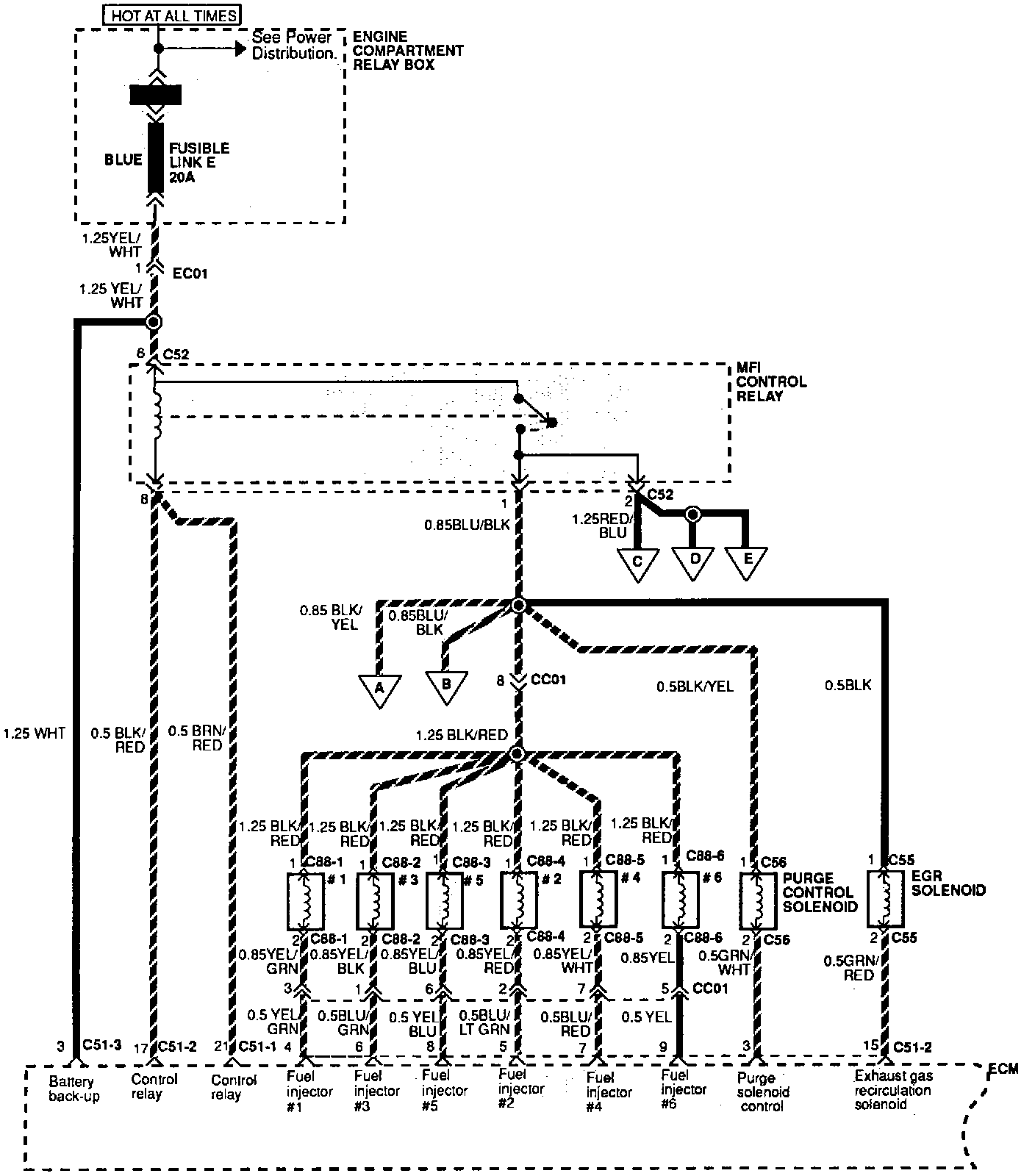
Multiport Fuel Injection System (Without Dual Oxygen Sensor) (Part 1 Of 6):
Part 1 of 6
See Locations/Components for the location of fusible link E.
Component Locations
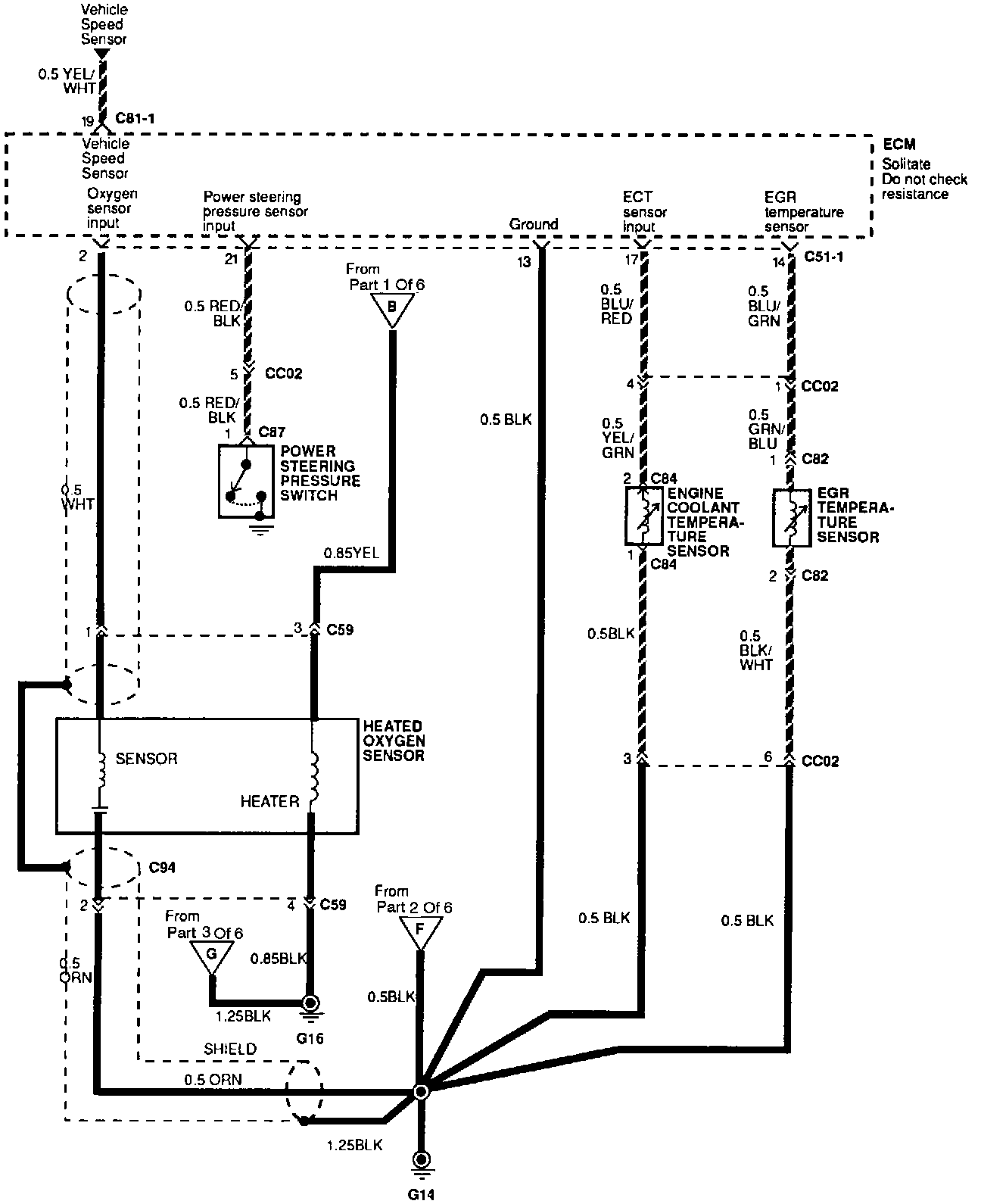
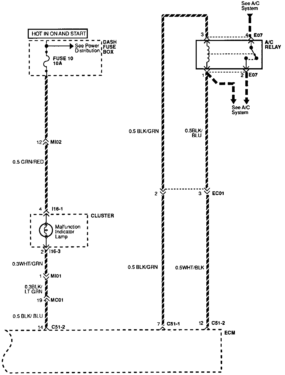
Multiport Fuel Injection System (Without Dual Oxygen Sensor) (Part 2 Of 6):
Part 2 of 6
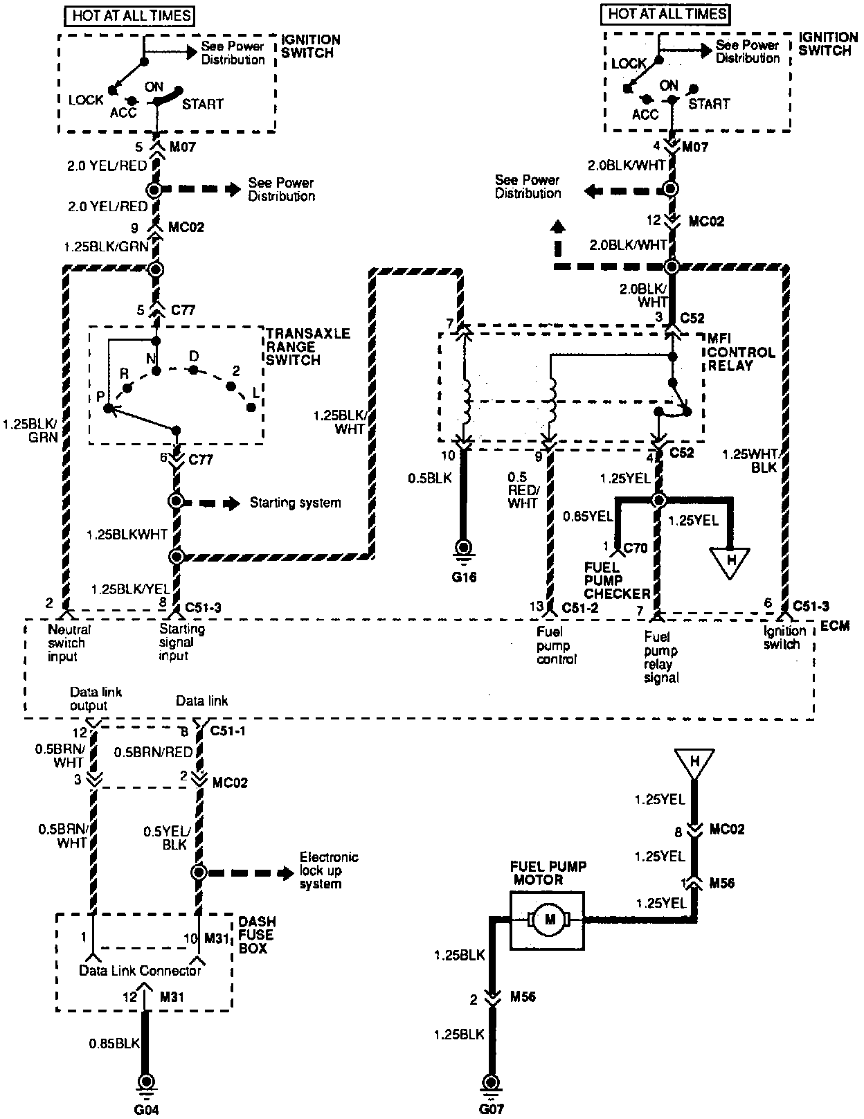
Multiport Fuel Injection System (Without Dual Oxygen Sensor) (Part 3 Of 6):
Part 3 of 6
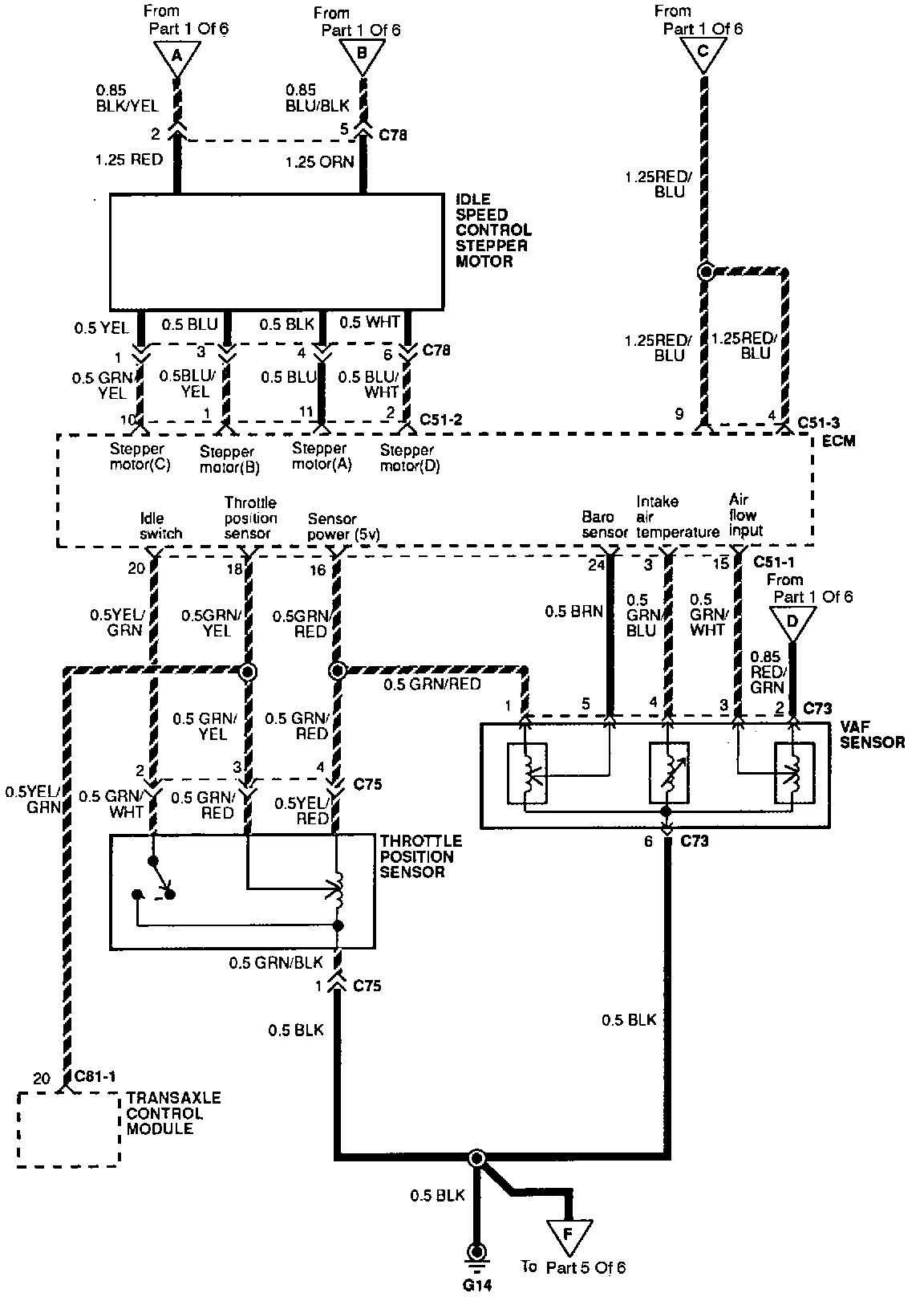
Multiport Fuel Injection System (Without Dual Oxygen Sensor) (Part 4 Of 6):
Part 4 of 6
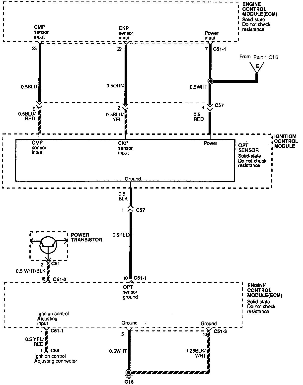
Multiport Fuel Injection System (Without Dual Oxygen Sensor) (Part 5 Of 6):
Part 5 of 6
Multiport Fuel Injection System (Without Dual Oxygen Sensor) (Part 6 Of 6):
Part 6 of 6