Curiosii for ever!: Car repair manuals for everyone.

Emission Control Systems: Description and Operation





DISPLACEMENT
2.0L (1997cc/121.9cid) 4 cyl. DOHC

PURPOSE
Emission control systems reduce carbon monoxide, hydrocarbons , and oxides of nitrogen in accordance with Federal and State regulations.

SYSTEMS AND DEVICES

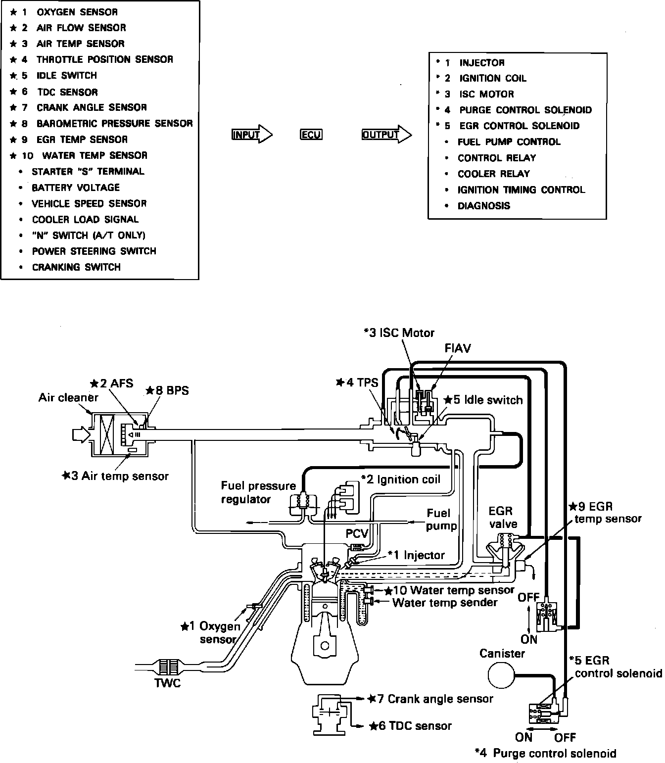
Computerized Engine Controls
Multipoint fuel injection, a pre-combustion device that attempts to maintain the air/fuel mixture at it's optimum level for efficient combustion and low emissions.

Exhaust Gas Recirculation
A pre-combustion device that mixes a metered amount of exhaust gas with the air/fuel mixture to lower the emission of oxides of nitrogen.

Evaporative Emission Control System
A pre-combustion device that collects and stores fuel vapors until they can be burned during engine operation.

Positive Crankcase Ventilation
A pre-combustion device that draws blow-by gases from the crankcase and burns them rather than allowing their escape to the atmosphere.

Three-way Catalytic Converter
A post-combustion device that, by using catalytic reaction, converts carbon monoxide to carbon dioxide, hydrocarbons to water and reduces oxides of nitrogen. (also called a reducing catalyst)



.