Curiosii for ever!: Car repair manuals for everyone.

Idle Speed Motor Position Sensor: Testing and Inspection

INSPECTION








Using Scan tool

Function: Data Reading.
Item no.: 15.
Data Display: Sensor voltage.
Check Conditions:
- Engine coolant temperature 80 to 95°C (176 to 205°F).
- Lamps, electric cooling fan, accessory units all OFF.
- Transaxle in neutral (P range for vehicles with Auto Trans.).
- Steering wheel neutral.
- Idle Position Switch ON (Compressor clutch to be operating in case air conditioner switch is ON)
- Engine at idle

With air conditioning switch OFF: 500 - 1,300 m volts.
With air conditioning switch ON: 800 - 1,800 m volts.
With air conditioning switch ON and selector lever shift to D range: 900 - 1,900 m volts.


NOTE: When the vehicle is new (within initial operation of about 500 km [300 miles]), the Motor Position Sensor output voltage may be about 500 m volts higher.

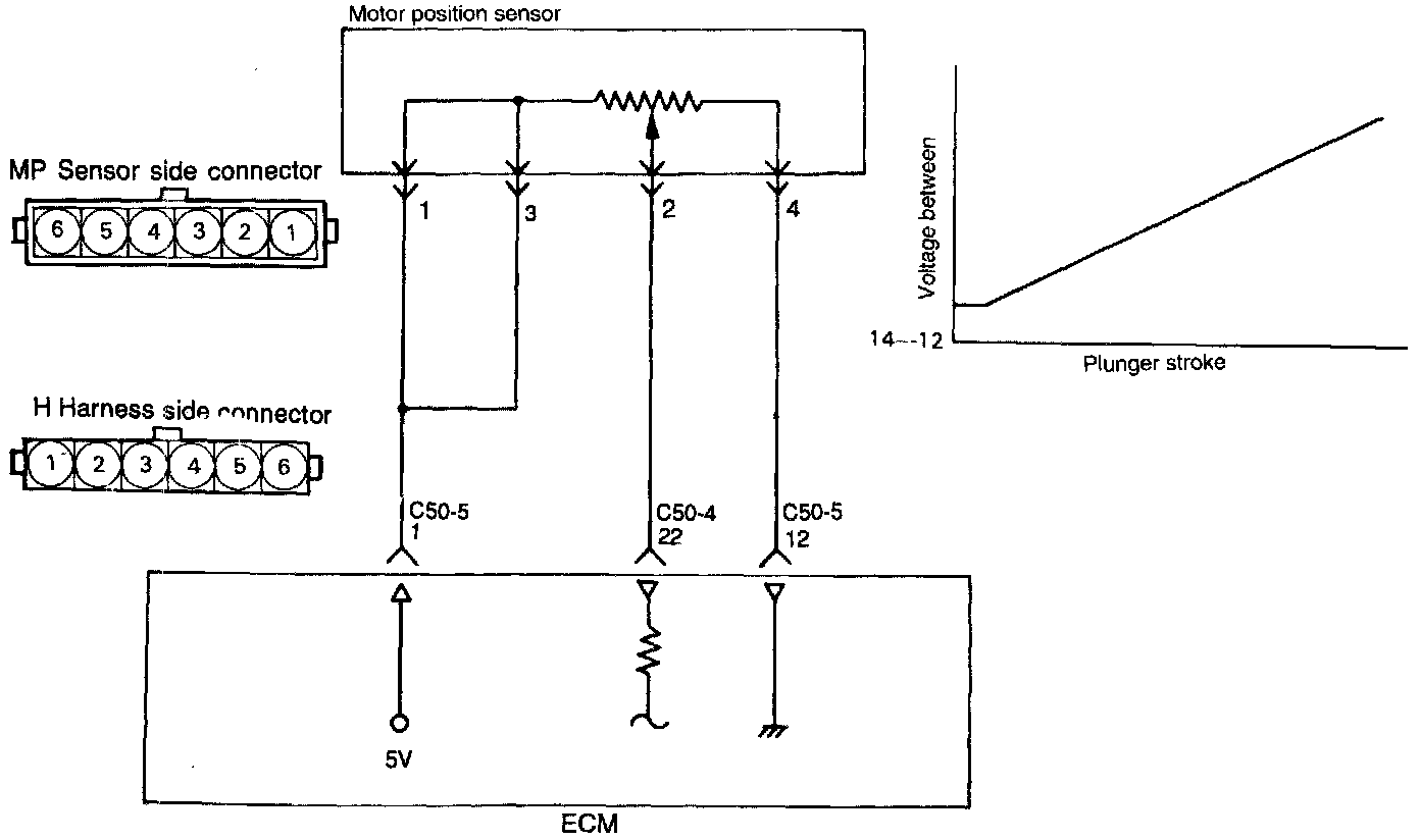
Sensor Inspection

1. Disconnect the Motor Position Sensor connector.





2. Measure the resistance between terminals 4 and 5.

Resistance: 3.5 - 6.5 k ohms.

3. Disconnect the Idle Speed Control Motor connector.





4. Connect 6 volts DC between terminals 1 and 2 of Idle Speed Control Motor connector, and then measure the resistance between terminals 2 and 4 of the Motor Position Sensor connector when the Idle Speed Control Motor is activated (caused to expand and contract).

Resistance: increases or decreases smoothly as the plunger of the Idle Speed Control Motor extends or retracts.

CAUTION: Apply only a 6 volt DC or lower voltage. Application of a higher voltage could cause locking of the servo gears.

5. If there is a deviation from the standard value, or if the change is not smooth, replace the Idle Speed Control Motor assembly.

Harness Inspection Procedure





1. Measure the power supply voltage to the Motor Position Sensor.
- Connector disconnected.
- Ignition Switch ON.
- Voltage should read 4.8 - 5.2 volts.

If OK - go to step 2.
If not OK - Repair the harness (I1,5 - C50-5 1).





2. Check for continuity of the ground circuit.
- Connector disconnected.

If OK - go to step 3.
If not OK - Repair the harness (I4 - C50-5 12).





3. Check for an open circuit, or a short circuit to ground between the Engine Control Module and the Motor Position Sensor.
- Engine Control Module connector disconnected.
- Motor Position Sensor connector disconnected.

If OK - END
If not OK - Repair the harness (I 2 - C50-4 22).

Troubleshooting Hints
1. If troubles are caused when the air conditioner switch is turned on or off during idling or the engine load is changed, the Motor Position Sensor is often faulty.
2. If the Motor Position Sensor harness and individual part check have resulted normal but the Motor Position Sensor voltage is out of specification, the following faults are suspected;
- Poorly adjusted idle speed.
- Deposit on the throttle valve.
- Air leaking into the intake manifold through gasket gap, etc.
- Loose Exhaust Gas Recirculation valve seating.
- Poor combustion in the cylinder.