Curiosii for ever!
: Car repair manuals for everyone.
Home
>>
Hyundai
>>
1994
>>
Elantra L4-1.8L
>>
Repair and Diagnosis
>>
Diagrams
>>
Electrical Diagrams
>>
Starting System
>>
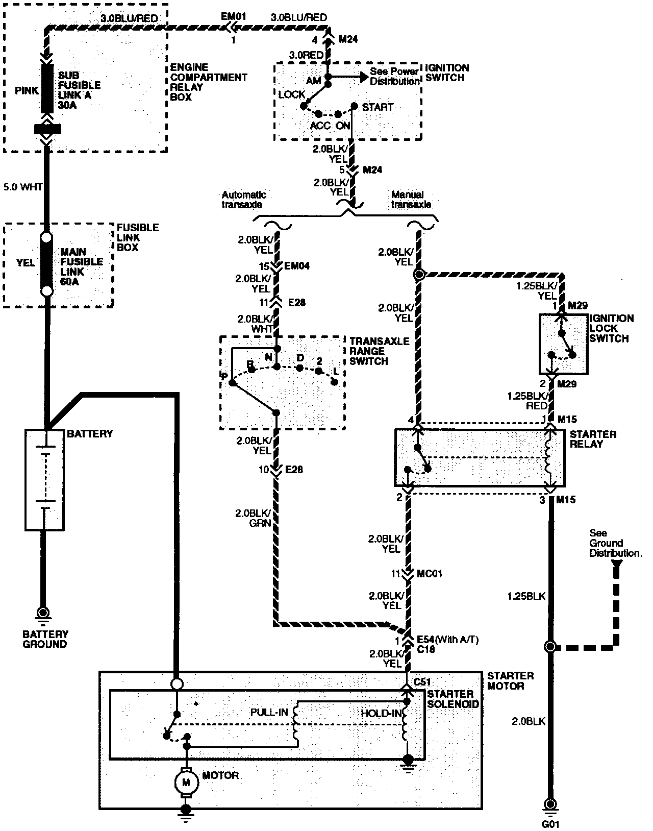
System Diagram
System Diagram
Starting System: