Curiosii for ever!
: Car repair manuals for everyone.
Home
>>
Hyundai
>>
1992
>>
Sonata L4-2.0L
>>
Repair and Diagnosis
>>
Diagrams
>>
Electrical Diagrams
>>
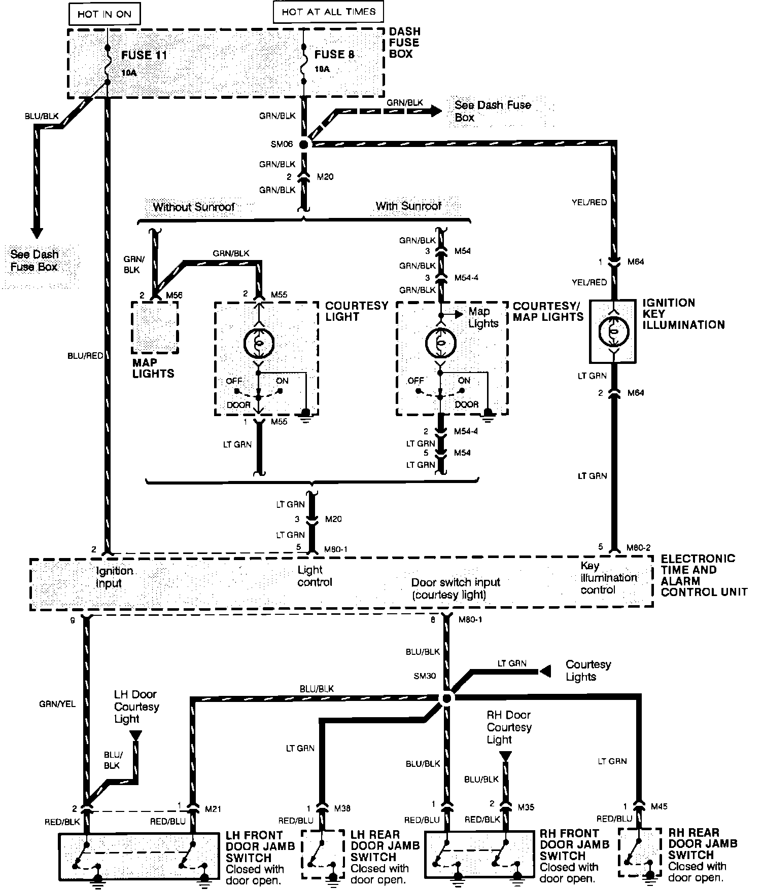
Interior Lighting Module
Interior Lighting Module
Entry Light Timer System: