Curiosii for ever!: Car repair manuals for everyone.

Relay Box: Testing and Inspection




Relay Circuit Board Test

The relay circuit board is part of the under-hood fuse/relay box, and it contains these relays:

- A/C condenser fan relay
- Fan control relay
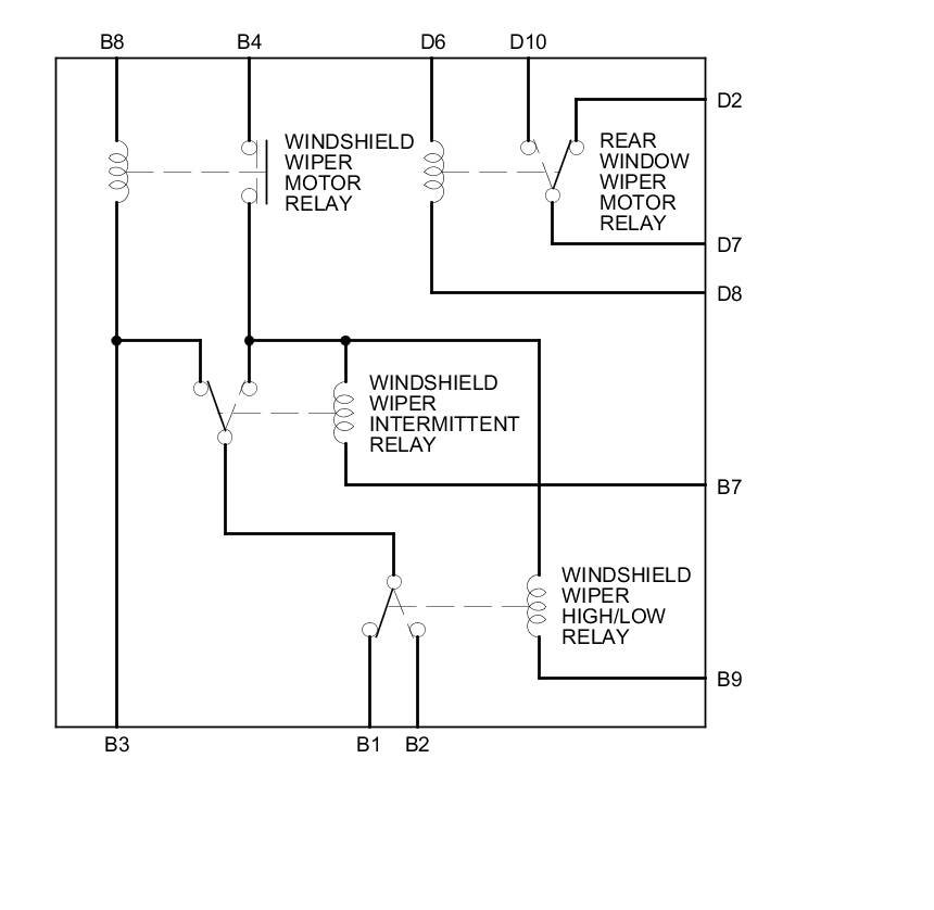
- Windshield wiper motor relay
- Windshield wiper intermittent relay
- Windshield wiper high/low relay
- Rear window wiper motor relay

1. Do the battery terminal disconnection procedure.

2. Disconnect under-hood fuse/relay box connector B (14P) and D (10P).






3. Test each relay circuit as shown:

A/C condenser fan relay:

There should be continuity between terminals D4 and D1 when battery power is connected to terminal B13, and battery ground is connected to terminal D5.

There should be no continuity between terminals D4 and D1 when power is disconnected.

Fan control relay:

There should be continuity between terminals B10 and B6 when battery power is connected to terminal B5 (,B11, or B12), and battery ground is connected to terminal D5.

There should be continuity between terminals B10 and D1 when power is disconnected.

Windshield wiper motor relay and windshield wiper intermittent relay:

There should be battery voltage at terminal B1 when battery power is connected to terminals B8 and B4, and battery ground is connected to terminals B3 and B7.

There should be no voltage at terminal B1 when terminal B7 is disconnected.

There should be no voltage at terminal B1 when terminal B3 is disconnected.

Windshield wiper high/low relay:

There should be battery voltage at terminal B2 when battery power is connected to terminals B4 and B8, and battery ground is connected to terminals B3, B7, and B9.

There should be no voltage at terminal B2 when terminal B9 is disconnected.

Rear window wiper motor relay:

There should be continuity between terminals D10 and D7 when battery power is connected to terminal D6 and battery ground is connected to terminal D8.

There should be no continuity between terminals D10 and D7 when power is disconnected.

A/C condenser fan relay, Fan control relay





Windshield wiper motor relay and windshield wiper intermittent relay, Windshield wiper high/low relay, Rear window wiper motor relay





4. If any relay circuit fails the test, replace the relay circuit board.

5. Reinstall all removed parts.

6. Do the battery terminal reconnection procedure.