Curiosii for ever!: Car repair manuals for everyone.

System Description - Lock-Up System (A/T)




A/T System Description - Lock-up System

Lock-up System

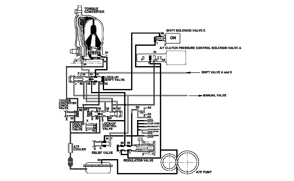
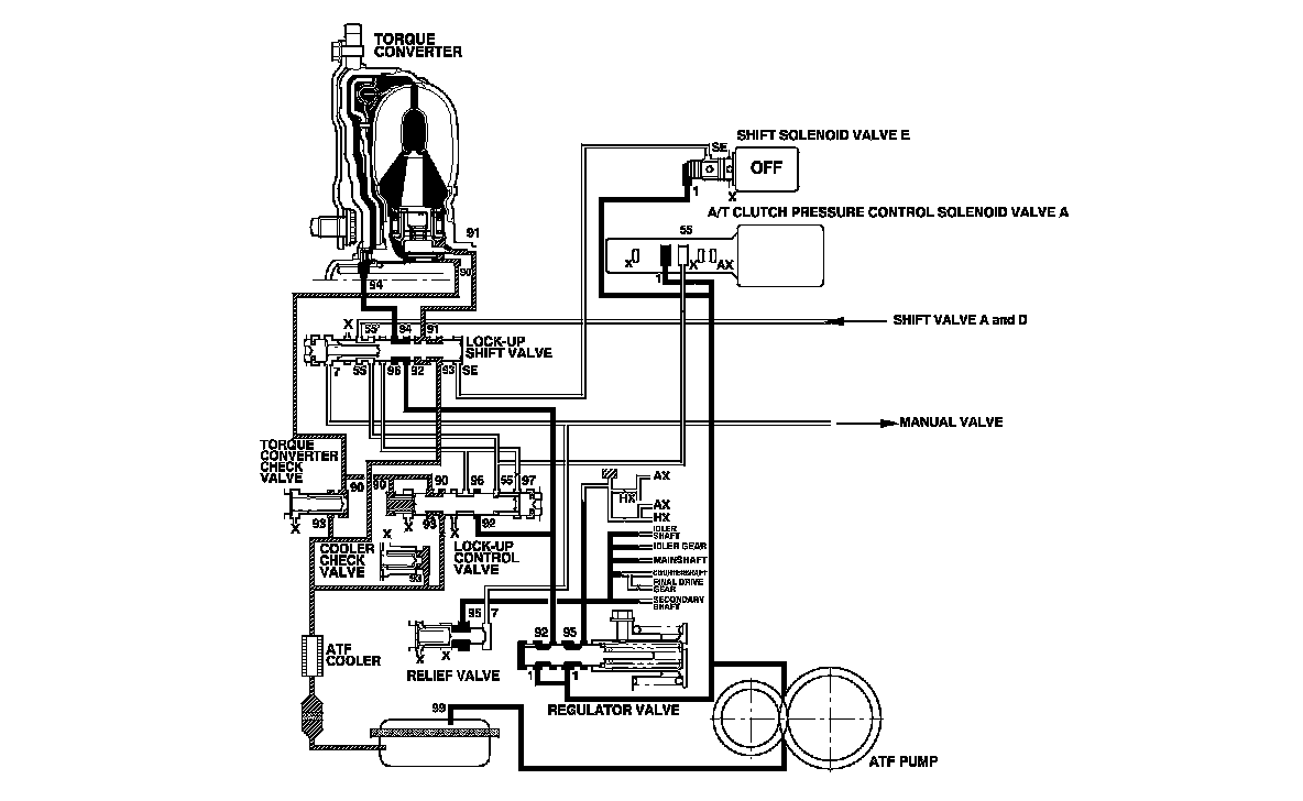
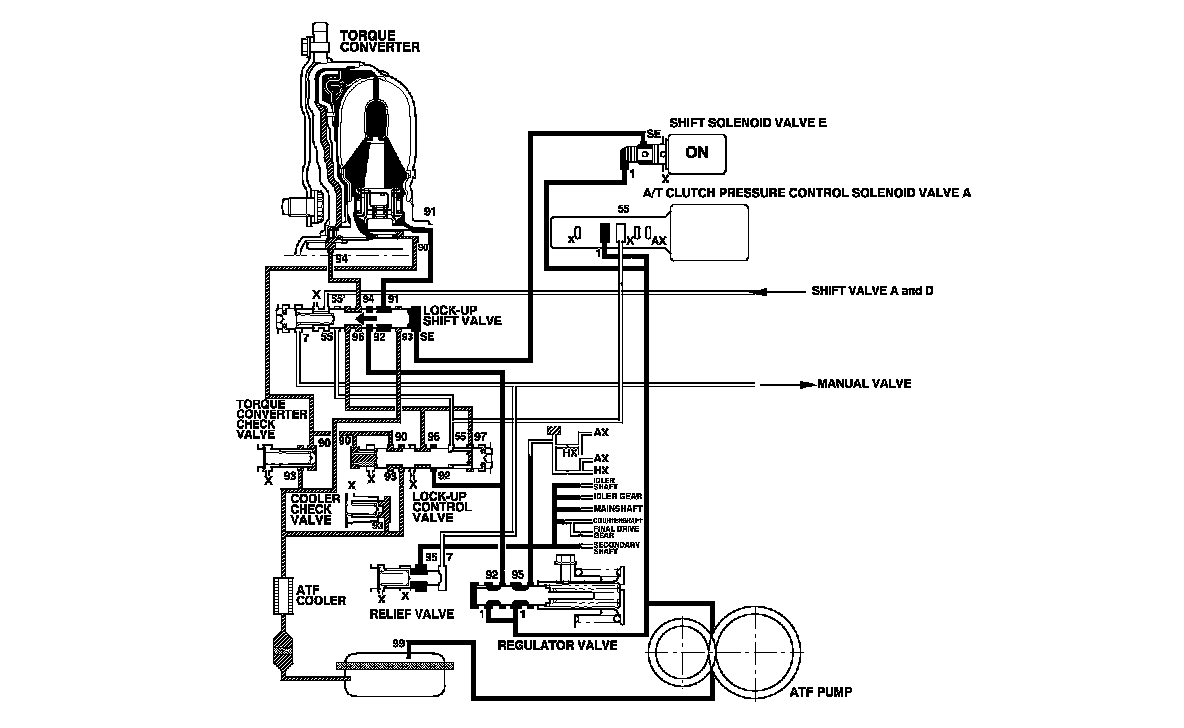
The lock-up mechanism of the torque converter clutch operates in D (2nd, 3rd, 4th, and 5th gears), and in D3 (2nd and 3rd gears). The pressurized fluid is drained from the back of the torque converter through a fluid passage, causing the torque converter clutch piston to be held against the torque converter cover. As this takes place, the mainshaft rotates at the same speed as the engine. Together with the hydraulic control, the PCM optimizes the timing and volume of the lock-up mechanism. When shift solenoid valve E is turned on by the PCM, shift solenoid valve E pressure switches the lock-up shift valve on. A/T clutch pressure control solenoid valve A and the lock-up control valve control the amount of the lock-up.

Torque Converter Clutch Lock-up ON (Engaging Torque Converter Clutch)

Fluid in the chamber between the torque converter cover and the torque converter clutch piston is drained off, and fluid entering from the chamber between the pump and the stator exerts pressure through the torque converter clutch piston against the torque converter cover. The torque converter clutch piston engages with the torque converter cover; the torque converter clutch lock-up is ON, and the mainshaft rotates at the same speed as the engine.






Torque Converter Clutch Lock-up OFF (Disengaging Torque Converter Clutch)

Fluid enters into the chamber between the torque converter cover and the torque converter clutch piston and passes through the torque converter and goes out through the chambers between the turbine and the stator, and between the pump and the stator. As a result, the torque converter clutch piston moves away from the torque converter cover, and the torque converter lock-up clutch is released; the torque converter clutch lock-up is OFF.






Lock-up System (cont'd)

No Lock-up

The PCM turns shift solenoid valve E OFF, and shift solenoid valve E pressure (SE) is not applied to the lock-up shift valve. The lock-up shift valve remains to the right uncovering the torque converter pressure ports leading to the left side of the torque converter and releasing pressure from the right side of the torque converter. Torque converter pressure (92) changes to (94) at the lock-up shift valve, and enters into the left side of the torque converter to disengage the torque converter clutch. This keeps the torque converter clutch piston keeps away from the torque converter cover and the torque converter clutch lock-up is OFF.

NOTE: When used, "left" or "right" indicates direction on the hydraulic circuit.






Partial Lock-up

As the speed of the vehicle reaches the programmed value, the PCM turns shift solenoid valve E ON, and shift solenoid valve E pressure (SE) is applied to the right side of the lock-up shift valve. The lock-up shift valve is moved to the left side to switch the torque converter pressure (91) port, which goes to the right side of the torque converter, and torque converter pressure (94) is released from the left side of the torque converter. Torque converter pressure (91) flows to the right side of the torque converter to engage the torque converter clutch. The PCM also controls A/T clutch pressure control solenoid valve A to regulate A/T clutch pressure control solenoid valve A pressure (55) which is applied to the lock-up shift valve and the lock-up control valve. The position of the lock-up control valve depends on A/T clutch pressure control solenoid valve A pressure (55) and torque converter pressure released from the torque converter. The lock-up control valve controls the amount of torque converter clutch lock-up until fluid between the clutch piston and the torque converter cover is fully released; the torque converter clutch is in partial lock-up.

NOTE: When used, "left" or "right" indicates direction on the hydraulic circuit.






Lock-up System (cont'd)

Full Lock-up

When the vehicle speed increases, the PCM commands A/T clutch pressure control solenoid valve A to increase A/T clutch pressure control solenoid valve A pressure (55), and the lock-up control valve is moved to the left by the increased pressure. Then torque converter pressure (94) from the left side of the torque converter is completely released at the lock-up control valve, and torque converter pressure (91) engages the torque converter clutch securely; the torque converter clutch is in full lock-up.

NOTE: When used, "left" or "right" indicates direction on the hydraulic circuit.