Curiosii for ever!
: Car repair manuals for everyone.
Home
>>
Honda
>>
2008
>>
S2000 L4-2.2L
>>
Repair and Diagnosis
>>
Diagrams
>>
Electrical Diagrams
>>
Cooling System
>>
System Diagram
>>
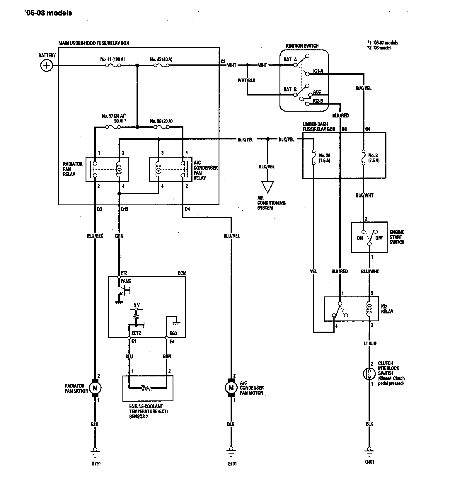
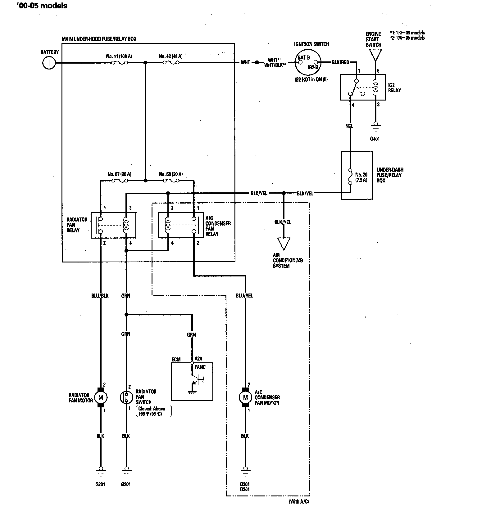
Fan Controls Circuit Diagram
Fan Controls Circuit Diagram
Circuit Diagram
Fan Controls Circuit Diagram '00 - 05 Models:
Fan Controls Circuit Diagram '06 - 08 Models: