Curiosii for ever!: Car repair manuals for everyone.

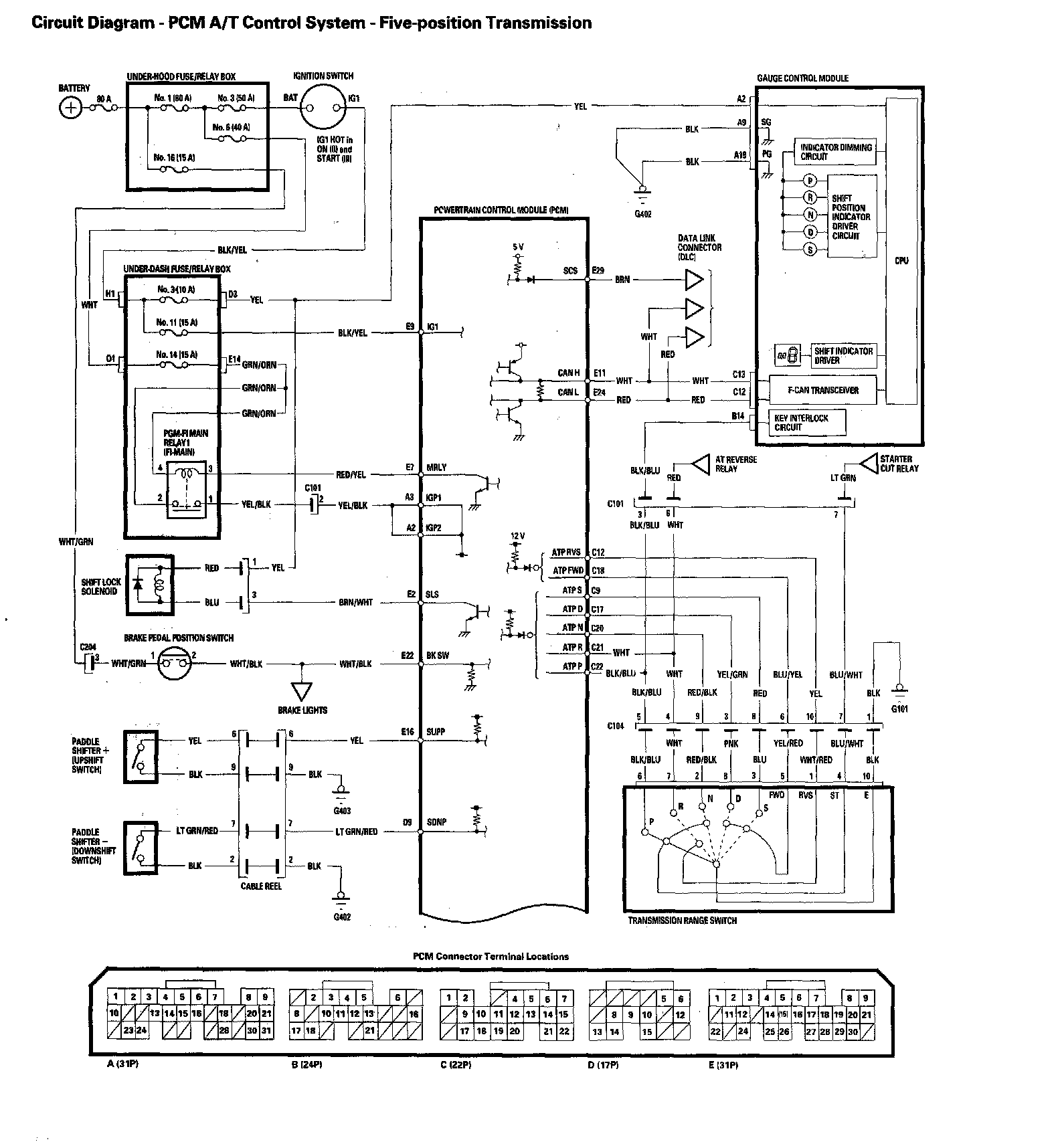
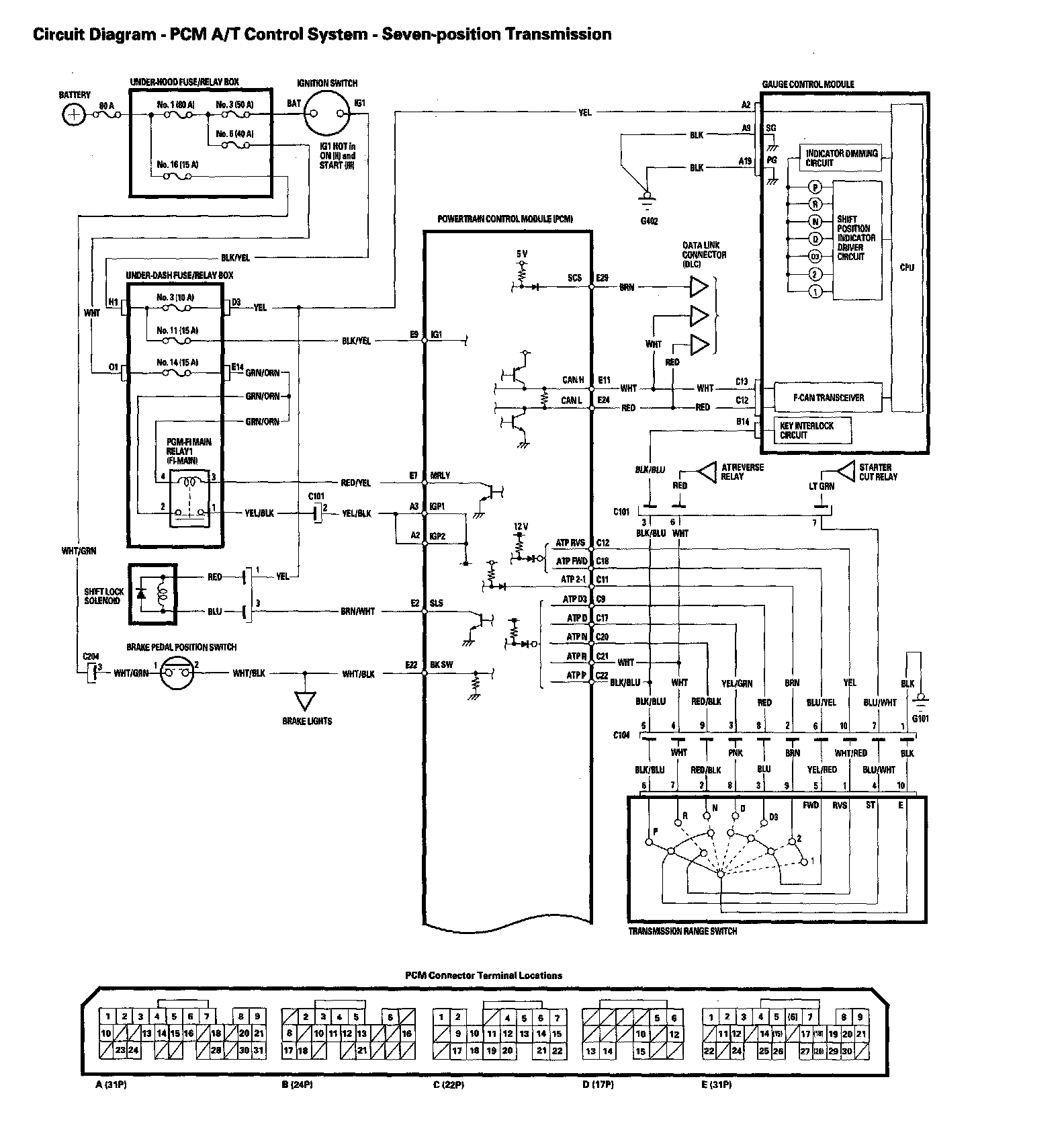
Automatic Transmission Circuit Diagram

Automatic Transmission Circuit Diagram - PCM A/T Control System - Seven-position Transmission (Part 1):



Automatic Transmission Circuit Diagram - PCM A/T Control System - Seven-position Transmission (Part 2):



Automatic Transmission Circuit Diagram - PCM A/T Control System - Five-position Transmission (Part 1):



Automatic Transmission Circuit Diagram - PCM A/T Control System - Five-position Transmission (Part 2):