Curiosii for ever!: Car repair manuals for everyone.

Fuel Supply System

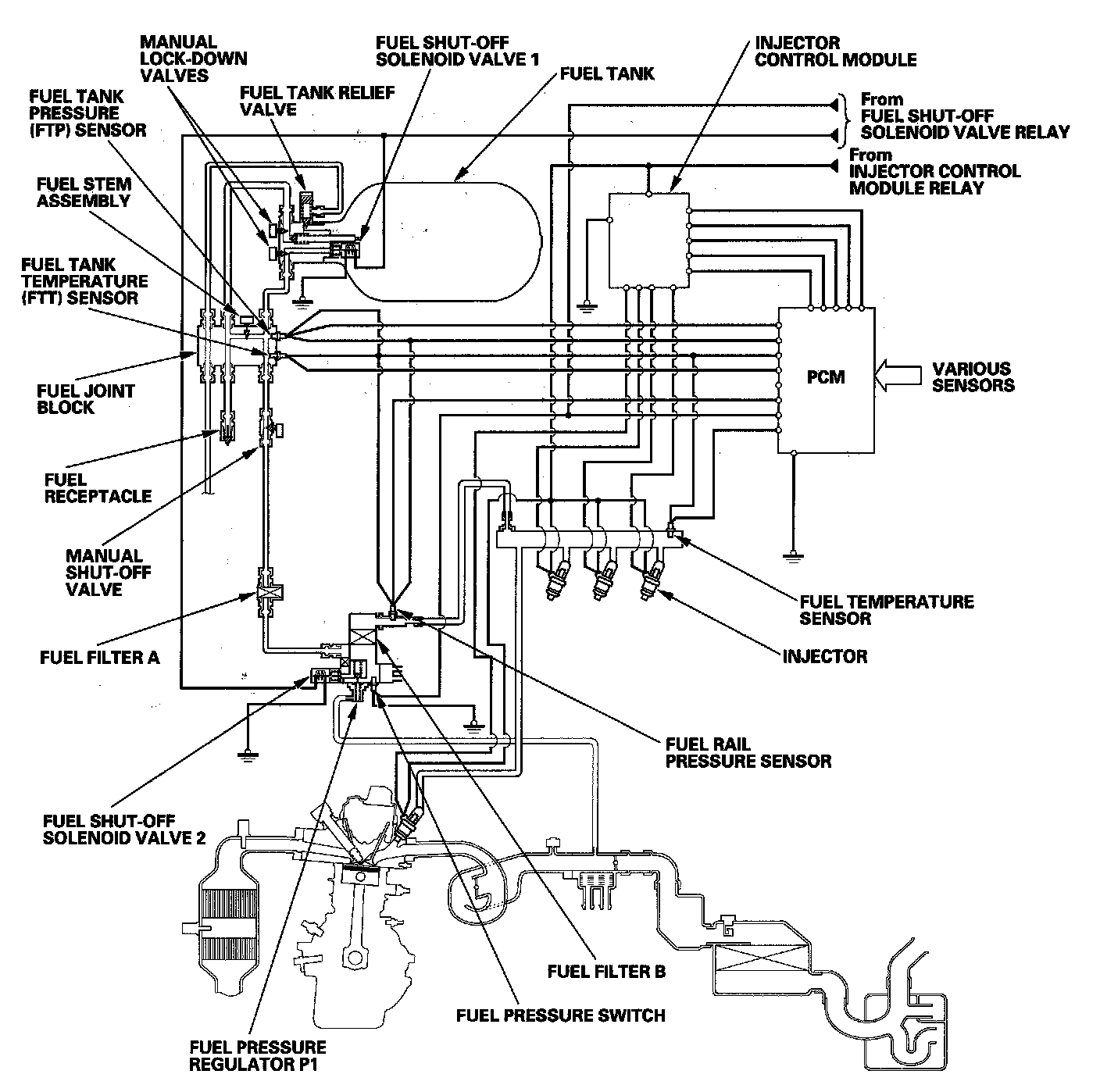
Fuel Supply System

The fuel supply system consists of the fuel tank, injectors, fuel tank pressure (FTP) sensor, fuel tank temperature (FTT) sensor, fuel rail pressure sensor, fuel temperature sensor, injector control module, injector control module relay, fuel shut-off solenoid valve 1, fuel shut-off solenoid valve 2, fuel pressure regulator P1, fuel pressure switch, fuel filters, and manual shut-off valve.






Fuel Cutoff Control

During deceleration with the throttle valve closed, current to the injectors is cut off to improve fuel economy at engine speeds over 800 rpm (depending on engine speed). Fuel cutoff also occurs when the engine speed exceeds 6,900 rpm, regardless of the position of the throttle valve, to protect the engine from over-revving. When the vehicle is stopped, the PCM cuts the fuel at engine speeds over 5,000 rpm. On the cold engine, fuel cut occurs at a lower engine speed.

Fuel Filter A

The fuel filter prevents contamination in the fuel from getting into the engine.






Fuel Rail Pressure Sensor

The fuel rail pressure sensor is located on the fuel feed hose joint (near fuel pressure regulator P1) and it detects fuel pressure at the injectors. The signal is used to correct the fuel injection period by monitoring fuel pressure. It also detects any abnormality in the fuel pressure.






Fuel Pressure Regulator P1

Fuel pressure regulator P1 lowers the pressure of fuel from the fuel tank and sends it to the injectors. Fuel filter B prevents compressor oil from getting into the engine. The fuel pressure switch detects abnormal fuel pressure conditions.






Fuel Shut-off Solenoid Valve 1/Fuel Shut-off Solenoid Valve 2

Fuel shut-off solenoid valve 1 is located in the fuel tank. It turns on or off to supply fuel to the engine. Fuel shut-off solenoid valve 2 is located on fuel pressure regulator PI, and it turns on or off to supply fuel to the engine.

When the ignition switch is turned ON (II), fuel shut-off solenoid valve 1 and fuel shut-off solenoid valve 2 normally open for 2 seconds.






Fuel Pressure Switch

The fuel pressure switch is located on fuel pressure regulator P1. It detects excessive fuel pressure.






Fuel Tank

The fuel tank is made of aluminum reinforced by carbon fiber and fiberglass. The fuel capacity is 26.4 US gal. (100 L, 22.0 Imp gal.).






Fuel Tank Temperature (FTT) Sensor

The FTT sensor is on the fuel joint block. It measures the temperature of the fuel, and this signal is used to calculate the amount of fuel in the fuel tank.






Fuel Tank Pressure (FTP) Sensor

The FTP sensor is located on the fuel joint block, and it measures fuel tank pressure. The signal is used to calculate the amount of fuel in the fuel tank and to detect any leakage.






Fuel Temperature Sensor

The fuel temperature sensor is on the fuel rail. It measures the temperature of the fuel. Its signal corrects the fuel injection period according to fuel temperature.






Fuel Vent Duct

The fuel lines are enclosed in a duct that contains any escaped fuel in case there is a leak in the fill pipe. The fuel is routed to the fuel fill compartment to prevent it from leaking into the trunk or passenger compartment.






Injector Control Module

The injector control module controls the injectors and prevents them from sticking when starting in extremely low temperatures. When the ignition switch is turned ON (II), current is momentarily increased to the injectors to loosen any sticking injectors.

Manual Shut-off Solenoid Valve

The manual shut-off valve is located under floor in the left rear. This valve can be turned manually to cut the fuel supplied to the engine.

Low Fuel Indicator

The low fuel indicator comes on when the fuel level is low. It blinks when a problem is detected with the fuel tank pressure (FTP) sensor, fuel tank temperature (FTT) sensor, or fuel pressure regulator switch.

PGM-FI Main Relay 1

PGM-FI main relay 1 is energized whenever the ignition switch is ON (II) to supply battery voltage to the PCM, and power for the injector control module relay and the ETCS control relay.