Curiosii for ever!
: Car repair manuals for everyone.
Home
>>
Honda
>>
2006
>>
S2000 L4-2.2L
>>
Repair and Diagnosis
>>
Diagrams
>>
Electrical Diagrams
>>
Powertrain Management
>>
Ignition System
>>
Circuit Diagrams
Circuit Diagrams
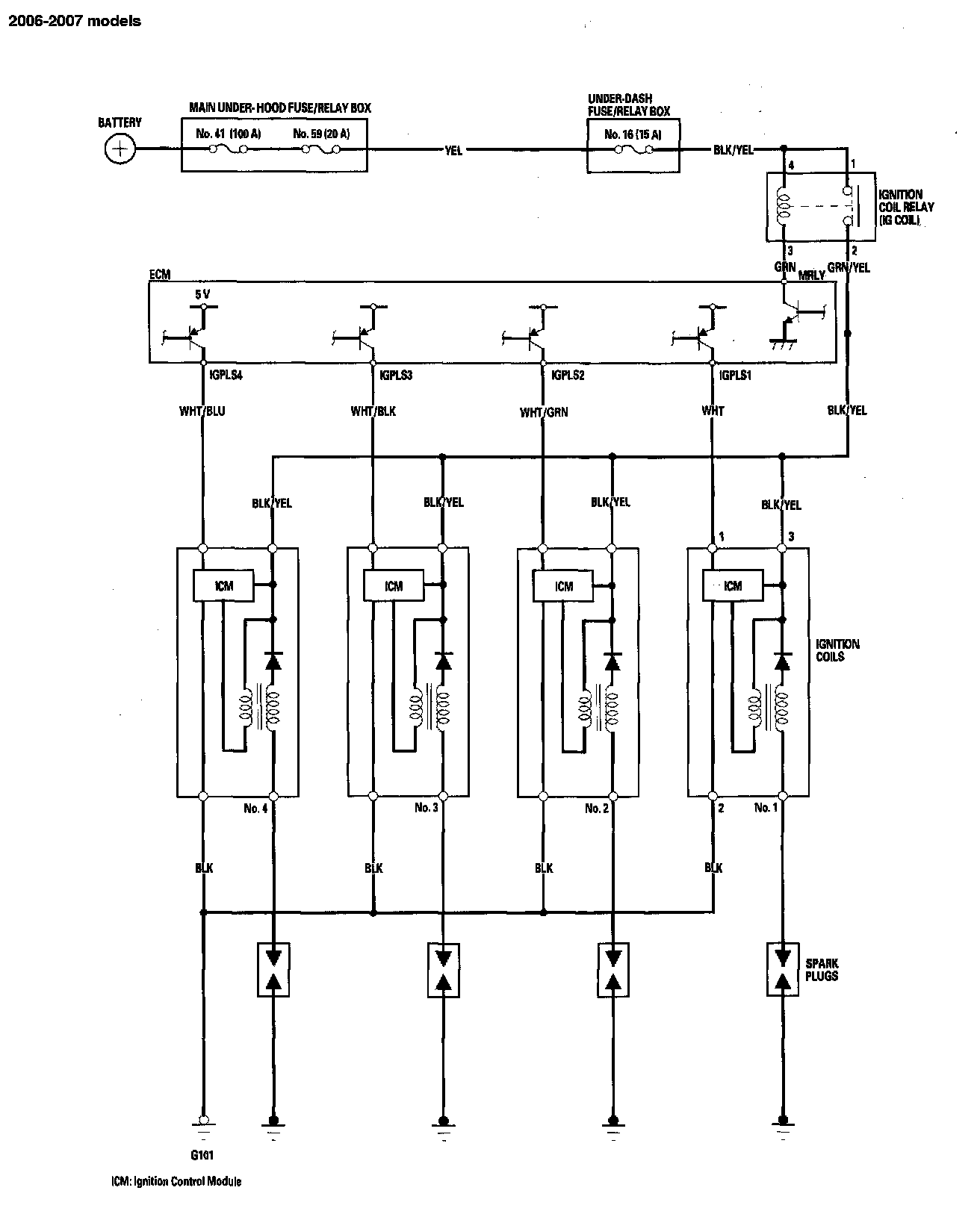
Ignition System - Circuit Diagram: