Curiosii for ever!
: Car repair manuals for everyone.
Home
>>
Honda
>>
2006
>>
S2000 L4-2.2L
>>
Repair and Diagnosis
>>
Diagrams
>>
Electrical Diagrams
>>
Power Locks
>>
Circuit Diagrams
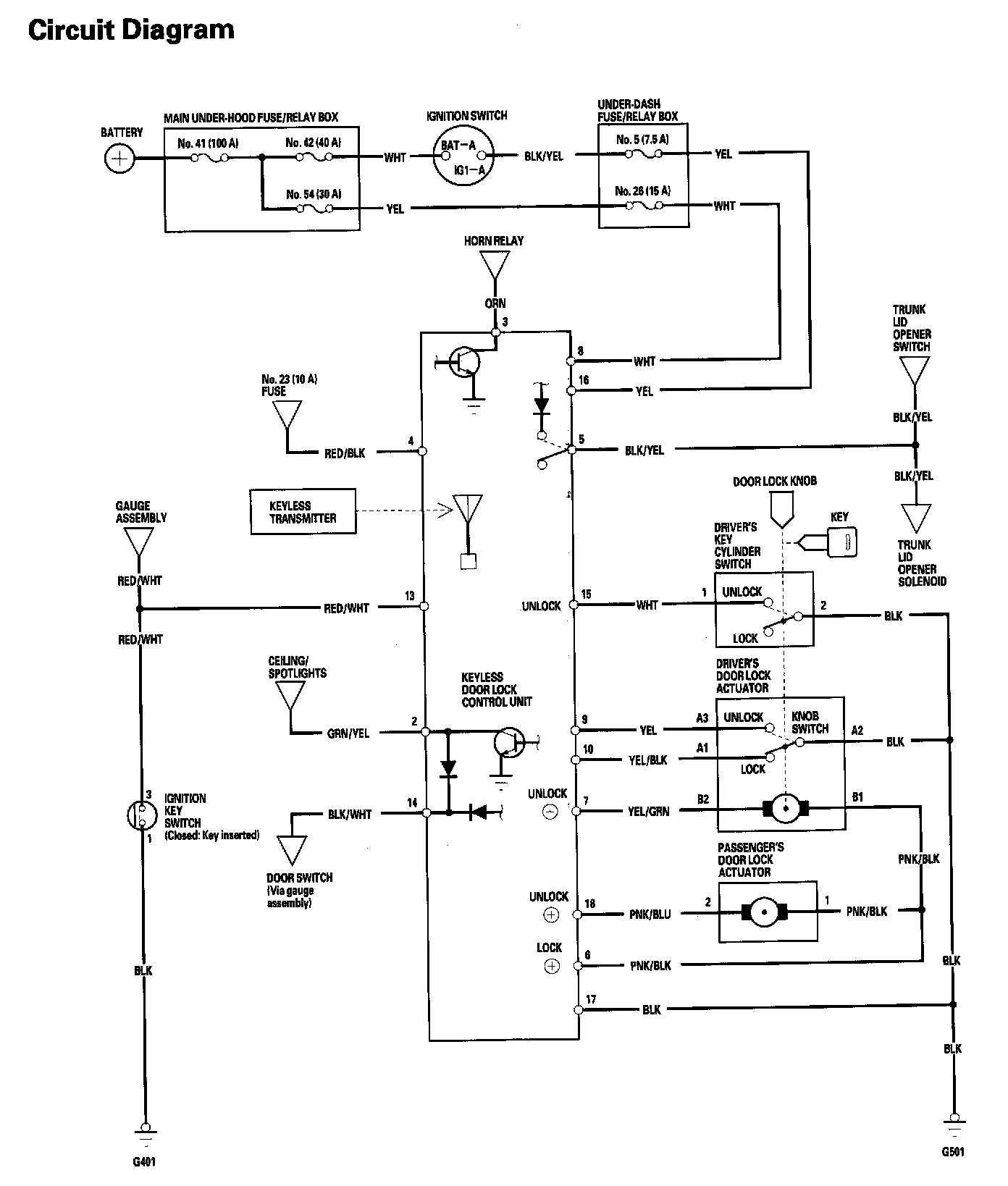
Circuit Diagrams
Keyless/Power Door Lock System - Circuit Diagram: