Curiosii for ever!: Car repair manuals for everyone.

Antilock Brakes / Traction Control Systems: Description and Operation

System Description

VSA Modulator-Control Unit Inputs and Outputs For 47P Connector:




VSA Modulator-Control Unit Inputs and Outputs For 47P Connector:





ABS Features





When the brake pedal is pressed while driving, the wheels can lock before the vehicle comes to a stop. In such an event, the maneuverability of the vehicle is reduced if the front wheels are locked, and the stability of the vehicle is reduced if the rear wheels are locked, creating an extremely unstable condition. The ABS precisely controls the slip rate of the wheels to ensure maximum grip force from the tires, and it thereby ensures maneuverability and stability of the vehicle.

The ABS calculates the slip rate of the wheels based on the vehicle speed and the wheel speed, then it controls the brake fluid pressure to reach the target slip rate.

TCS Features





The TCS provides low-speed traction. When a drive wheel loses traction on a slippery road surface and starts to spin, the VSA modulator-control unit applies brake pressure to slow the spinning wheel. At that time, the VSA modulator control unit sends a traction control signal to reduce engine power.

VSA System Features
Oversteer control





Applies the brake to the front and rear outside wheels

Understeer control (in acceleration)





^ Applies the brake to the front and rear inside wheels
^ Controls the engine torque

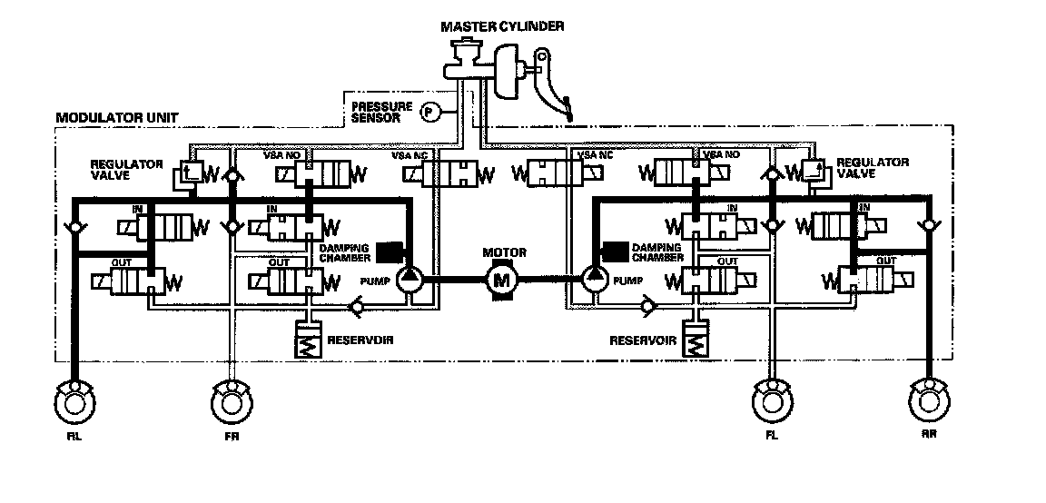
Modulator Unit
The modulator unit consists of the inlet solenoid valve, outlet solenoid valve, VSA normally open (NO) solenoid valve, VSA normally closed (NC) solenoid valve, reservoir, pump, pump motor, and the damping chamber.

The modulator controls the caliper fluid pressure directly. It is a circulating-type modulator because the brake fluid circulates through the caliper, the reservoir, and the master cylinder.

The hydraulic control has three modes: pressure intensifying, pressure retaining, and pressure reducing.

The hydraulic circuit is an independent four channel type, one channel for each wheel.

ABS Control
Pressure intensifying mode
VSA NO valve open, VSA NC valve closed, inlet valve open, outlet valve closed. Master cylinder fluid is pumped out to the caliper.

Pump motor





When starting the pressure reducing mode, the pump motor is ON. When stopping ABS operation, the pump motor is OFF.

The reservoir fluid is pumped out by the pump, through the damping chamber, to the master cylinder.

Pressure retaining mode





VSA NO valve open, VSA NC valve closed, inlet valve closed, outlet valve closed.

Caliper fluid is retained by the inlet valve and outlet valve.

Pressure reducing mode





VSA NO valve open, VSA NC valve closed, inlet valve closed, outlet valve open.

Caliper fluid flows through the outlet valve to the reservoir.

TCS Control
Pressure intensifying mode





VSA NO valve closed, VSA NC valve open, inlet valve open, outlet valve closed, pump motor ON.

The reservoir and master cylinder fluid is pumped out by the pump, through the damping chamber, to the rear caliper.

Pressure retaining mode





VSA NO valve closed, VSA NC valve open, inlet valve closed, outlet valve closed, pump motor ON.

Rear caliper fluid is retained by the inlet valve and outlet valve.

Pressure reducing mode





VSA NO valve open, VSA NC valve closed, inlet valve closed, rear outlet valve open, pump motor ON.

Caliper fluid flows through the outlet valve to the reservoir.

VSA Control
Pressure intensifying mode





VSA NO valve closed, VSA NC valve open, inlet valve open, outlet valve closed, pump motor ON.

The reservoir and master cylinder fluid is pumped out by the pump, through the damping chamber, to the front and rear calipers.

Pressure retaining mode





VSA NO valve closed, VSA NC valve open, inlet valve closed, outlet valve closed, pump motor ON.

Front and rear caliper fluid is retained by the inlet valve and outlet valve.

Pressure reducing mode





VSA NO valve open, VSA NC valve closed, inlet valve closed, outlet valve open, pump motor ON.

Caliper fluid flows through the outlet valve to the reservoir.