Curiosii for ever!
: Car repair manuals for everyone.
Home
>>
Honda
>>
2000
>>
Accord EX Sedan V6-3.0L
>>
Repair and Diagnosis
>>
Heating and Air Conditioning
>>
Control Module HVAC
>>
Diagrams
>>
Diagram Information and Instructions
>>
Electrical Schematics Explained
>>
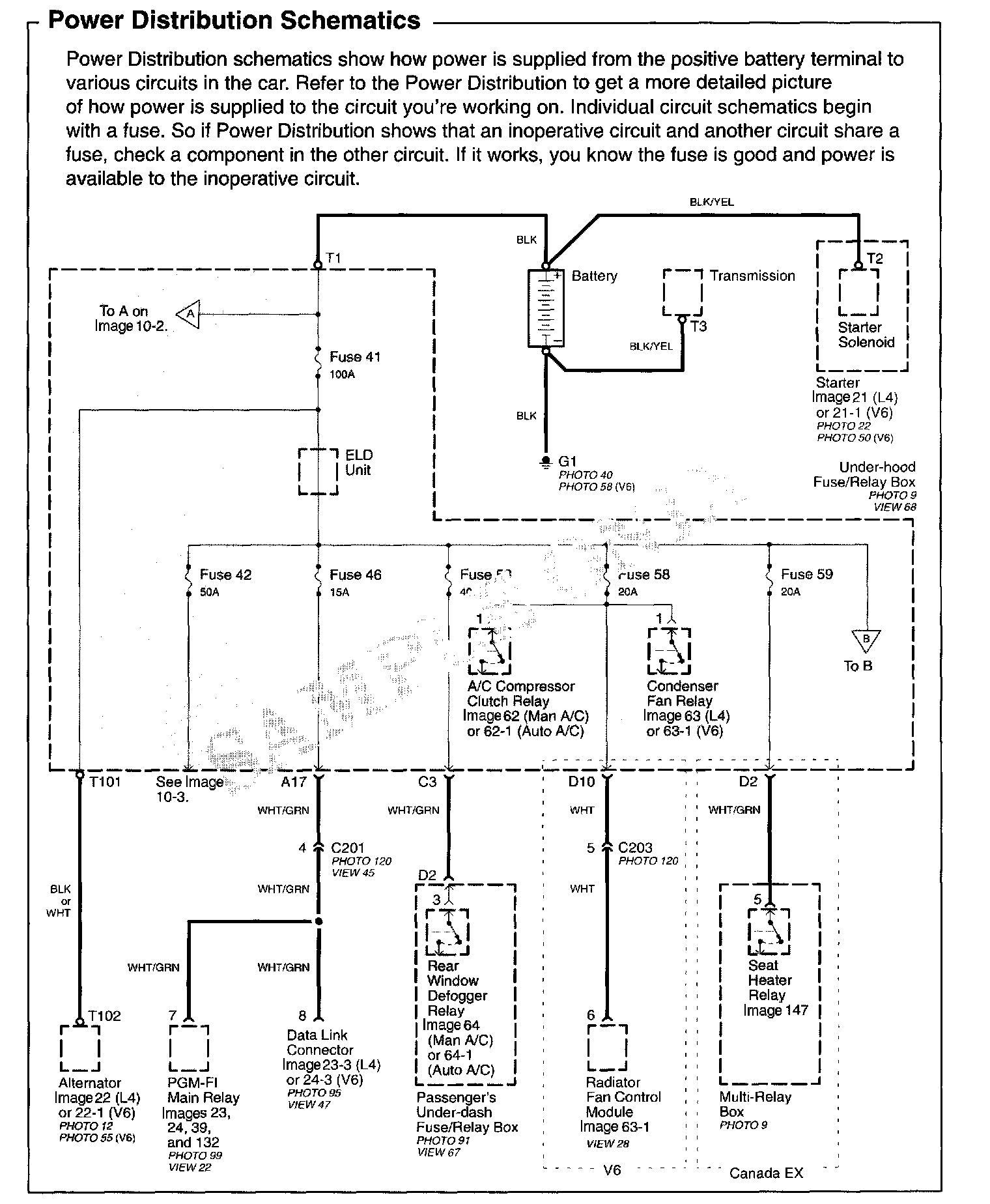
Power Distribution Schematics
Power Distribution Schematics
Power Distribution Schematics: