Curiosii for ever!
: Car repair manuals for everyone.
Home
>>
Honda
>>
1999
>>
Prelude L4-2156cc 2.2L DOHC (VTEC) MFI
>>
Repair and Diagnosis
>>
Powertrain Management
>>
Computers and Control Systems
>>
Body Control Module
>>
Diagrams
>>
Diagram Information and Instructions
>>
Ground Distribution Schematics
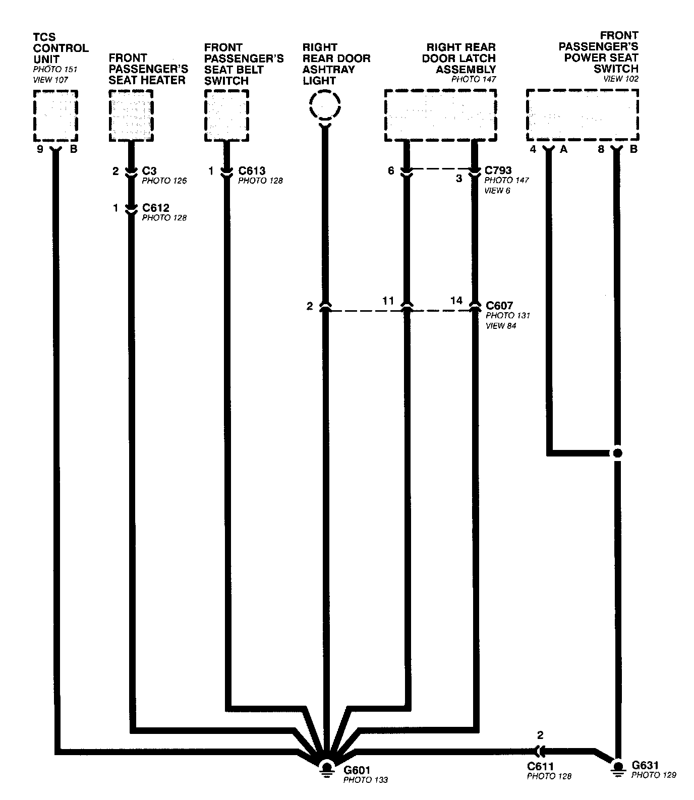
Ground Distribution Schematics
This sample Ground Distribution schematic shows all of the components that share two ground points.