Curiosii for ever!: Car repair manuals for everyone.

Lock-Up System

LOCK-UP SYSTEM
In [D4] position (3rd and 4th), and [D3] position (3rd), pressurized fluid is drained from the back of the torque converter through a fluid passage, causing the lock-up piston to be held against the torque converter cover. As this takes place, the mainshaft rotates at the same speed as the engine crankshaft. Together with hydraulic control, the PCM optimizes the timing of the lock-up mechanism. When the lock-up control solenoid valve activates, modulator pressure changes to switch lock-up ON and OFF. The lock-up control valve and the lock-up timing valve control the range of lock-up according to A/T clutch pressure control solenoid valves A and B. The lock-up control solenoid valve is mounted on the torque converter housing, and A/T clutch pressure control solenoid valves A and B are mounted on the transmission housing. They are controlled by the PCM.





The table above shows the lock-up conditions for the lock-up control solenoid valve and the A/T clutch pressure control solenoid A or B pressure.

General Operation





1. Operation (clutch on)
With the lock-up clutch on, fluid in the chamber between the torque converter cover and the lock-up piston is drained off, and the converter fluid exerts pressure through the piston against the torque converter cover. As a result, the converter turbine is locked to the converter cover. The effect is to bypass the converter, placing the vehicle in direct drive.





2. Operation (clutch off)
With the lock-up clutch off, fluid flows in the reverse of CLUTCH ON. As a result, the lock-up piston moves away from the converter cover, and torque converter lock-up is released.





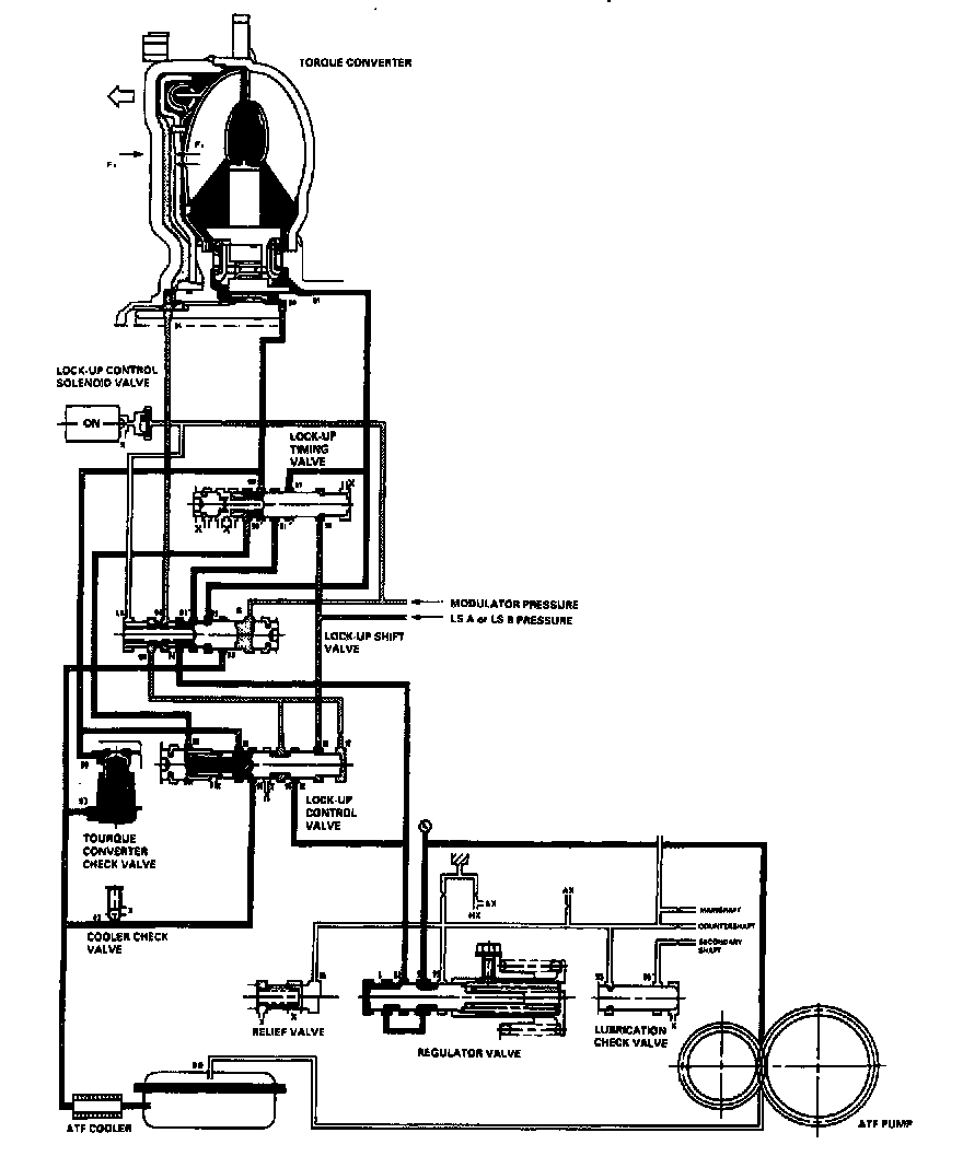
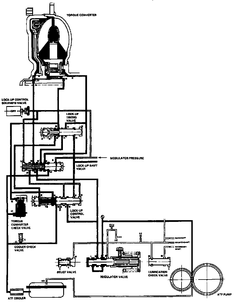
No Lock-up
The lock-up control solenoid valve is turned OFF by the PCM. The lock-up shift valve receives LC pressure (LA) on the left side, and modulator pressure (6) on the right side. The lock-up shift valve is in the right side to uncover the port leading torque converter pressure (92) to the left side of the torque converter. Torque converter pressure (92) becomes torque converter pressure (94), and enters into the left side of the torque converter to disengage the lock-up clutch. The lock-up clutch is OFF.

NOTE: When used, "left" or "right" indicates direction on the hydraulic circuit.





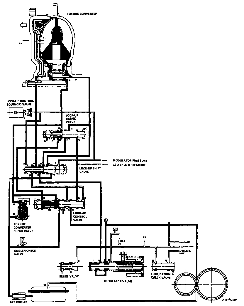
Partial Lock-up
As the speed of the vehicle reaches the prescribed value, the lock-up control solenoid valve is turned ON by the PCM to release LC pressure (LA) in the left side of the lock-up shift valve. The lock-up shift valve is moved to the left side to switch the port leading torque converter pressure to the left side and right side of the torque converter. Torque converter pressure (92) flows to the right side of the torque converter to engage the lock-up clutch. The PCM also controls A/T clutch pressure control solenoid valves A and B, and LS A or LS B pressure is applied to the lock-up control valve and the lock-up timing valve. The position of the lock-up control valve depends on torque converter pressure and LS A or LS B pressure. When LS A or LS B pressure (5B) is lower, torque converter pressure (92) from the regulator valve passes through the lock-up control valve, and flows to the left side of the torque converter to disengage the lock-up clutch. Under this condition, the torque converter receives pressure from the right side (to engage the lock-up clutch) and the left side (to disengage the lock-up clutch); the lock-up clutch is in partial lock-up condition.

NOTE: When used, "left" or "right" indicates direction on the hydraulic circuit.





Half Lock-up
As the speed of the vehicle reaches the prescribed value, the PCM controls NT clutch pressure control solenoid valves A and B. Higher LS A or LS B pressure (58) is applied to the lock-up control valve to release torque converter back pressure (F2). Torque converter back pressure (F2) goes lower, and this allows a greater amount of pressure (F1) to work on the lock-up clutch to engage the lock-up clutch. Back pressure (F2), which still exists, prevents the clutch from fully engaging.

NOTE: When used, "left" or "right" indicates direction on the hydraulic circuit.





Full Lock-up
When the vehicle speed further increases, the PCM controls A/T clutch pressure control solenoid valves A and B to increase LS A or LS B pressure (58). The LS A or LS B pressure (58) is applied to the lock-up control valve and the lockup timing valve, and moves them to the left side. Under this condition, torque converter back pressure (F2) is released fully, causing the lock-up clutch to be fully engaged.

NOTE: When used, "left" or "right" indicates direction on the hydraulic circuit.





Deceleration Lock-up
When decelerating, the PCM controls the lock-up control solenoid valve and the A/T clutch pressure control solenoid valve A or B to activate the same as in half lock-up conditions. Medium LS A or LS B pressure (58) is applied to the lock-up control valve to release torque converter back pressure (F2). Torque converter back pressure (F2) goes lower, and this allows a greater amount of pressure (F1) to work on the lock-up clutch to engage the lock-up clutch. Back pressure (F2), which still exists, prevents the clutch from engaging fully.

NOTE: When used, "left" or "right" indicates direction on the hydraulic circuit.