Curiosii for ever!
: Car repair manuals for everyone.
Home
>>
Honda
>>
1996
>>
Civic Sedan L4-1.6L SOHC (VTEC)
>>
Repair and Diagnosis
>>
Powertrain Management
>>
Computers and Control Systems
>>
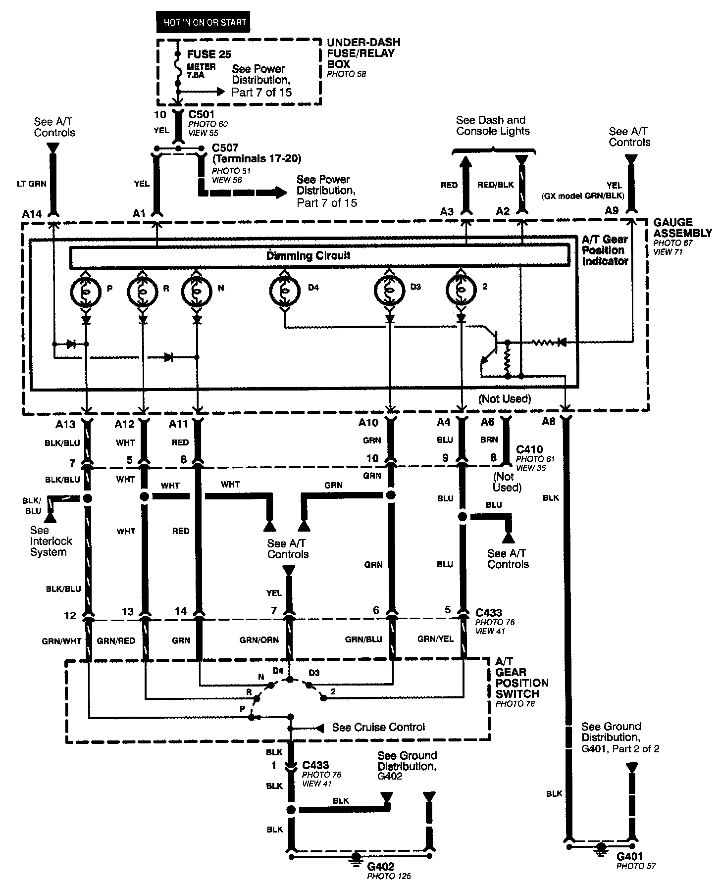
Transmission Position Sensor/Switch
>>
Diagrams
>>
Electrical Diagrams
Electrical Diagrams
All Except CVT: