Curiosii for ever!
: Car repair manuals for everyone.
Home
>>
Honda
>>
1995
>>
Del Sol L4-1.5L SOHC
>>
Repair and Diagnosis
>>
Heating and Air Conditioning
>>
Diagrams
>>
Electrical Diagrams
>>
Fans and Compressor Controls
>>
Compressor Controls
Compressor Controls
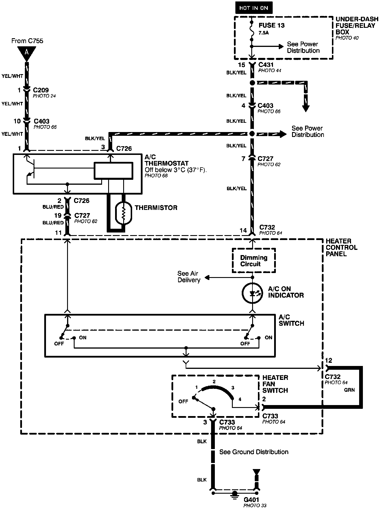
A/C Compressor Controls (Part 1 Of 2):
A/C Compressor Controls (Part 2 Of 2):