Curiosii for ever!: Car repair manuals for everyone.

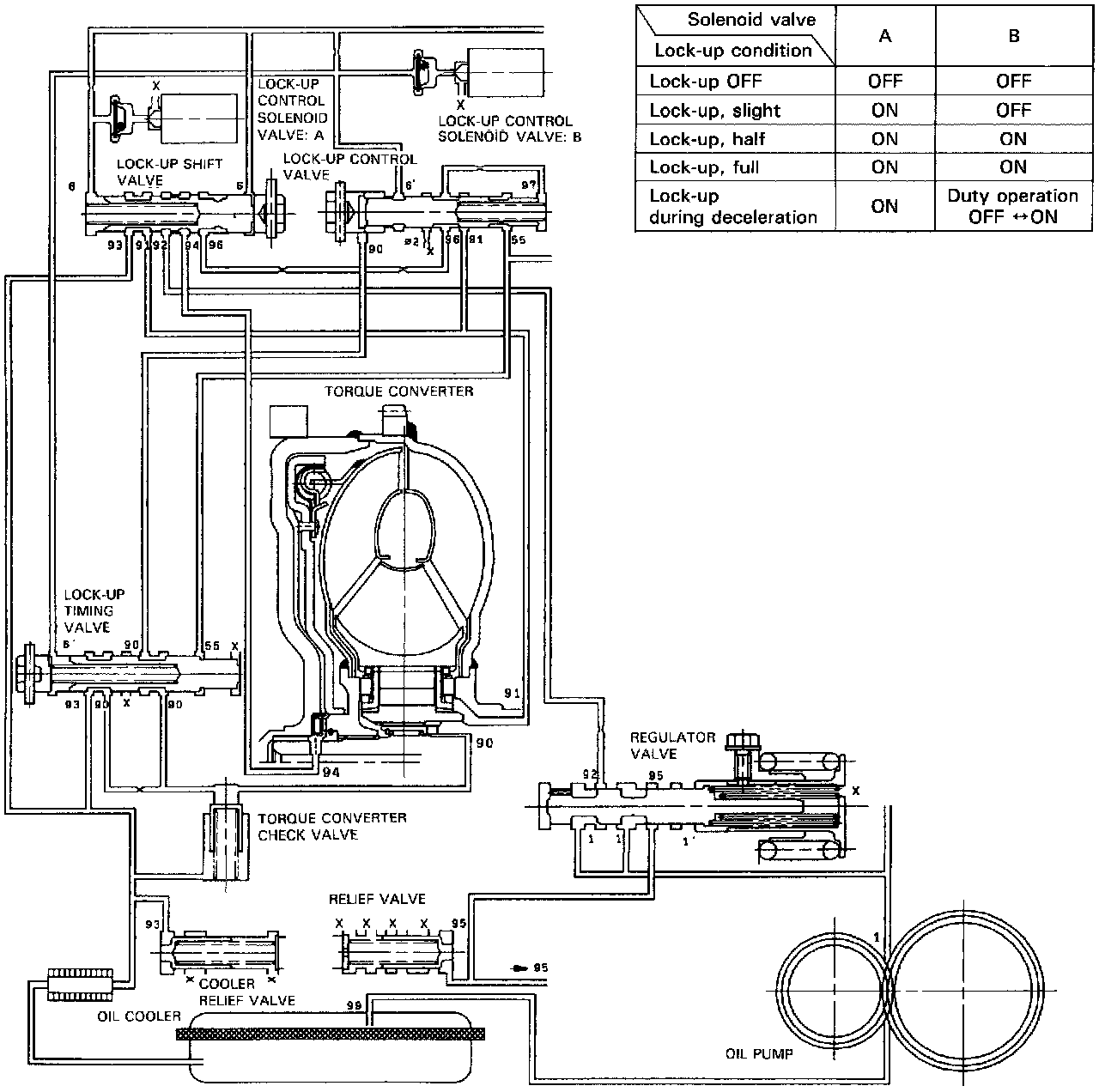
Lock-Up System





LOCK-UP CLUTCH
CLUTCH ON
With the Lock-up Clutch on, the oil in the chamber between the Torque Converter Cover and Lock-up Piston is drained off, and the Converter oil exerts pressure through the Piston against the Torque Converter Cover. As a result, the Converter Turbine is locked to the Converter Cover. The effect is to bypass the Converter, thereby placing the car in direct drive.





CLUTCH "OFF"
With the Lock-up Clutch off, the oil flows in the reverse of "CLUTCH ON". As a result, the Lock-up Piston moves away from the Converter Cover, and the Torque Converter lock-up is released.





NOTE: When used, "left" or "right" indicates direction on the flowcharts.

In D4 position in 2nd, 3rd and 4th, and D3 position in 3rd, pressurized fluid is drained from the back of the Torque Converter through an oil passage, causing the Lock-up Piston to be held against the Torque Converter Cover. As this takes place, the Mainshaft rotates at the same speed as the Engine Crankshaft. Together with Hydraulic Control, the TCM optimizes the timing of the Lock-up System. Under certain conditions, the Lock-up Clutch is applied during deceleration, in 3rd and 4th speed.

The Lock-up System controls the range of lock-up according to Lock-up Control Solenoid Valves A and B, and Throttle Valve B. When Lock-up Control Solenoid Valves A and B activate, Modulator pressure changes. Lock-up Control Solenoid Valves A and B are mounted on the Torque Converter Housing, and are controlled by the TCM.





NO LOCK-UP
The pressurized fluid regulated by the Modulator works on both ends of the Lock-up Shift Valve and on the left side of the Lock-up Control Valve. Under this condition, the pressures working on both ends of the Lock-up Shift Valve are equal and the Shift Valve is moved to the right side by the tension of the Valve Spring alone. The fluid from the Oil Pump will flow through the left side of the Lock-up Clutch to the Torque Converter; i,e., the Lock-up Clutch is in OFF condition.





PARTIAL LOCK-up
Lock-up Control Solenoid Valve A: "ON". Lock-up Control Solenoid Valve B: "OFF"

The TCM switches the Solenoid Valve A on to release the Modulator pressure in the left cavity of the Lock-up Shift Valve. The Modulator pressure in the right cavity of the Lock-up Shift Valve overcomes the Spring force; thus the Lock-up Shift Valve is moved to the left side. The Modulator pressure is separated to the two passages:
- Torque Converter Inner Pressure: enters into right side to engage Lock-up Clutch.
- Torque Converter Back Pressure: enters into left side to disengage Lock-up Clutch.

The back pressure (F2) is regulated by the Lock-up Control Valve, whereas the position of the Lock-up Timing Valve is determined by the Throttle B pressure, tension of the Valve Spring, and pressure regulated by the Modulator. Also the position of the Lock-up Control Valve is determined by the back pressure of the Lock-up Control Valve and Torque Converter pressure regulated by the Check Valve. With the Lock-up Control Solenoid Valve B kept off, the Modulator pressure is maintained in the left end of the Lock-up Control Valve; in other words, the Lock-up Control Valve is moved slightly to the left side. This slight movement of the Lock-up Control Valve causes the back pressure to be lowered slightly, resulting in partial Lock-up.





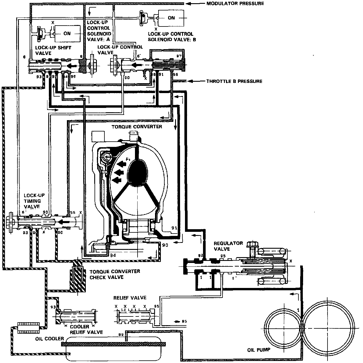
HALF LOCK-UP
Lock-up Control Solenoid Valve A: "ON". Lock-up Control Solenoid Valve B: "ON".

The Modulator pressure is released by the Solenoid Valve B, causing the Modulator pressure in the left cavity of the Lock-up Control Valve to lower. Also the Modulator pressure in the left cavity of the Lock-up Timing Valve is low. However, Throttle B pressure is still low at this time; consequently, the Lock-up Timing Valve is kept on the right side by the spring force. With the Lock-up Control Solenoid Valve B turned on, the Lock-up Control Valve is moved somewhat to the left side, causing the back pressure (F2) to lower. This allows a greater amount of the fluid (F1) to work on the Lock-up Clutch so as to engage the Clutch. The back pressure (F2) which still exists prevents the Clutch from engaging fully.





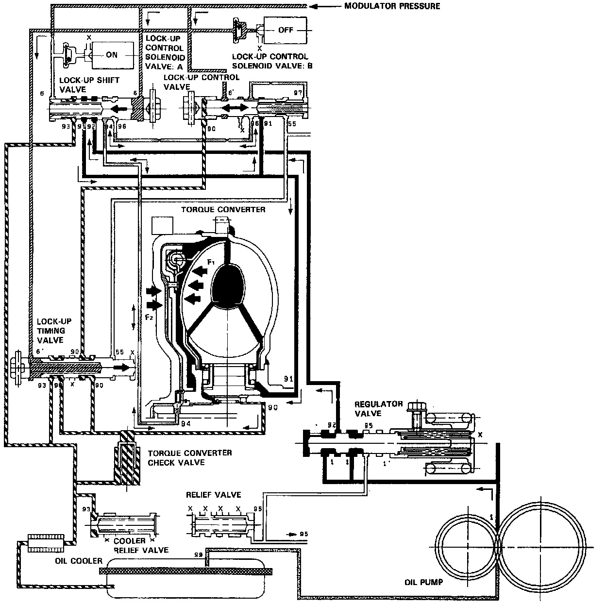
FULL LOCK-UP
Lock-up Control Solenoid Valve A: "ON". Lock-up Control Solenoid Valve B: "ON".

When the vehicle speed further increases, the Throttle B pressure is increased in accordance with the Throttle opening. The Lock-up Timing Valve overcomes the Spring force and moves to the left side. Also, this Valve closes the oil port leading to the Torque Converter Check Valve,

Under this condition, the Throttle B pressure working on the right end of the Lock-up Control Valve becomes greater than that on the left end (Modulator pressure in the left end has already been released by the Solenoid Valve B); i.e., the Lock-up Control Valve is moved to the left. As this happens, the Torque Converter back pressure is released fully, causing the Lock-up Clutch to be engaged fully.





Deceleration Lock-up
Lock-up Control Solenoid Valve A: "ON". Lock-up Control Solenoid Valve B: Duty Operation ("ON" <--> "OFF").

The TCM switches Solenoid Valve B on and off rapidly under certain conditions. The slight lock-up and half lock-up regions are maintained so as to lock the Torque Converter properly.