Curiosii for ever!
: Car repair manuals for everyone.
Home
>>
Honda
>>
1994
>>
Prelude L4-2.2L SOHC
>>
Repair and Diagnosis
>>
Starting and Charging
>>
Starting System
>>
Testing and Inspection
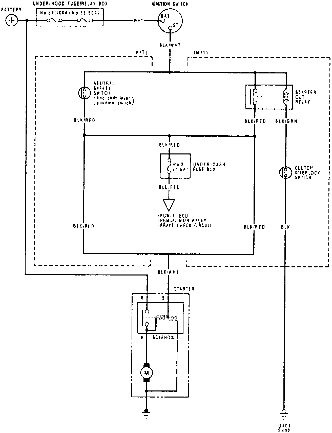
Starting System: Testing and Inspection
Fig. 8 Starting System Wiring Circuit:
Refer to
Fig. 8
when testing starter system.