Curiosii for ever!
: Car repair manuals for everyone.
Home
>>
Honda
>>
1993
>>
Del Sol L4-1.6L SOHC (VTEC)
>>
Repair and Diagnosis
>>
Diagrams
>>
Electrical Diagrams
>>
Starting System
>>
System Diagram
>>
Starting System (With Security System)
Starting System (With Security System)
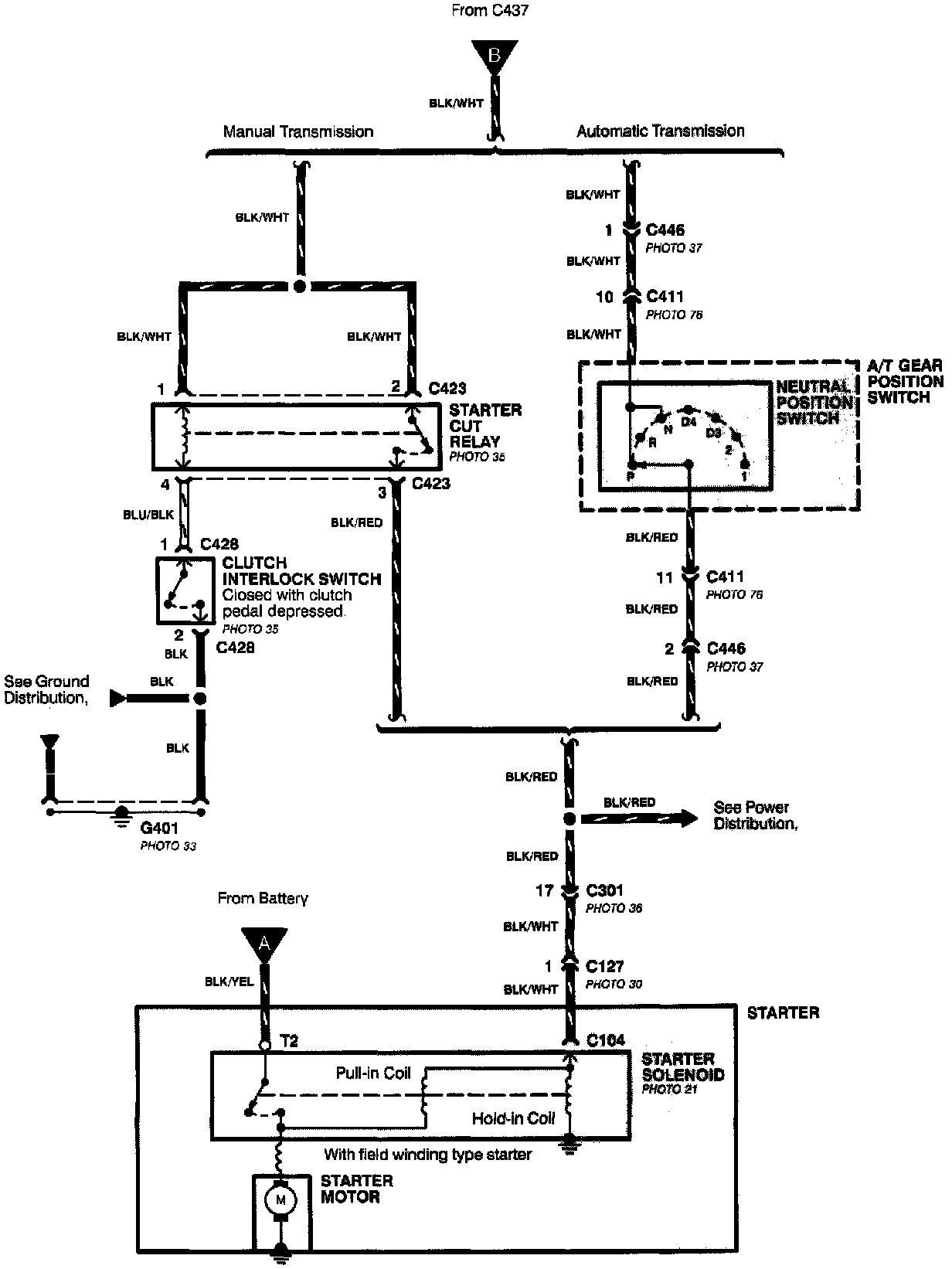
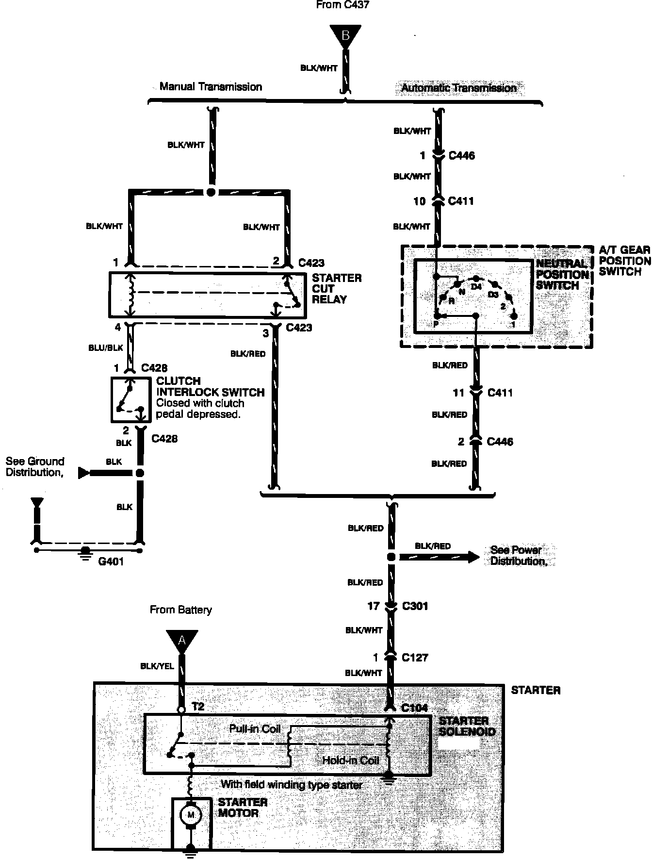
Starting System:
Starting System:
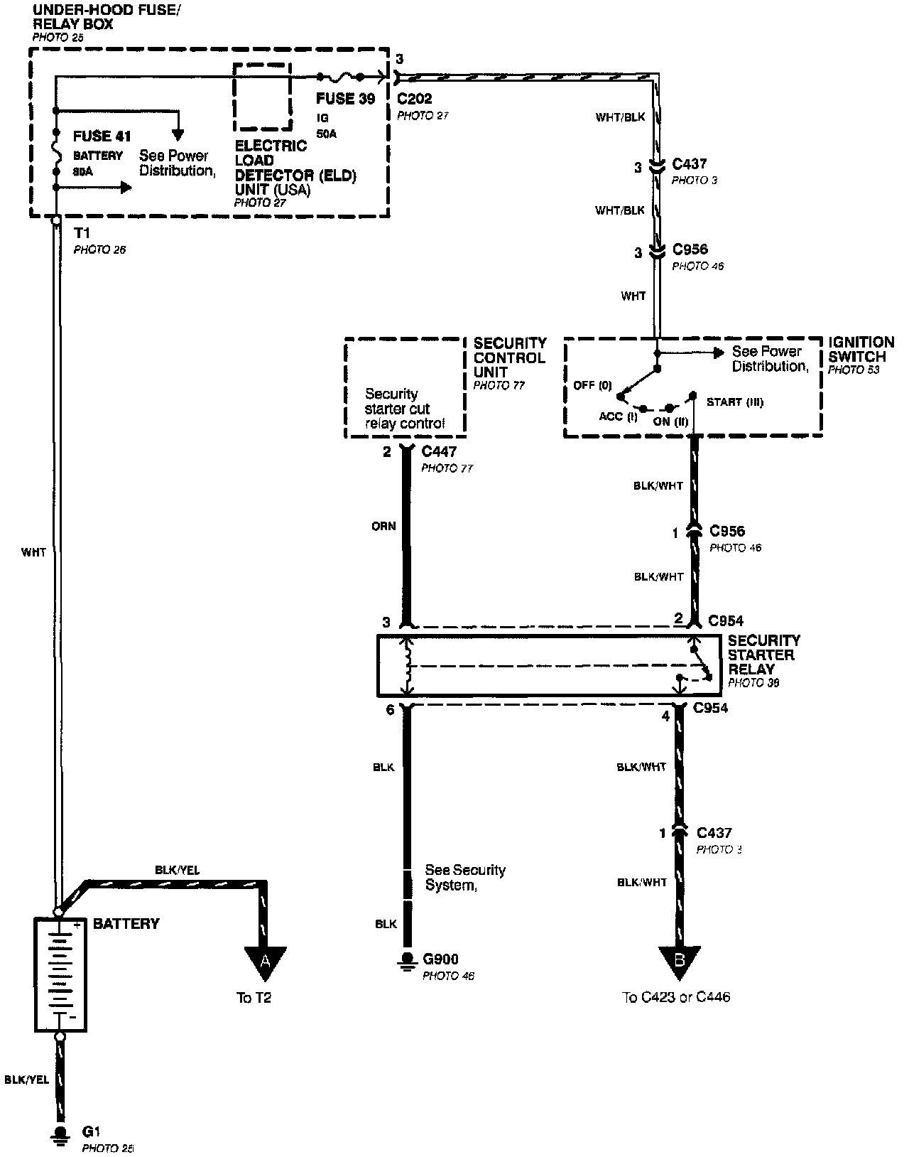
Starting System: With Security System:
Starting System: With Security System: