Curiosii for ever!
: Car repair manuals for everyone.
Home
>>
Honda
>>
1993
>>
Del Sol L4-1.6L SOHC (VTEC)
>>
Repair and Diagnosis
>>
Diagrams
>>
Electrical Diagrams
>>
Powertrain Management
>>
Computers and Control Systems
>>
System Diagram
>>
SI Model
>>
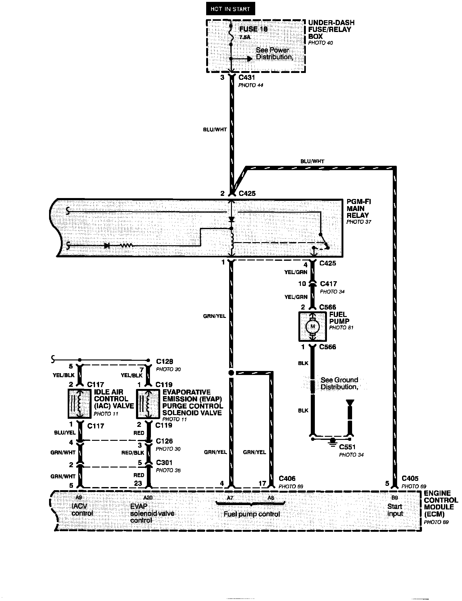
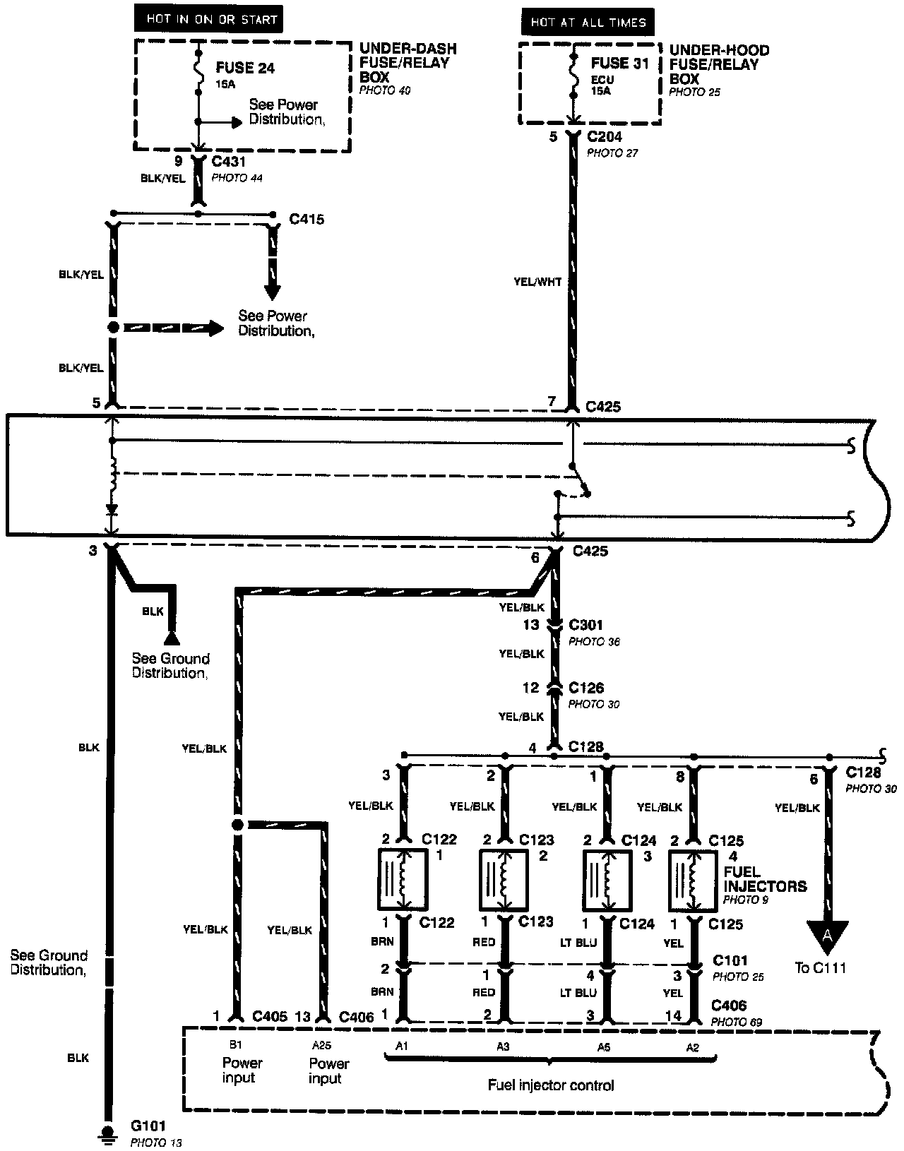
Main Relay and Fuel Control
Main Relay and Fuel Control