Curiosii for ever!
: Car repair manuals for everyone.
Home
>>
Honda
>>
1993
>>
Accord L4-2156cc 2.2L SOHC
>>
Repair and Diagnosis
>>
Diagrams
>>
Electrical Diagrams
>>
Powertrain Management
>>
Computers and Control Systems
>>
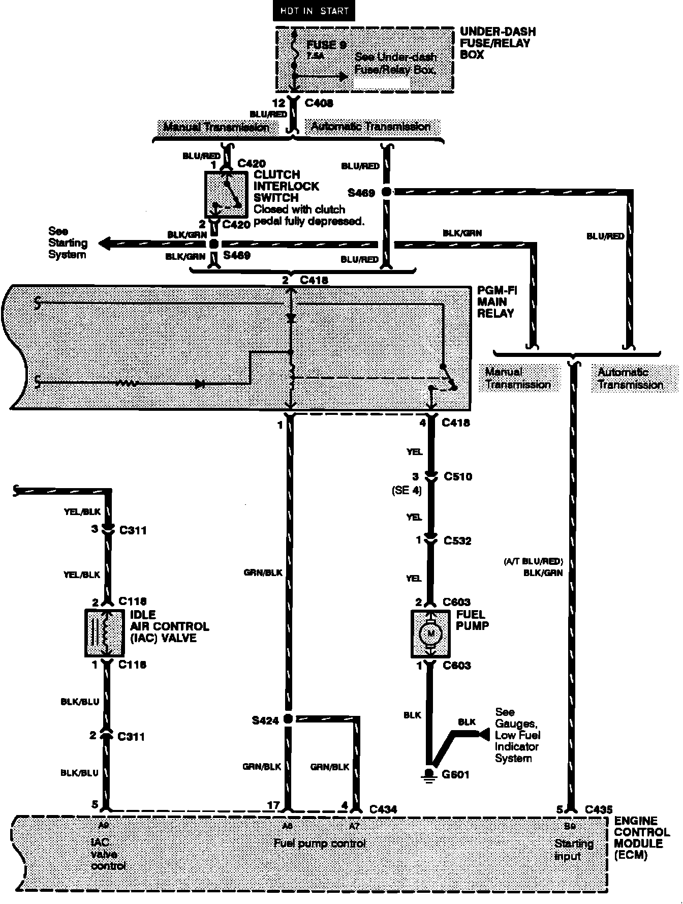
Main Relay (Computer/Fuel System)
Main Relay (Computer/Fuel System)
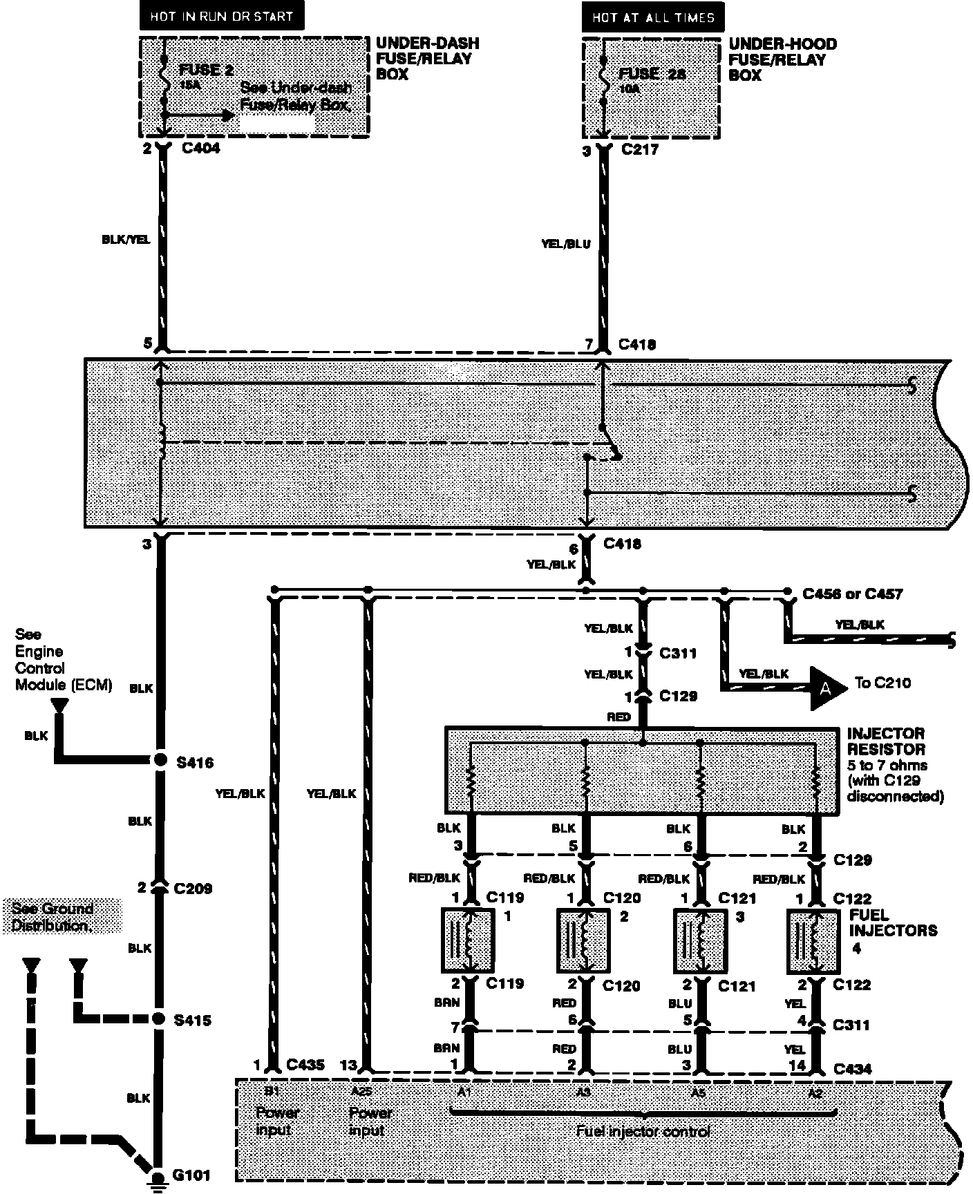
Programmed Fuel Injection System:
Programmed Fuel Injection System: