Curiosii for ever!
: Car repair manuals for everyone.
Home
>>
Honda
>>
1991
>>
Accord L4-2156cc 2.2L SOHC
>>
Repair and Diagnosis
>>
Starting and Charging
>>
Starting System
>>
Diagrams
>>
Electrical Diagrams
>>
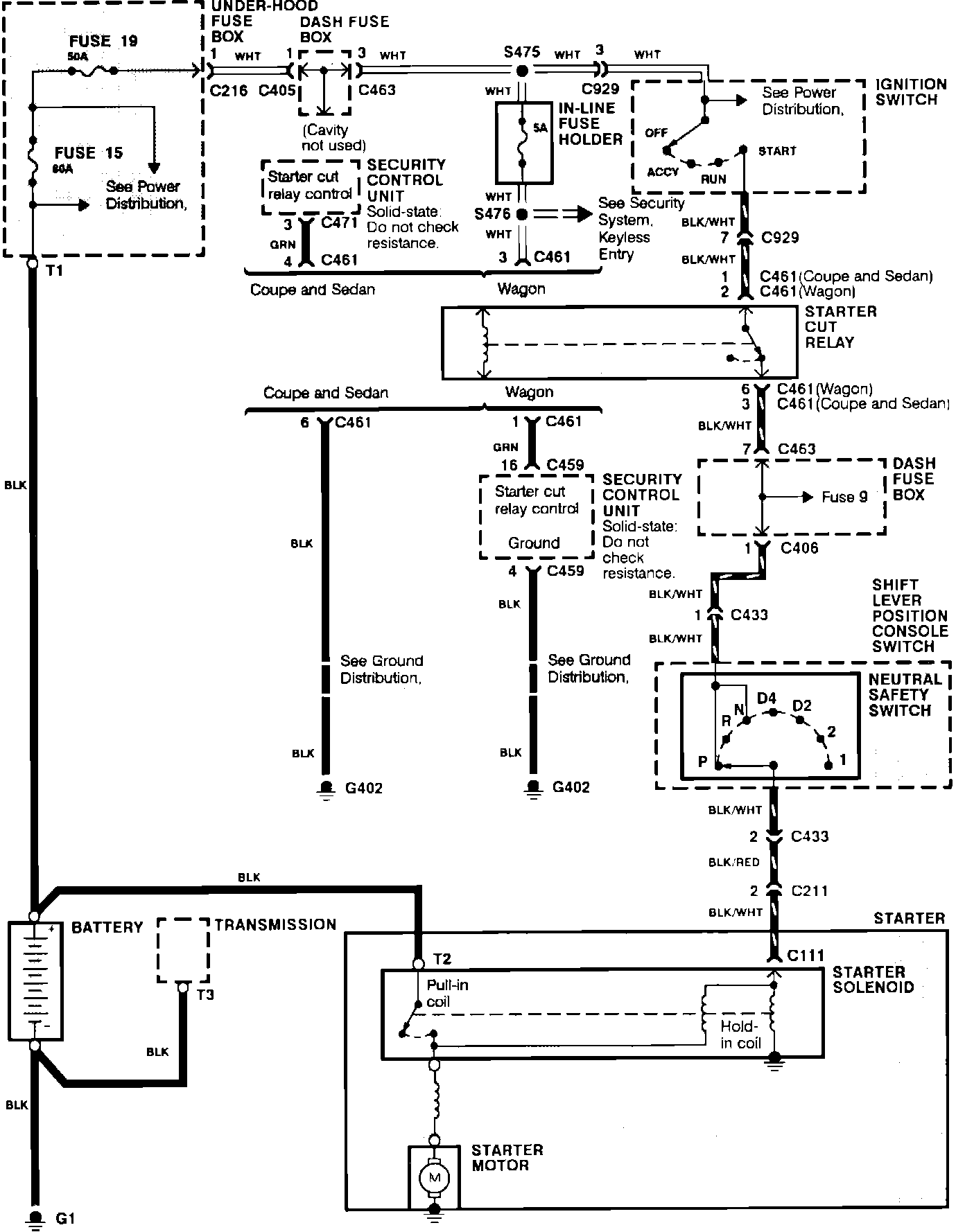
Starting System (With Security System)
>>
Automatic Transmission
Automatic Transmission
Starting System. Automatic Transmission With Security System: