Curiosii for ever!
: Car repair manuals for everyone.
Home
>>
Honda
>>
1991
>>
Accord L4-2156cc 2.2L SOHC
>>
Repair and Diagnosis
>>
Diagrams
>>
Electrical Diagrams
>>
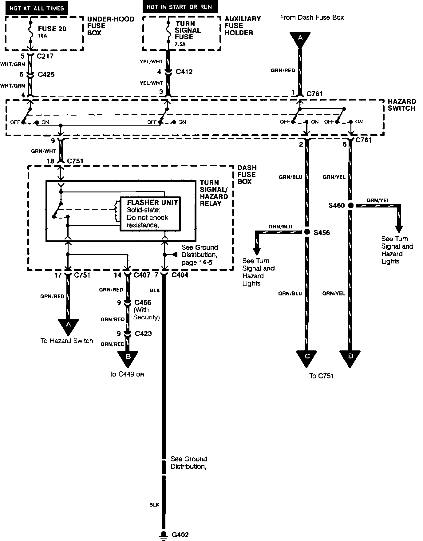
Trailer Lighting Module
Trailer Lighting Module
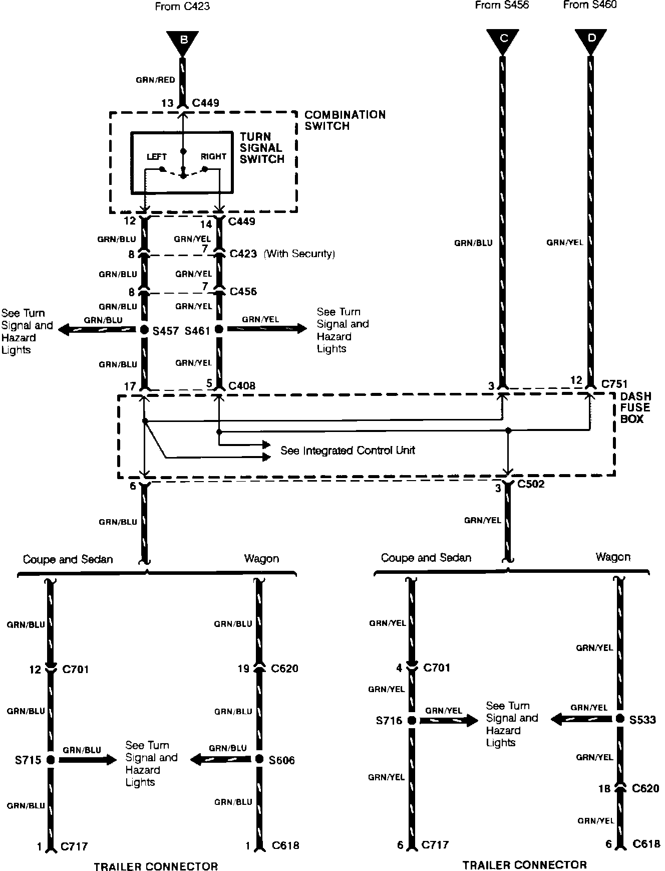
Trailer Adapter:
Trailer Adapter:
Trailer Adapter:
Trailer Adapter: