Curiosii for ever!
: Car repair manuals for everyone.
Home
>>
Honda
>>
1990
>>
Prelude L4-1958cc SOHC
>>
Repair and Diagnosis
>>
Diagrams
>>
Electrical Diagrams
>>
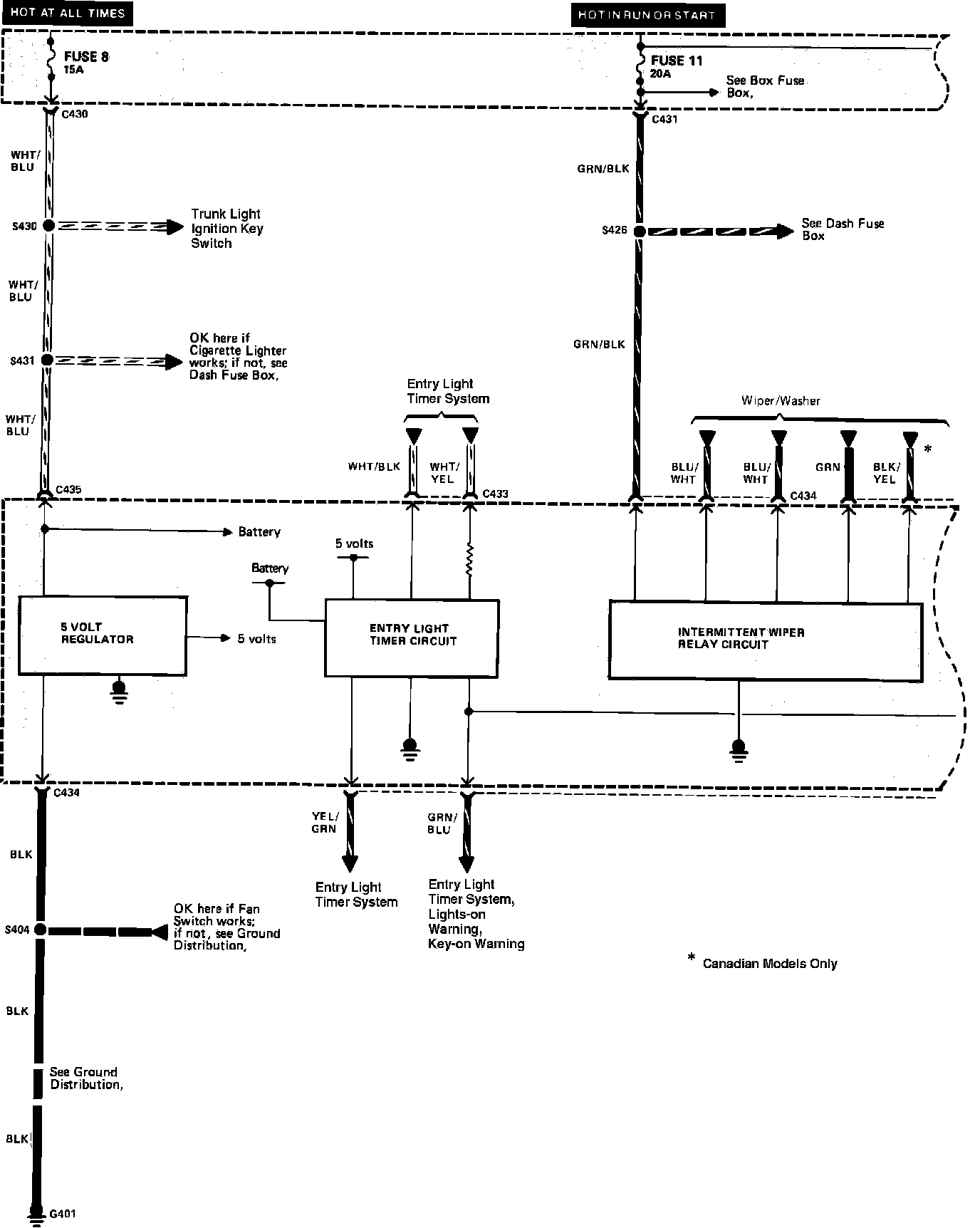
Interior Lighting Module
Interior Lighting Module
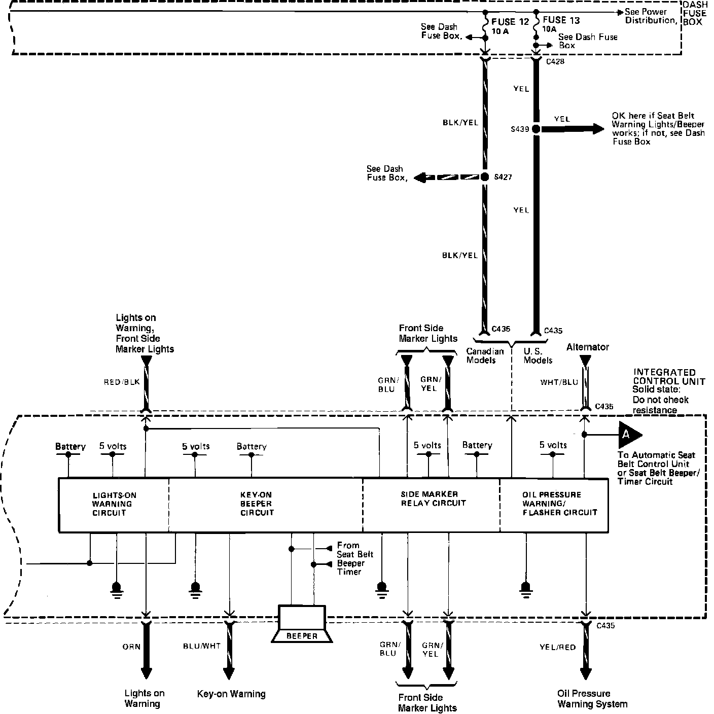
Integrated Control Unit:
Integrated Control Unit:
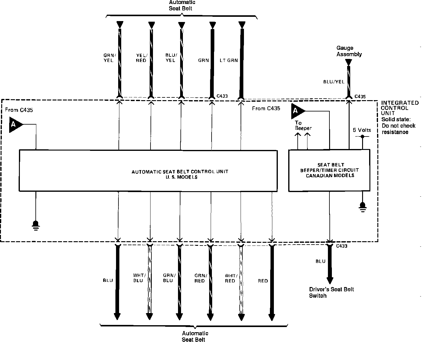
Integrated Control Unit: