Curiosii for ever!
: Car repair manuals for everyone.
Home
>>
Honda
>>
1988
>>
Prelude L4-1958cc DOHC
>>
Repair and Diagnosis
>>
Diagrams
>>
Connector Views
>>
Engine Control Module
Engine Control Module
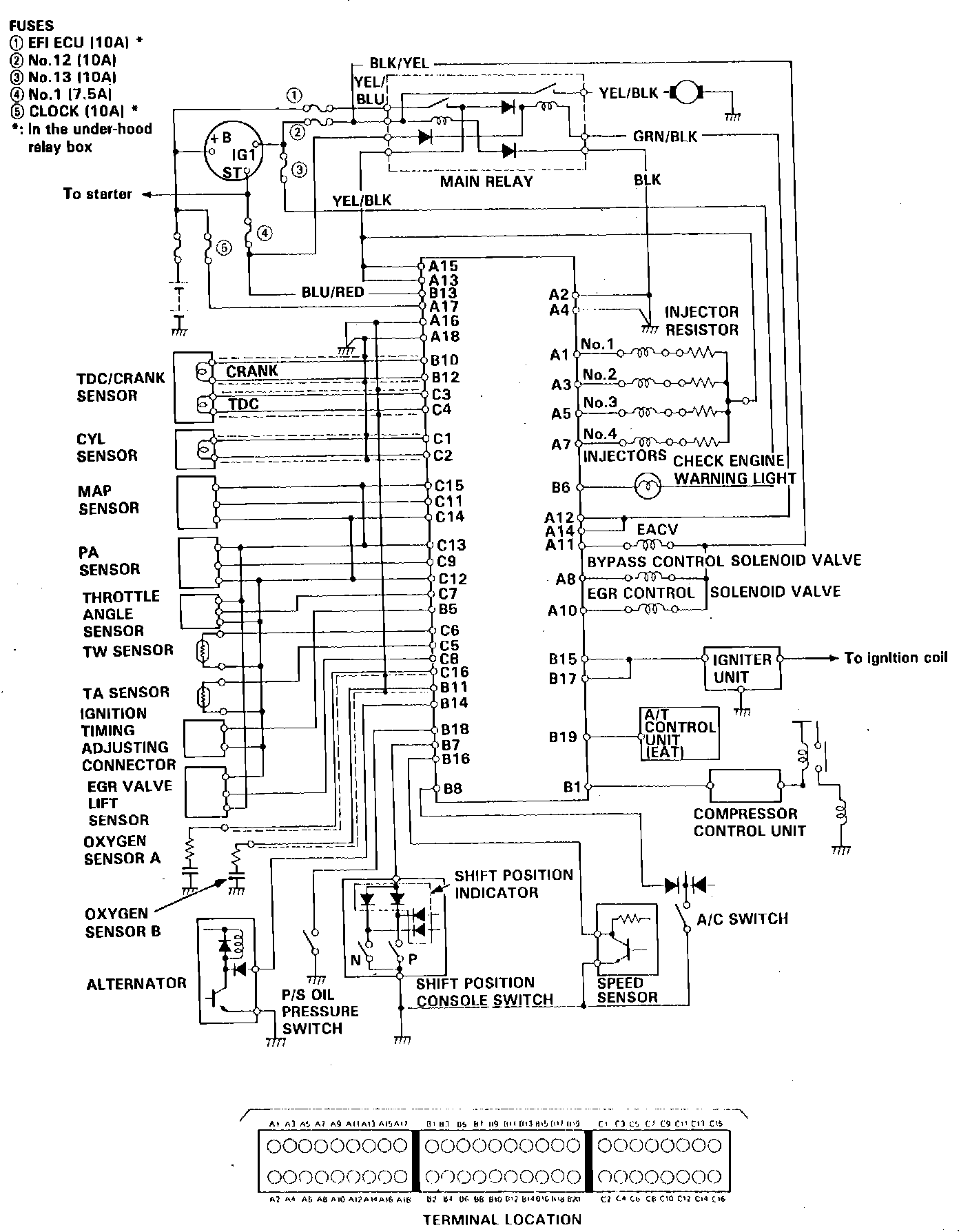
Fig. 292 Control Unit Terminal Pin Locations: