Curiosii for ever!: Car repair manuals for everyone.

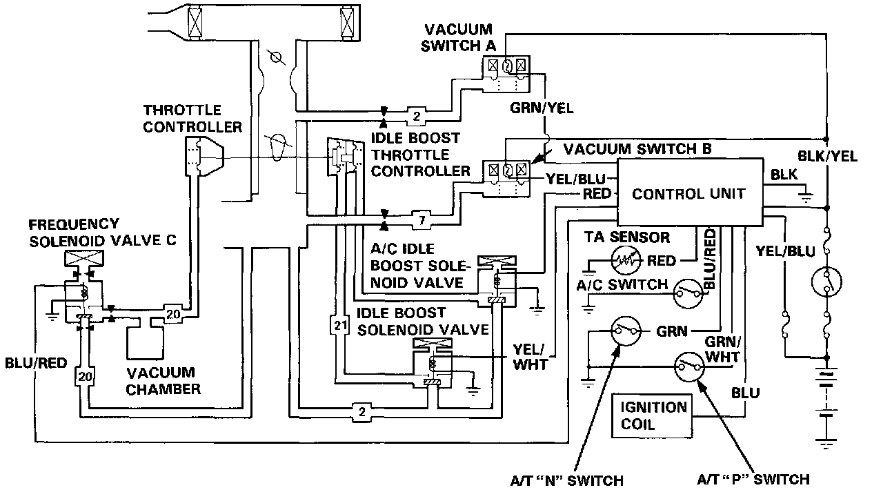
Idle Control System





Idle Control System (A/T only)
This system maintains a stable idle speed under different engine loads.
Idle control is accomplished using two throttle controllers, the idle boost throttle controller (with A/C, this controller has a dual diaphragm) and the throttle controller.
The solenoid valve [1][2]control unit monitors the inputs shown and directs voltage to the three solenoid valves:

1. The Idle Boost Solenoid Valve is energized when the transmission is in gear or the air temperature is below 19°C (66°F), applying vacuum to the idle boost throttle controller.
2. The A/C Idle Boost Solenoid Valve is energized when the A/C compressor is energized, applying vacuum to the outer diaphragm of the idle boost throttle controller.
3. The Frequency Solenoid Valve C is energized when the engine speed is above or below 730 rpm or the coolant temperature is above 60°C (140°F).