Curiosii for ever!
: Car repair manuals for everyone.
Home
>>
Honda
>>
1987
>>
Prelude L4-1829cc 1800 ES,ET
>>
Repair and Diagnosis
>>
Powertrain Management
>>
Ignition System
>>
Diagrams
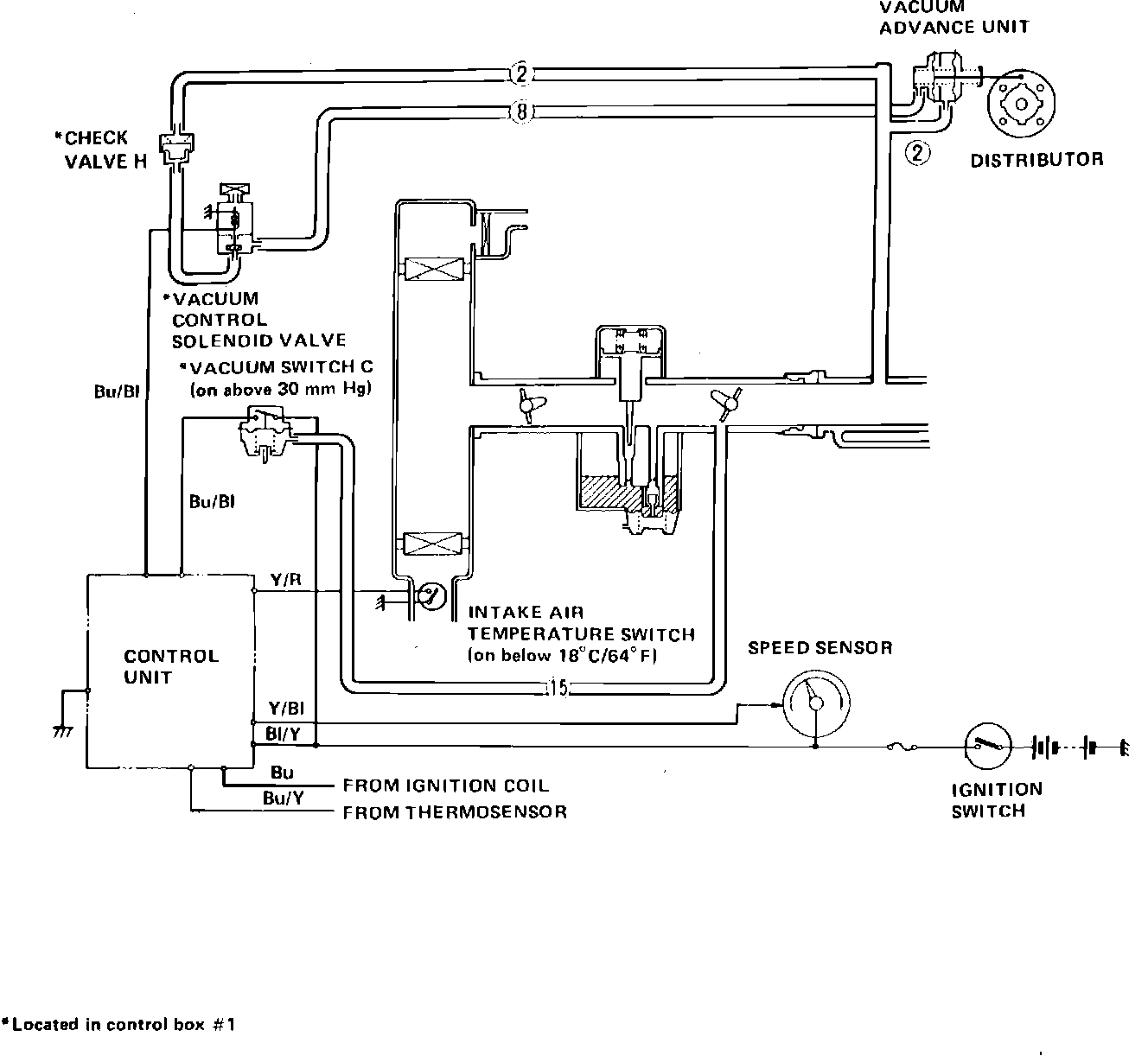
Ignition System: Diagrams
Fig. 258 Ignition Timing Control: