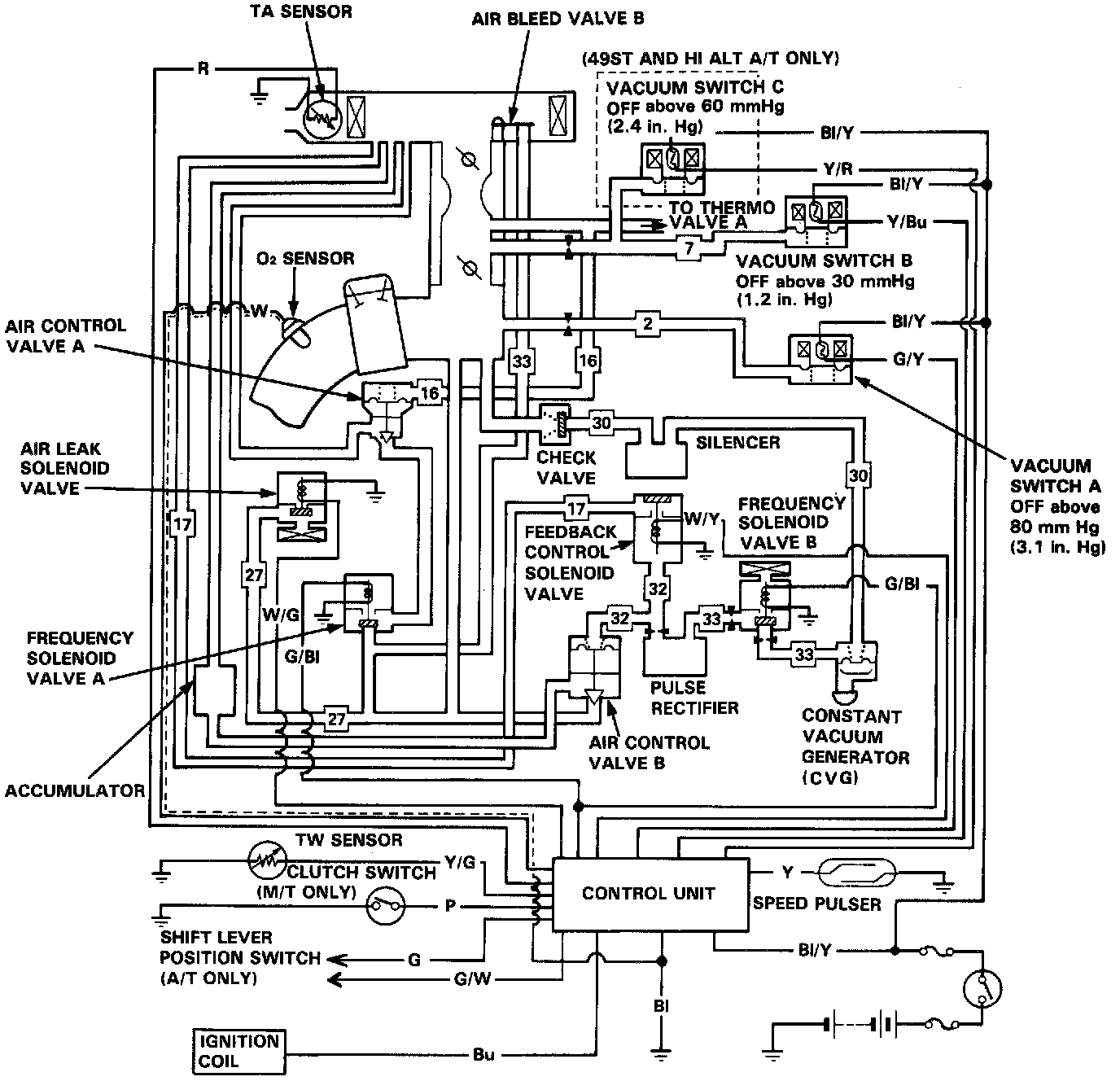
Feedback Control System
System Schematic:
Frequency Solenoid Valve A And B Operation:
Feedback Control Solenoid Valve Operation:
Feedback Control System Description
The feedback control system is designed to provide a stoichiometric air-fuel ratio, allowing the three-way catalyst's performance to give a simultaneous reduction of hydrocarbons, carbon monoxide and oxides of nitrogen.
This system has three sub-systems, the X-system, the M-system and the idle feedback control system. It provides air to the intake manifold to lean the air-fuel ratio which has a relatively rich setting.
X-system
The X-system consists of air control valve B, a feedback control solenoid valve, frequency solenoid valve B, the CV generator (CVG), a check valve, a pulse rectifier and silencer, as its components.
This system controls the air-fuel mixture ratio by controlling the opening of air control valve B according to the amount of vacuum at the diaphragm chamber of the valve.
The frequency solenoid valve is modulated by the [1][2]control unit, and controls the amount of vacuum to air control valve B. The CV generator provides a stable vacuum level to the frequency solenoid valve.
This allows frequency solenoid valve B to more closely control the vacuum to air control valve B.
The accumulator and check valve also contribute to provide a stable vacuum for the control valve.
The pulse rectifier eliminates vacuum pulsation in the diaphragm chamber of air control valve B caused by the operation of frequency solenoid valve B.
The feedback control solenoid valve is provided to stop feedback operation at low engine speed such as idling. Frequency solenoid valve B gets signals through the [1][2]control unit from the oxygen sensor installed in the exhaust manifold. Air control valve B is opened only when the oxygen content is less than stoichiometric (rich air-fuel ratio).
M-system
After being controlled by the X-system to near stoichiometric air-fuel ratio, the mixture is more finely controlled based on the engine load.
The M-system consists of air control valve A and frequency solenoid valve A.
The diaphragm chamber of air control valve A receives the same carburetor vacuum as the EGR valve, and air is supplied to the intake manifold in proportion to the carburetor intake air volume. Frequency solenoid valve A gets signals from the oxygen sensor through the [1][2]control unit and opens the valve when the air-fuel mixture is richer than stoichiometric.
Idle feedback control system
The idle feedback control system consists of air bleed valve B and the air leak solenoid valve.
The air bleed valve B, located in the air cleaner case, senses intake air temperature and rises from its seat introducing air into the intake manifold.
The air leak solenoid valve supplies additional air to the intake manifold. The solenoid valve opens when the engine is running at idle with high intake air temperature.
Both the air bleed valve B and the air leak solenoid valve operate and decrease idle emission when the air injection to the exhaust manifold is cut off.