Curiosii for ever!
: Car repair manuals for everyone.
Home
>>
Honda
>>
1985
>>
CRX L4-1488cc 1.5L EW1, EW3
>>
Repair and Diagnosis
>>
Powertrain Management
>>
Emission Control Systems
>>
Locations
>>
Control Box
Control Box
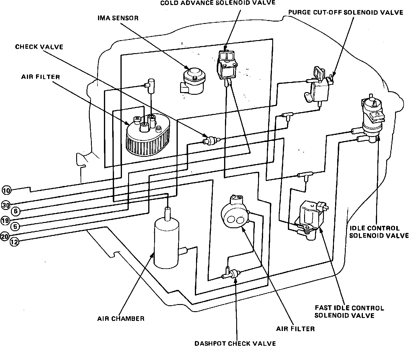
Fig. 412 Control Box Component Locations: