Curiosii for ever!
: Car repair manuals for everyone.
Home
>>
Honda
>>
1983
>>
Civic CVCC L4-1488cc 1500 EM1
>>
Repair and Diagnosis
>>
Powertrain Management
>>
Computers and Control Systems
>>
Diagrams
Computers and Control Systems: Diagrams
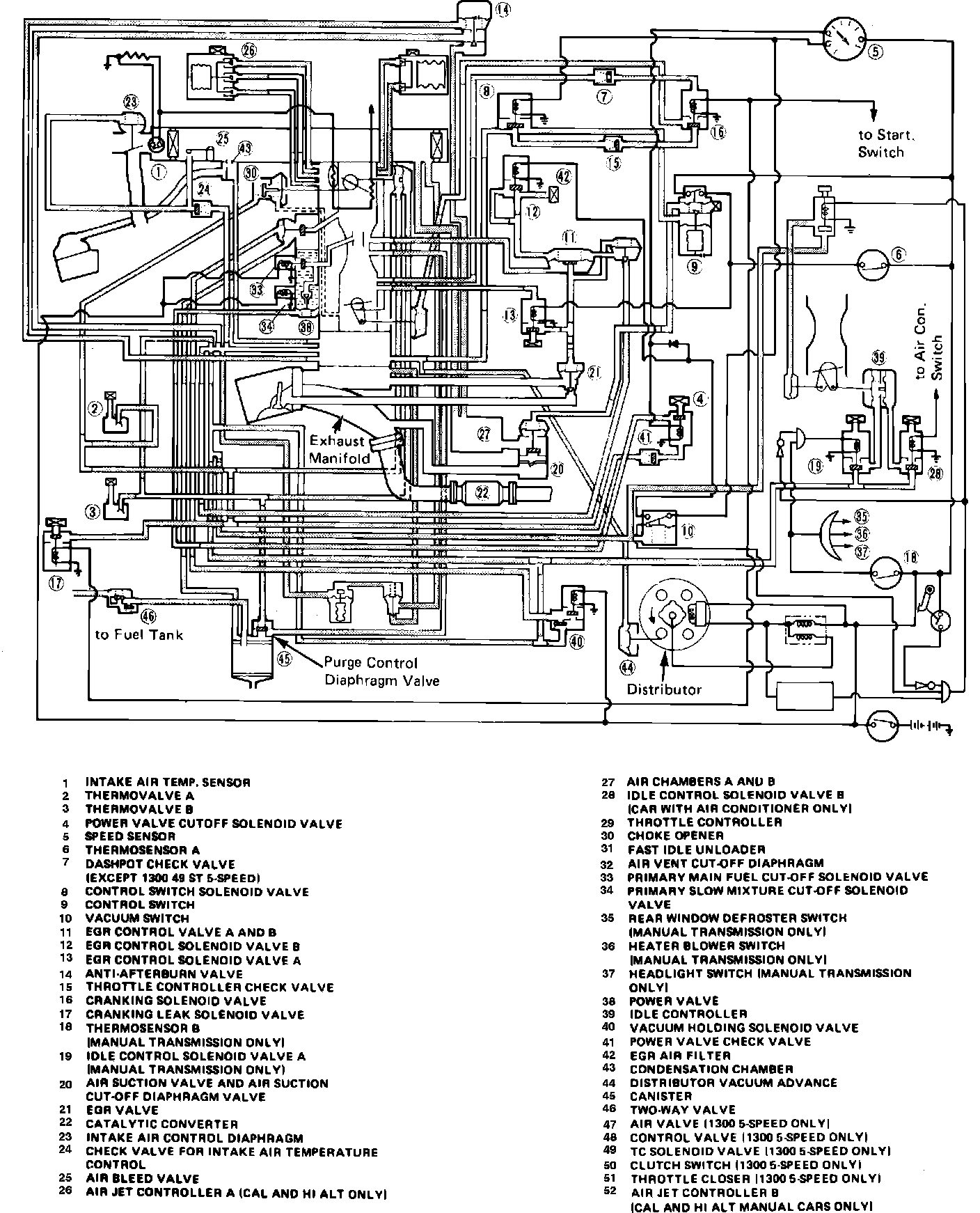
Fig. 99 Emission control vacuum hose routing.: