Curiosii for ever!: Car repair manuals for everyone.

Vehicle Speed Sensor: Description and Operation

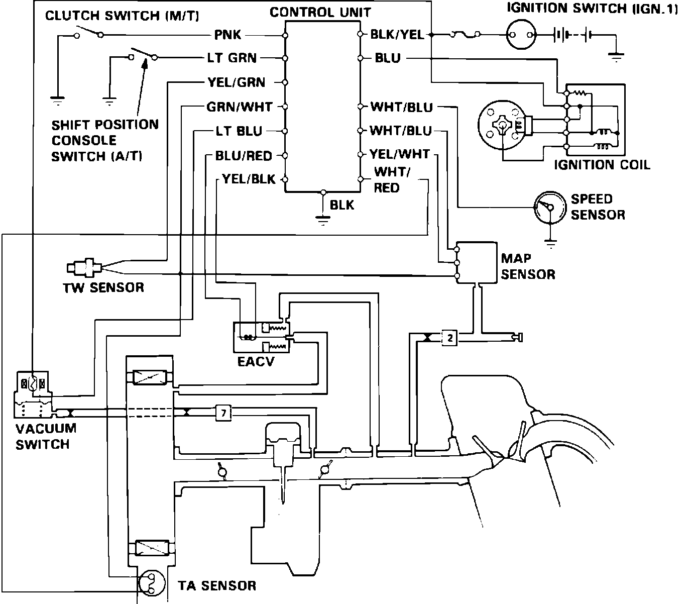
Fig. 86 Feedback control system.:







The speed sensor, Fig.86, is essentially a photo interrupter and is mounted in the speedometer. It is activated at a predetermined vehicle speed by a sealed plate rotating with the speedometer shaft.