Curiosii for ever!
: Car repair manuals for everyone.
Home
>>
Honda
>>
1982
>>
Prelude L4-1751cc 1800 EK1
>>
Repair and Diagnosis
>>
Powertrain Management
>>
Computers and Control Systems
>>
Diagrams
Computers and Control Systems: Diagrams
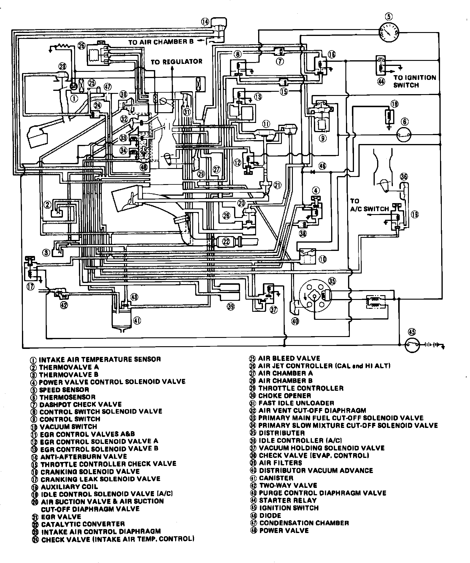
Fig. 96 Emission control vacuum hose routing.: