Curiosii for ever!
: Car repair manuals for everyone.
Home
>>
Honda Truck
>>
2008
>>
Ridgeline V6-3.5L
>>
Repair and Diagnosis
>>
Powertrain Management
>>
Computers and Control Systems
>>
Information Bus
>>
Diagrams
>>
Electrical Diagrams
>>
Multiplex Integrated Control System Circuit Diagram
Multiplex Integrated Control System Circuit Diagram
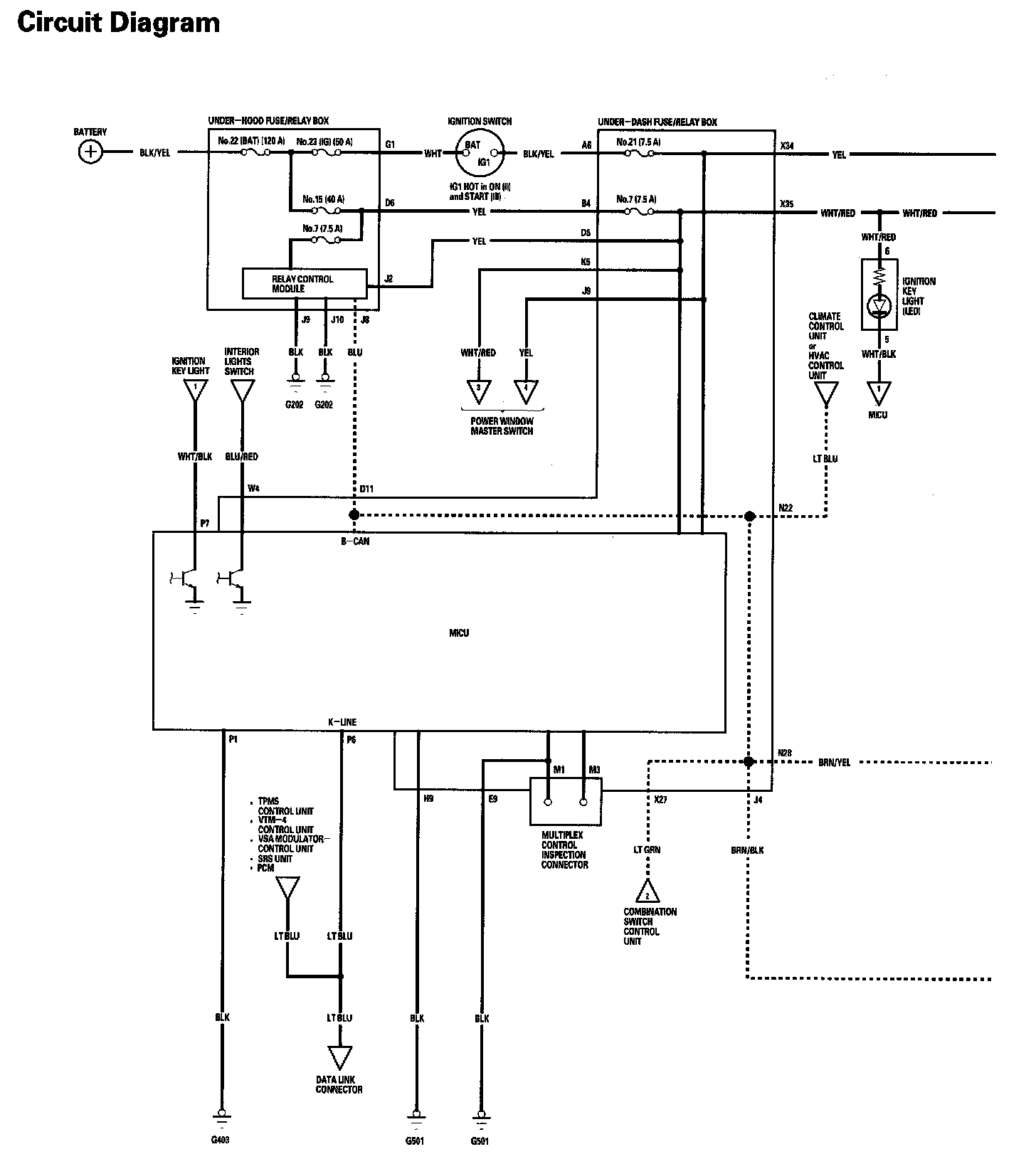
Multiplex Integrated Control System Circuit Diagram Part 1:
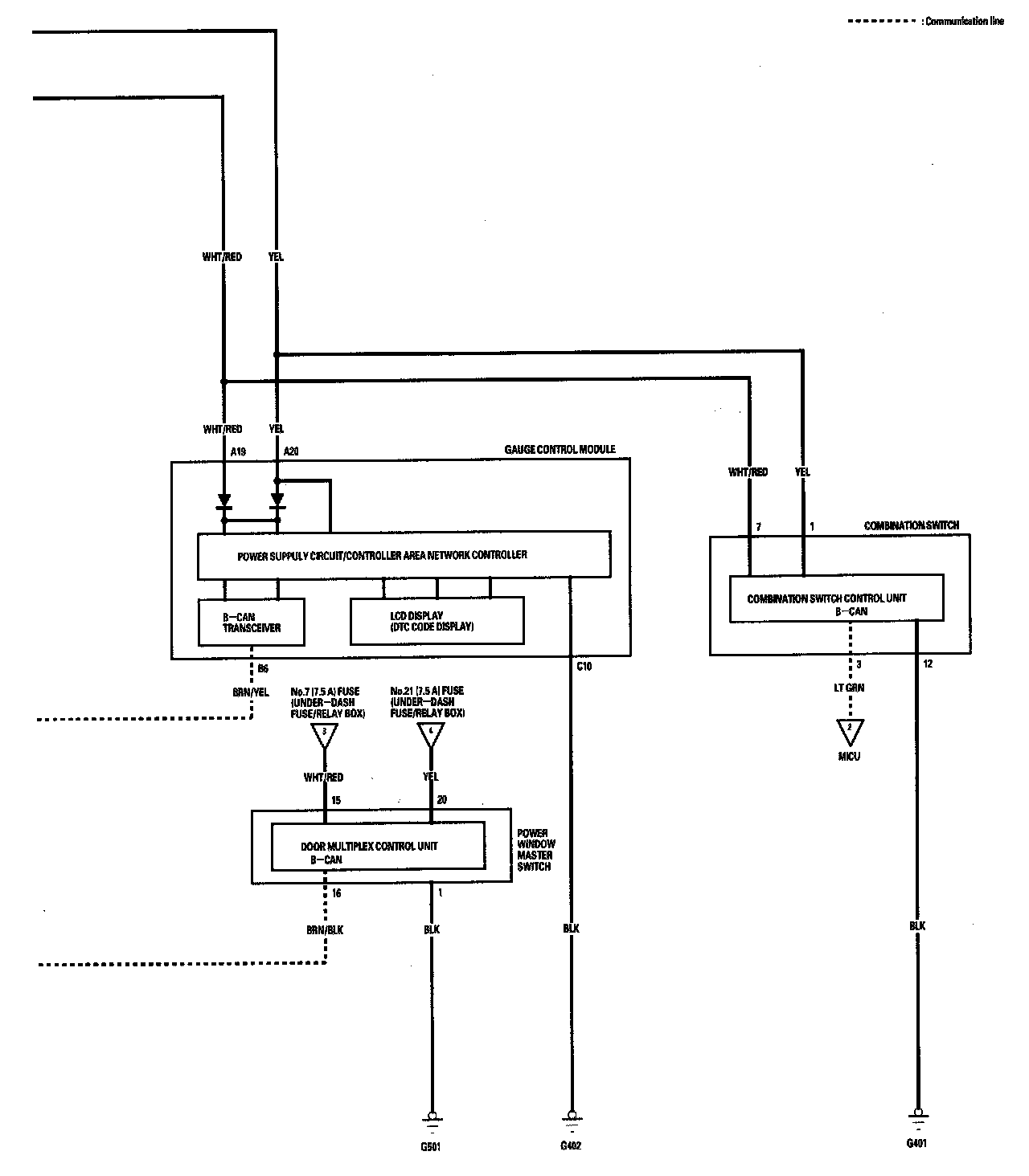
Multiplex Integrated Control System Circuit Diagram Part 2: