Curiosii for ever!
: Car repair manuals for everyone.
Home
>>
Honda Truck
>>
2008
>>
Odyssey V6-3.5L
>>
Repair and Diagnosis
>>
Diagrams
>>
Electrical Diagrams
>>
Powertrain Management
>>
Computers and Control Systems
>>
Information Bus
>>
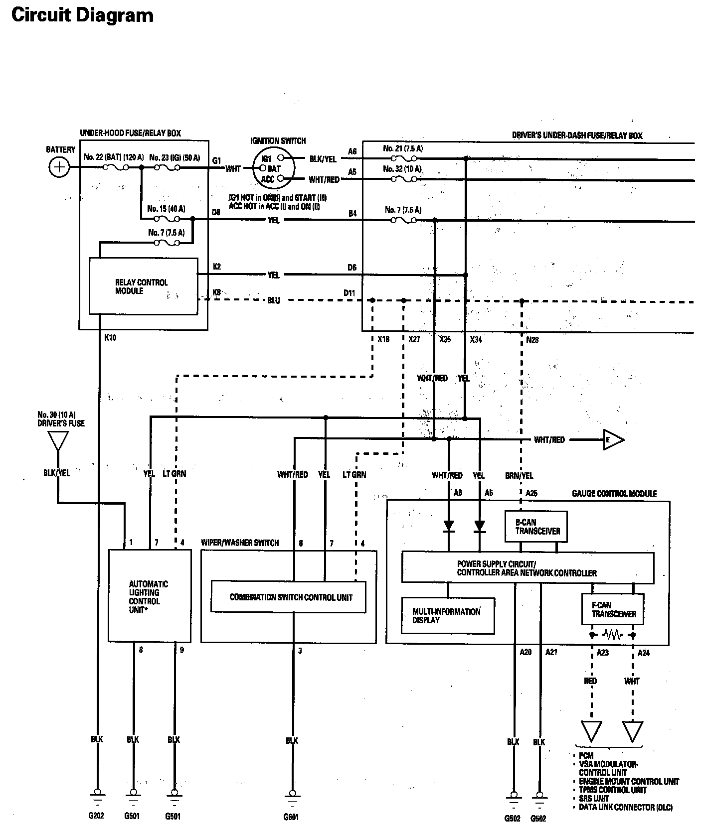
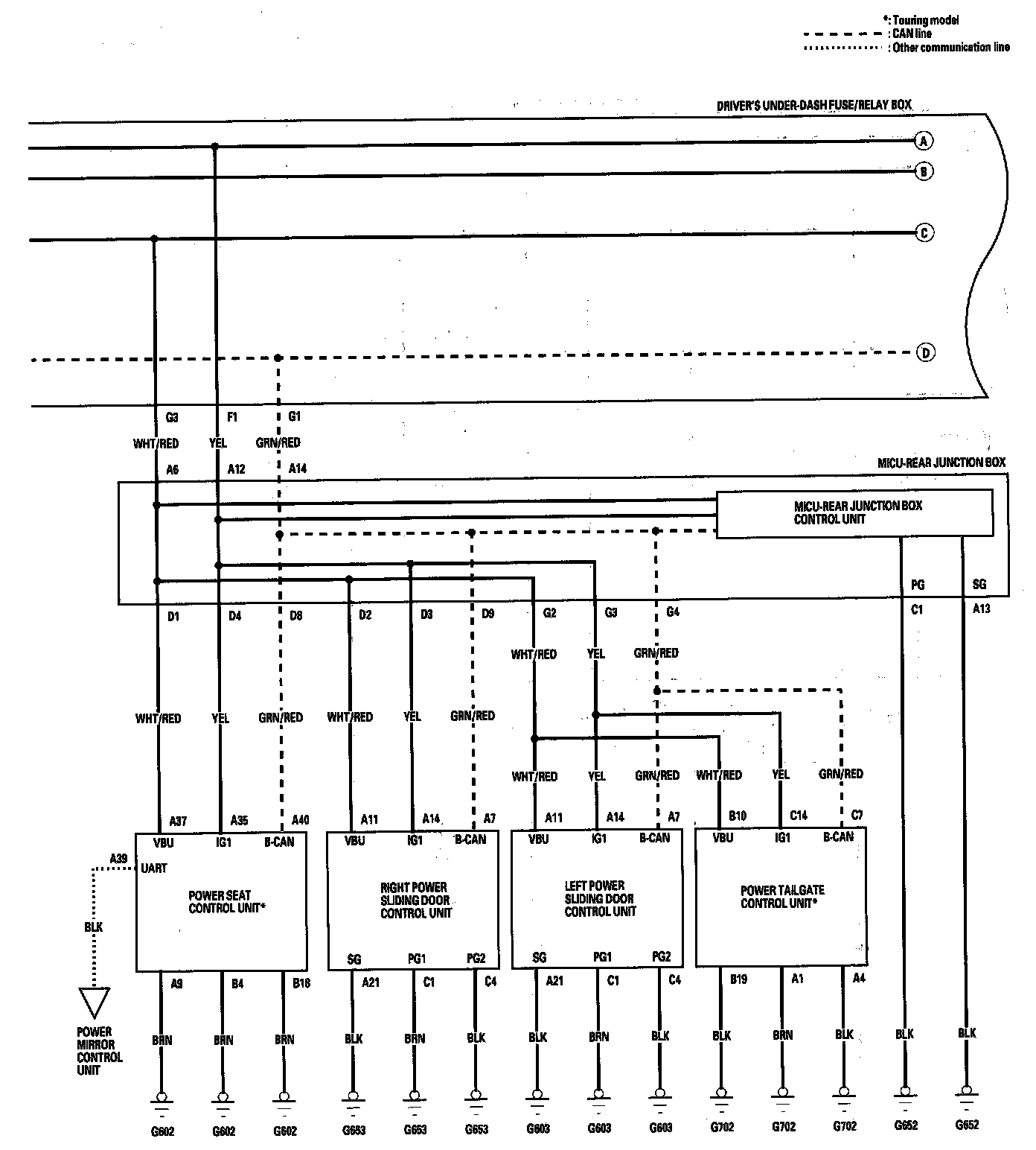
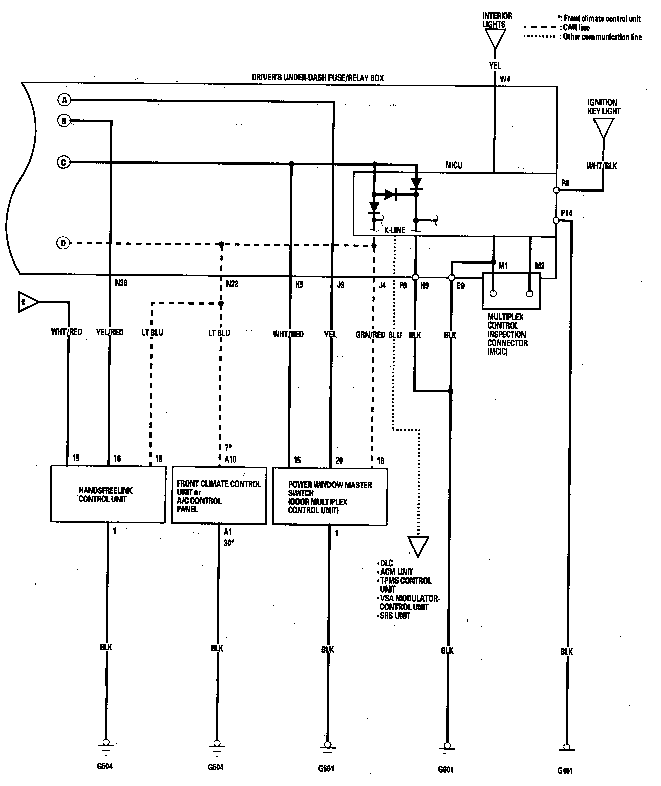
Multiplex Integrated Control System Circuit Diagram
Multiplex Integrated Control System Circuit Diagram
Multiplex Integrated Control System Circuit Diagram (Part 1):
Multiplex Integrated Control System Circuit Diagram (Part 2):
Multiplex Integrated Control System Circuit Diagram (Part 3):