Curiosii for ever!
: Car repair manuals for everyone.
Home
>>
Honda Truck
>>
2007
>>
Element 2WD L4-2.4L
>>
Repair and Diagnosis
>>
Diagrams
>>
Electrical Diagrams
>>
Starting System
>>
System Diagram
>>
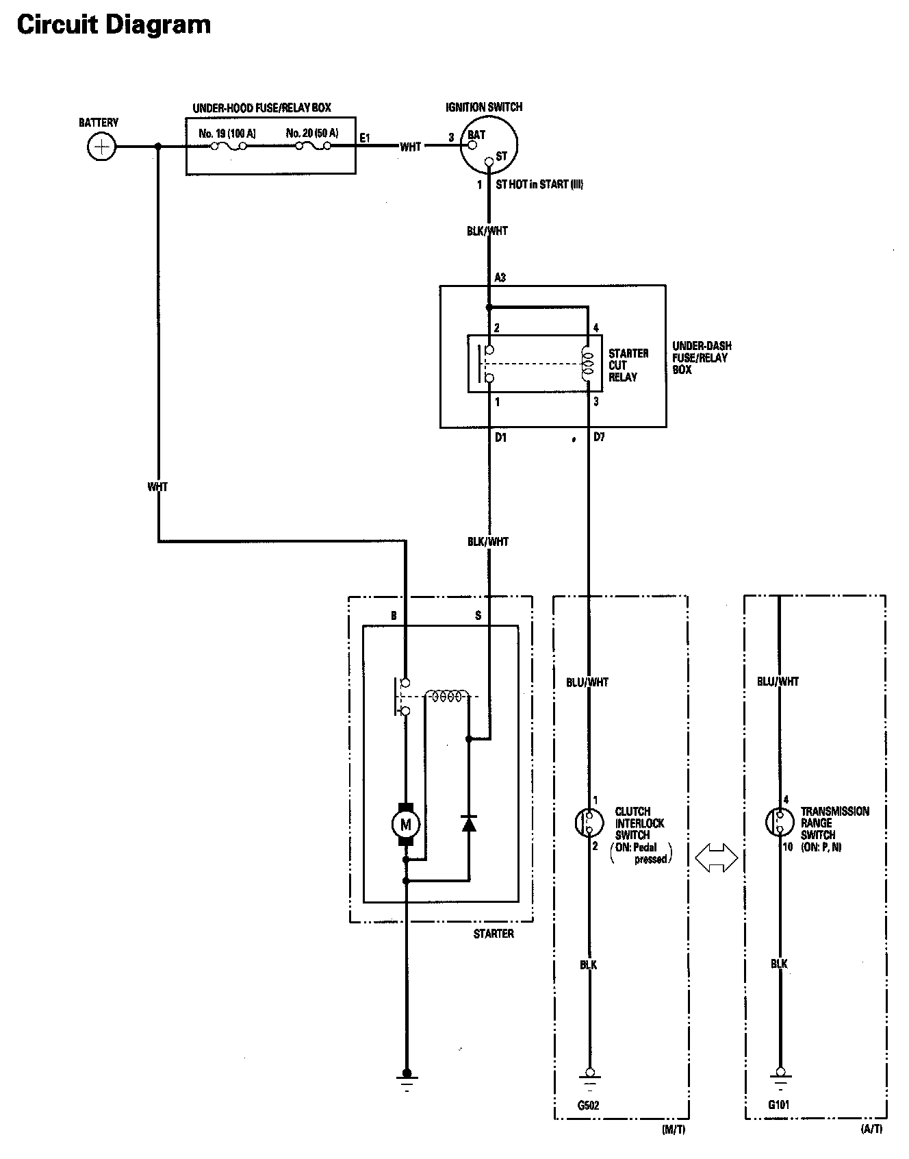
Starting System Circuit Diagram
Starting System Circuit Diagram
Starting System Circuit Diagram: