Curiosii for ever!: Car repair manuals for everyone.

Electronic Brake Control Module: Description and Operation

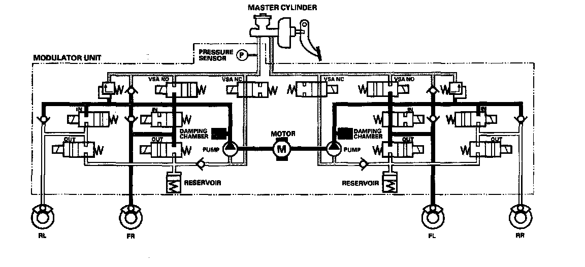
ABS Control
Pressure intensifying mode
VSA NO valve closed, VSA NC valve open, inlet valve open, outlet valve closed.

Master cylinder fluid is pumped out to the caliper.

Pump motor





When starting the pressure reducing mode, the pump motor is ON. When stopping ABS operation, the pump motor is OFF.

The reservoir fluid is pumped out by the pump, through the damping chamber, to the master cylinder.

Pressure retaining mode





VSA NO valve open, VSA NC valve closed, inlet valve closed, outlet valve closed.

Caliper fluid is retained by the inlet valve and outlet valve.

Pressure reducing mode





VSA NO valve open, VSA NC valve closed, inlet valve closed, outlet valve open.

Caliper fluid flows through the outlet valve to the reservoir.

TCS Control
Pressure intensifying mode





VSA NO valve closed, VSA NC valve open, inlet valve open, outlet valve closed, pump motor ON.

The reservoir and master cylinder fluid is pumped out by the pump, through the damping chamber, to the front caliper.

Pressure retaining mode VSA





NO valve closed, VSA NC valve open, inlet valve closed, outlet valve closed, pump motor ON.

Front caliper fluid is retained by the inlet valve and outlet valve.

Pressure reducing mode VSA





NO valve open, VSA NC valve closed, inlet valve closed, front outlet valve open, pump motor ON.

Caliper fluid flows through the outlet valve to the reservoir.

VSA Control
Pressure intensifying mode





VSA NO valve closed, VSA NC valve open, inlet valve open, outlet valve closed, pump motor ON.

The reservoir and master cylinder fluid is pumped out by the pump, through the damping chamber, to the front and rear calipers.

Pressure retaining mode





VSA NO valve closed, VSA NC valve open, inlet valve closed, outlet valve closed, pump motor ON.

Front and rear caliper fluid is retained by the inlet valve and outlet valve.

Pressure reducing mode





VSA NO valve open, VSA NC valve closed, inlet valve closed, outlet valve open, pump motor ON.

Caliper fluid flows through the outlet valve to the reservoir.